Котел De Dietrich MS 24 BIC FF - инструкция пользователя по применению, эксплуатации и установке на русском языке. Мы надеемся, она поможет вам решить возникшие у вас вопросы при эксплуатации техники.
Если остались вопросы, задайте их в комментариях после инструкции.
"Загружаем инструкцию", означает, что нужно подождать пока файл загрузится и можно будет его читать онлайн. Некоторые инструкции очень большие и время их появления зависит от вашей скорости интернета.

84
71.06199.02 - EN
INSTALLATION INSTRUCTIONS
24 BIC
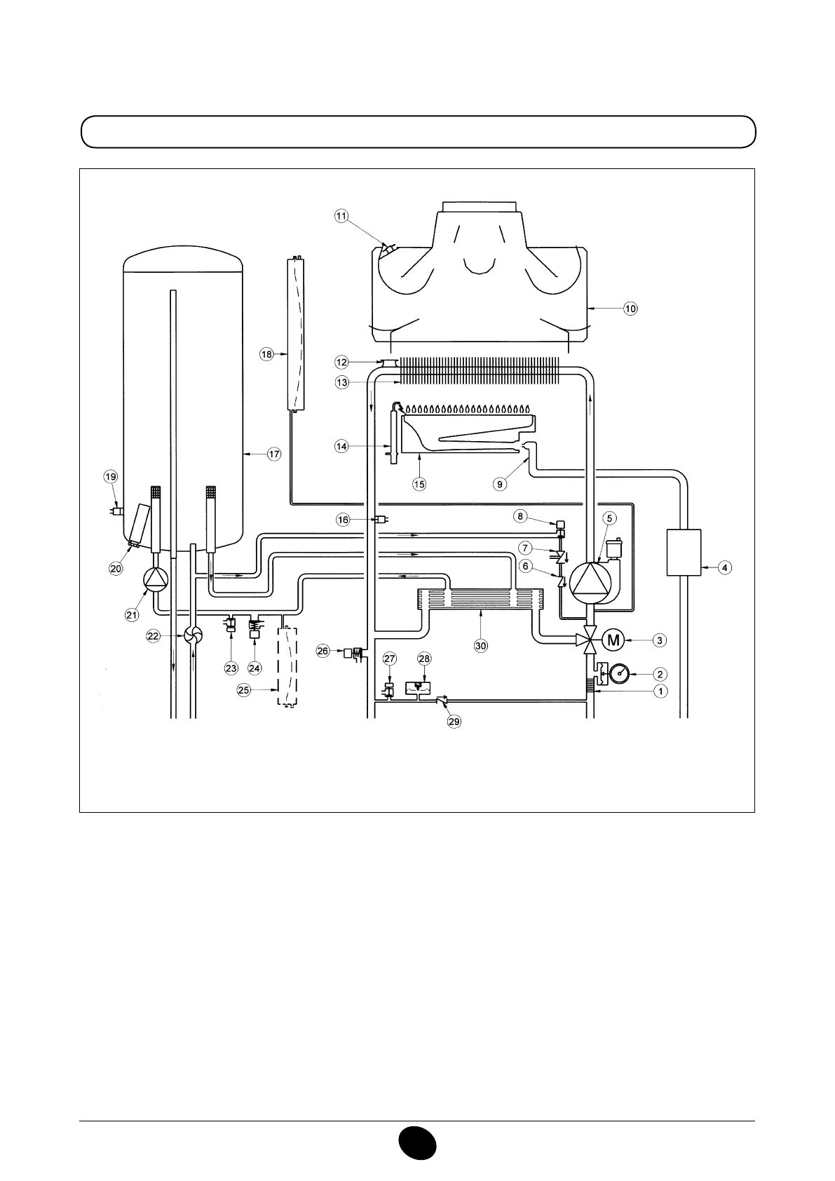
Figure 17
Heating low
DHW
outlet
Gas
DHW
inlet
Heating return
Key:
1
heating ilter
2
pressure gauge
3
powered 3-way valve
4
gas valve with gas diaphragm
5
heating circuit pump with deaerator
6
check valve
7
disconnector
8
boiler illing tap
9
gas train with injectors
10
fumes conveyor
11
fumes thermostat
12
safety thermostat
13
water-fumes exchanger
14
Ignition/lame detection electrode
15
burner
16
NTC domestic hot water sensor
17
storage boiler
18
heating circuit expansion vessel
19
NTC heating probe
20
sacriicial anode
21
DHW circuit pump
22
DHW priority sensor
23
storage boiler drain tap
24
DHW circuit safety valve
25
DHW circuit expansion vessel (accessory)
26
boiler safety valve
27
boiler drain tap
28
hydraulic pressure switch
29
check valve on automatic by-pass
30
plate exchanger
CG_2338 / 1104_0403
Содержание
- 234 ПОДГОТОВКА К УСТАНОВКЕ; ПОДГОТОВКА К ПЕРВОМУ ПУСКУ
- 235 Внимание
- 236 ОПИСАНИЕ КНОПКИ (Лето – Зима – Только Отопление – Выключено); ЗАПОЛНЕНИЕ СИСТЕМЫ
- 237 ВЫКЛЮЧЕНИЕ КОТЛА; ВЫКЛЮЧЕНИЕ НА ДЛИТЕЛЬНЫЙ ПЕРИОД. ЗАЩИТА ОТ ЗАМЕРЗАНИЯ
- 238 СИСТЕМА БЕЗОПАСНОСТИ: ИНДИКАТОРЫ И СРАБАТЫВАНИЕ; Неисправность
- 240 ПРОВЕРКИ ПЕРЕД УСТАНОВКОЙ КОТЛА
- 241 ПРИМЕЧАНИЕ ПО РАСШИРИТЕЛЬНОМУ БАКУ
- 242 Модель 24 BIC FF; Модель котла; НЕТ
- 243 ВАРИАНТЫ ГОРИЗОНТАЛЬНОЙ УСТАНОВКИ НАКОНЕЧНИКА ДЫМОХОДА
- 246 ПОДКЛЮЧЕНИЕ К ЭЛЕКТРОПИТАНИЮ; ПОДСОЕДИНЕНИЕ КОМНАТНОГО ТЕРМОСТАТА
- 247 ПОРЯДОК ЗАМЕНЫ ГАЗА; газовый клапан
- 248 ФУНКЦИЯ КАЛИБРОВКИ ГАЗОВОГО КЛАПАНА; Примечание
- 249 ВЫВОД ИНФОРМАЦИИ НА ДИСПЛЕЙ КОТЛА
- 250 УСТАНОВКА ПАРАМЕТРОВ; УСТРОЙСТВА РЕГУЛИРОВАНИЯ И ПРЕДОХРАНИТЕЛЬНЫЕ УСТРОЙСТВА
- 252 КОНТРОЛЬ ОТХОДЯЩИХ ГАЗОВ; ап
- 253 ПРИСОЕДИНЕНИЕ ДАТЧИКА УЛИЧНОЙ ТЕМПЕРАТУРЫ
- 254 ЕЖЕГОДНОЕ ТЕХНИЧЕСКОЕ ОБСЛУЖИВАНИЕ; ОПУСТОШЕНИЕ КОНТУРА КОТЛА И БОЙЛЕРА
- 255 ОЧИСТКА ОТ ИЗВЕСТКОВОГО НАЛЕТА В СИСТЕМЕ ГВС
- 256 ДЕМОНТАЖ АНОДА БОЙЛЕРА
- 257 ФУНКЦИОНАЛЬНАЯ СХЕМА КОНТУРОВ
- 259 СХЕМЫ ЭЛЕКТРИЧЕСКИХ СОЕДИНЕНИЙ; Цв
- 261 ТЕХНИЧЕСКИЕ ДАННЫЕ