Котел De Dietrich MS 24 BIC FF - инструкция пользователя по применению, эксплуатации и установке на русском языке. Мы надеемся, она поможет вам решить возникшие у вас вопросы при эксплуатации техники.
Если остались вопросы, задайте их в комментариях после инструкции.
"Загружаем инструкцию", означает, что нужно подождать пока файл загрузится и можно будет его читать онлайн. Некоторые инструкции очень большие и время их появления зависит от вашей скорости интернета.

55
71.06199.02 - IT
ISTRUZIONI DESTINATE ALL’INSTALLATORE
24 BIC
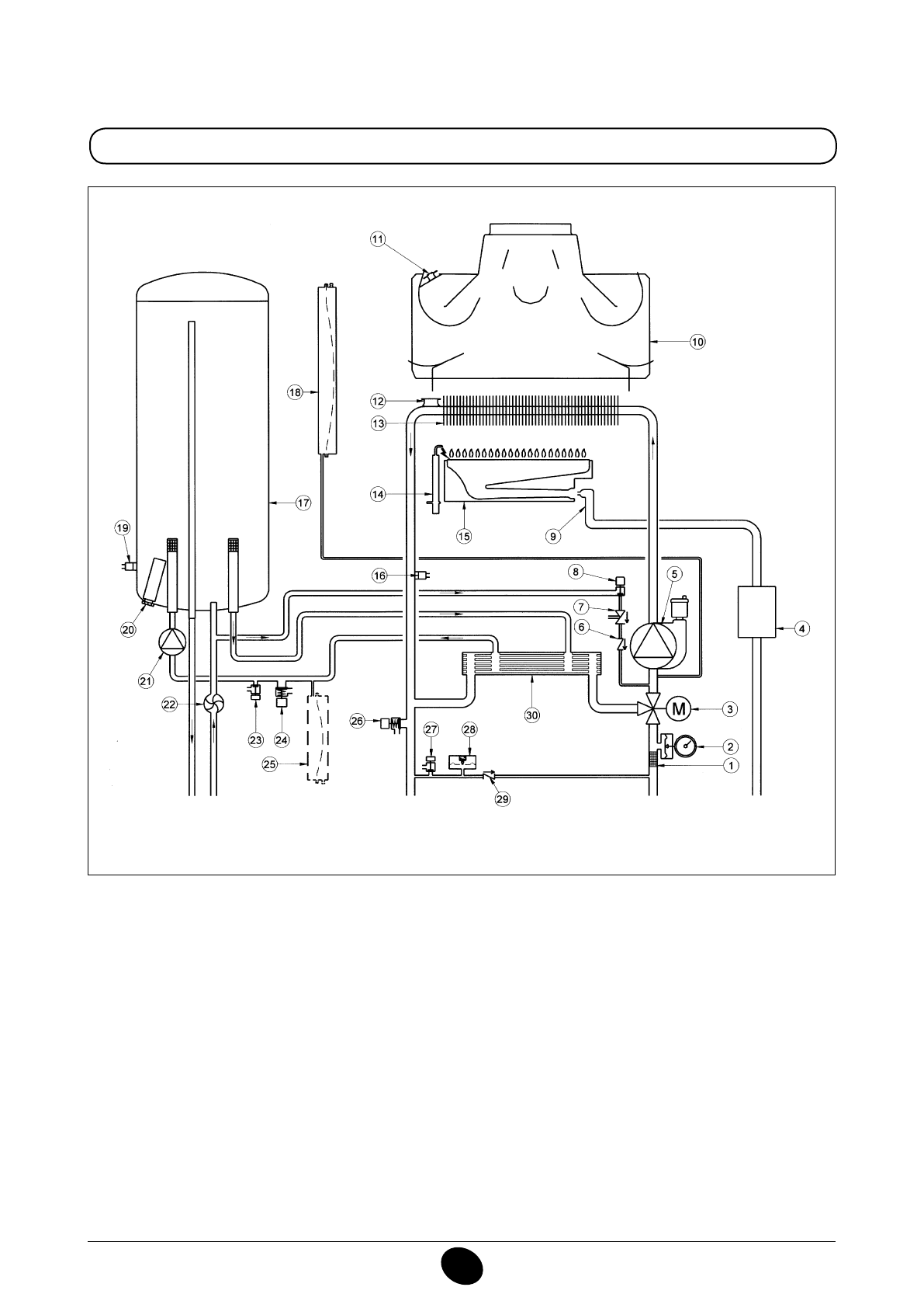
Legenda:
1
iltro riscaldamento
2
manometro
3
valvola 3 vie motorizzata
4
valvola gas con diaframma gas
5
pompa circuito riscaldamento con degasatore
6
valvola di non ritorno
7
disconnettore
8
rubinetto di caricamento caldaia
9
rampa gas con ugelli
10
convogliatore fumi
11
termostato fumi
12
termostato di sicurezza
13
scambiatore acqua-fumi
14
elettrodo accensione/ rilevazione iamma
15
bruciatore
16
sonda NTC riscaldamento
17
bollitore
18
vaso espansione circuito riscaldamento
19
sonda NTC sanitario
20
anodo sacriicale
21
pompa circuito sanitario
22
sensore di precedenza sanitario
23
rubinetto di scarico bollitore
24
valvola di sicurezza circuito sanitario
25
vaso espansione circuito sanitario (accessorio)
26
valvola di sicurezza di caldaia
27
rubinetto di scarico caldaia
28
pressostato idraulico
29
valvola di ritegno su by-pass automatico
30
scambiatore a piastre
Figura 17
Mandata
riscaldamento
Uscita
sanitario
Gas
Entrata
sanitario
Ritorno
riscaldamento
CG_2338 / 1104_0403
Содержание
- 234 ПОДГОТОВКА К УСТАНОВКЕ; ПОДГОТОВКА К ПЕРВОМУ ПУСКУ
- 235 Внимание
- 236 ОПИСАНИЕ КНОПКИ (Лето – Зима – Только Отопление – Выключено); ЗАПОЛНЕНИЕ СИСТЕМЫ
- 237 ВЫКЛЮЧЕНИЕ КОТЛА; ВЫКЛЮЧЕНИЕ НА ДЛИТЕЛЬНЫЙ ПЕРИОД. ЗАЩИТА ОТ ЗАМЕРЗАНИЯ
- 238 СИСТЕМА БЕЗОПАСНОСТИ: ИНДИКАТОРЫ И СРАБАТЫВАНИЕ; Неисправность
- 240 ПРОВЕРКИ ПЕРЕД УСТАНОВКОЙ КОТЛА
- 241 ПРИМЕЧАНИЕ ПО РАСШИРИТЕЛЬНОМУ БАКУ
- 242 Модель 24 BIC FF; Модель котла; НЕТ
- 243 ВАРИАНТЫ ГОРИЗОНТАЛЬНОЙ УСТАНОВКИ НАКОНЕЧНИКА ДЫМОХОДА
- 246 ПОДКЛЮЧЕНИЕ К ЭЛЕКТРОПИТАНИЮ; ПОДСОЕДИНЕНИЕ КОМНАТНОГО ТЕРМОСТАТА
- 247 ПОРЯДОК ЗАМЕНЫ ГАЗА; газовый клапан
- 248 ФУНКЦИЯ КАЛИБРОВКИ ГАЗОВОГО КЛАПАНА; Примечание
- 249 ВЫВОД ИНФОРМАЦИИ НА ДИСПЛЕЙ КОТЛА
- 250 УСТАНОВКА ПАРАМЕТРОВ; УСТРОЙСТВА РЕГУЛИРОВАНИЯ И ПРЕДОХРАНИТЕЛЬНЫЕ УСТРОЙСТВА
- 252 КОНТРОЛЬ ОТХОДЯЩИХ ГАЗОВ; ап
- 253 ПРИСОЕДИНЕНИЕ ДАТЧИКА УЛИЧНОЙ ТЕМПЕРАТУРЫ
- 254 ЕЖЕГОДНОЕ ТЕХНИЧЕСКОЕ ОБСЛУЖИВАНИЕ; ОПУСТОШЕНИЕ КОНТУРА КОТЛА И БОЙЛЕРА
- 255 ОЧИСТКА ОТ ИЗВЕСТКОВОГО НАЛЕТА В СИСТЕМЕ ГВС
- 256 ДЕМОНТАЖ АНОДА БОЙЛЕРА
- 257 ФУНКЦИОНАЛЬНАЯ СХЕМА КОНТУРОВ
- 259 СХЕМЫ ЭЛЕКТРИЧЕСКИХ СОЕДИНЕНИЙ; Цв
- 261 ТЕХНИЧЕСКИЕ ДАННЫЕ