Котел De Dietrich MS 24 BIC FF - инструкция пользователя по применению, эксплуатации и установке на русском языке. Мы надеемся, она поможет вам решить возникшие у вас вопросы при эксплуатации техники.
Если остались вопросы, задайте их в комментариях после инструкции.
"Загружаем инструкцию", означает, что нужно подождать пока файл загрузится и можно будет его читать онлайн. Некоторые инструкции очень большие и время их появления зависит от вашей скорости интернета.

199
71.06199.02 - RO
INSTRUCŢIUNI DESTINATE INSTALATORULUI
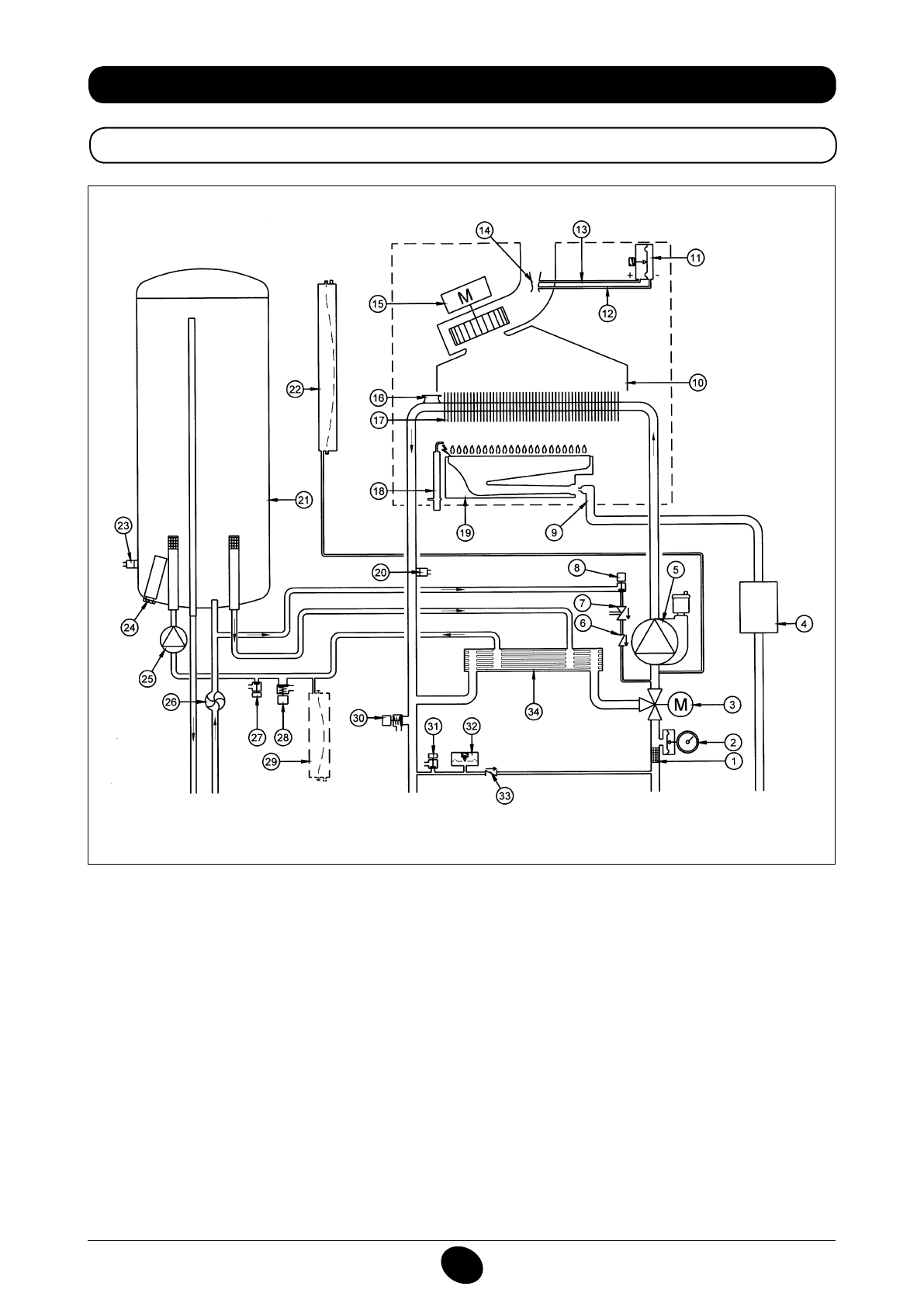
34. DIAGRAMĂ FUNCŢIONALĂ CIRCUITE
24 BIC FF
Figura 16
Tur încălzire
Ieşire apă
menajeră
Gaz
Intrare apă
menajeră
Retur încălzire
Legendă:
1
iltru circuit de încălzire
2
manometru
3
vană cu 3 căi motorizată
4
vană de gaz cu diafragmă
5
pompă circuit de încălzire cu aerisitor
6
supapă de sens
7
separator hidraulic
8
robinet de umplere centrală
9
rampă gaz cu duze
10
hotă gaze arse
11
presostat aer
12
priză de presiune negativă
13
priză de presiune pozitivă
14
venturimetru
15
ventilator
16
termostat de siguranţă
17
schimbător apă-gaze arse
18
electrod de aprindere / detectare a lăcării
19
arzător
20
sondă NTC circuit de încălzire
21
boiler
22
vas de expansiune circuit de încălzire
23
sondă NTC circuit de apă menajeră
24
anod de sacriiciu
25
pompă circuit de apă menajeră
26
senzor de prioritate apă caldă menajeră
27
robinet de golire boiler
28
valvă de siguranţă circuit de apă menajeră
29
vas de expansiune circuit de apă menajeră (accesoriu)
30
valvă de siguranţă centrală termică
31
robinet de golire centrală
32
presostat hidraulic
33
supapă de reţinere pe by-pass automat
34
schimbător cu plăci
CG_2337 / 1104_0402
Содержание
- 234 ПОДГОТОВКА К УСТАНОВКЕ; ПОДГОТОВКА К ПЕРВОМУ ПУСКУ
- 235 Внимание
- 236 ОПИСАНИЕ КНОПКИ (Лето – Зима – Только Отопление – Выключено); ЗАПОЛНЕНИЕ СИСТЕМЫ
- 237 ВЫКЛЮЧЕНИЕ КОТЛА; ВЫКЛЮЧЕНИЕ НА ДЛИТЕЛЬНЫЙ ПЕРИОД. ЗАЩИТА ОТ ЗАМЕРЗАНИЯ
- 238 СИСТЕМА БЕЗОПАСНОСТИ: ИНДИКАТОРЫ И СРАБАТЫВАНИЕ; Неисправность
- 240 ПРОВЕРКИ ПЕРЕД УСТАНОВКОЙ КОТЛА
- 241 ПРИМЕЧАНИЕ ПО РАСШИРИТЕЛЬНОМУ БАКУ
- 242 Модель 24 BIC FF; Модель котла; НЕТ
- 243 ВАРИАНТЫ ГОРИЗОНТАЛЬНОЙ УСТАНОВКИ НАКОНЕЧНИКА ДЫМОХОДА
- 246 ПОДКЛЮЧЕНИЕ К ЭЛЕКТРОПИТАНИЮ; ПОДСОЕДИНЕНИЕ КОМНАТНОГО ТЕРМОСТАТА
- 247 ПОРЯДОК ЗАМЕНЫ ГАЗА; газовый клапан
- 248 ФУНКЦИЯ КАЛИБРОВКИ ГАЗОВОГО КЛАПАНА; Примечание
- 249 ВЫВОД ИНФОРМАЦИИ НА ДИСПЛЕЙ КОТЛА
- 250 УСТАНОВКА ПАРАМЕТРОВ; УСТРОЙСТВА РЕГУЛИРОВАНИЯ И ПРЕДОХРАНИТЕЛЬНЫЕ УСТРОЙСТВА
- 252 КОНТРОЛЬ ОТХОДЯЩИХ ГАЗОВ; ап
- 253 ПРИСОЕДИНЕНИЕ ДАТЧИКА УЛИЧНОЙ ТЕМПЕРАТУРЫ
- 254 ЕЖЕГОДНОЕ ТЕХНИЧЕСКОЕ ОБСЛУЖИВАНИЕ; ОПУСТОШЕНИЕ КОНТУРА КОТЛА И БОЙЛЕРА
- 255 ОЧИСТКА ОТ ИЗВЕСТКОВОГО НАЛЕТА В СИСТЕМЕ ГВС
- 256 ДЕМОНТАЖ АНОДА БОЙЛЕРА
- 257 ФУНКЦИОНАЛЬНАЯ СХЕМА КОНТУРОВ
- 259 СХЕМЫ ЭЛЕКТРИЧЕСКИХ СОЕДИНЕНИЙ; Цв
- 261 ТЕХНИЧЕСКИЕ ДАННЫЕ