Котел De Dietrich MS 24 BIC FF - инструкция пользователя по применению, эксплуатации и установке на русском языке. Мы надеемся, она поможет вам решить возникшие у вас вопросы при эксплуатации техники.
Если остались вопросы, задайте их в комментариях после инструкции.
"Загружаем инструкцию", означает, что нужно подождать пока файл загрузится и можно будет его читать онлайн. Некоторые инструкции очень большие и время их появления зависит от вашей скорости интернета.

228
71.06199.02 - EL
ΟΔΗΓΙΕΣ ΓΙΑ ΤΟΝ ΕΓΚΑΤΑΣΤΑΤΗ
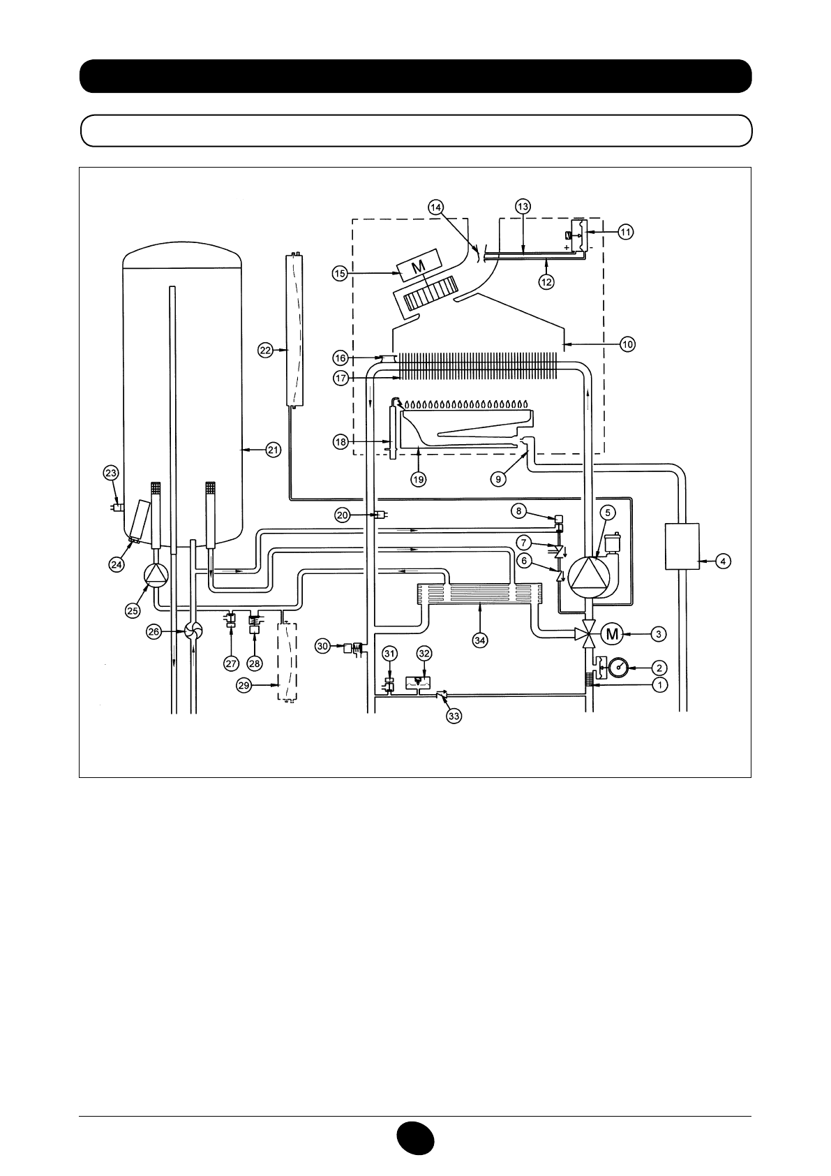
34. ΛΕΙΤΟΥΡΓΙΚΟ ΣΧΕΔΙΟ ΚΥΚΛΩΜΑΤΩΝ
24 BIC FF
Εικόνα 16
παροχή
θέρμανσης
Έξοδος
νερού
οικιακής
χρήσης
Αέριο
Είσοδος
νερού
οικιακής
χρήσης
Επιστροφή
θέρμανσης
Υπόμνημα:
1
φίλτρο θέρμανσης
2
μανόμετρο
3
βαλβίδα τρίοδη μηχανοκίνητη
4
Βαλβίδα αερίου με διάφραγμα αερίου
5
αντλία κυκλώματος θέρμανσης με απαεριωτής
6
ανεπίστροφη βαλβίδα
7
Αποζεύκτης
8
στρόφιγγα εφοδιασμού λέβητα
9
Ράμπα αερίου με ακροφύσια
10
Συλλέκτης καπνών
11
Πρεσοστάτης αέρα
12
Υποδοχή αρνητικής πίεσης
13
Υποδοχή θετικής πίεσης
14
Venturi
15
ανεμιστήρας
16
Θερμοστάτης ασφαλείας
17
εναλλάκτης νερού-καπνών
18
Ηλεκτρόδιο ανάφλεξης/ανίχνευσης φλόγας
19
καυστήρας
20
Αισθητήρας NTC θέρμανσης
21
μπόιλερ
22
δοχείο εκτόνωσης κυκλώματος θέρμανσης
23
Αισθητήρας NTC νερού οικιακής χρήσης
24
θυσιαζόμενη άνοδος
25
αντλία κυκλώματος νερού οικιακής χρήσης
26
Αισθητήρας προτεραιότητας νερού οικιακής χρήσης
27
στρόφιγγα εκκένωσης μπόιλερ
28
βαλβίδα ασφαλείας κυκλώματος νερού οικιακής χρήσης
29
δοχείο εκτόνωσης κυκλώματος νερού οικιακής χρήσης
(αξεσουάρ)
30
βαλβίδα ασφαλείας λέβητα
31
στρόφιγγα εκκένωσης λέβητα
32
υδραυλικός πρεσοστάτης
33
Βαλβίδα συγκράτησης σε αυτόματο by-pass
34
εναλλάκτης με πλάκες
CG_2337 / 1104_0402
Содержание
- 234 ПОДГОТОВКА К УСТАНОВКЕ; ПОДГОТОВКА К ПЕРВОМУ ПУСКУ
- 235 Внимание
- 236 ОПИСАНИЕ КНОПКИ (Лето – Зима – Только Отопление – Выключено); ЗАПОЛНЕНИЕ СИСТЕМЫ
- 237 ВЫКЛЮЧЕНИЕ КОТЛА; ВЫКЛЮЧЕНИЕ НА ДЛИТЕЛЬНЫЙ ПЕРИОД. ЗАЩИТА ОТ ЗАМЕРЗАНИЯ
- 238 СИСТЕМА БЕЗОПАСНОСТИ: ИНДИКАТОРЫ И СРАБАТЫВАНИЕ; Неисправность
- 240 ПРОВЕРКИ ПЕРЕД УСТАНОВКОЙ КОТЛА
- 241 ПРИМЕЧАНИЕ ПО РАСШИРИТЕЛЬНОМУ БАКУ
- 242 Модель 24 BIC FF; Модель котла; НЕТ
- 243 ВАРИАНТЫ ГОРИЗОНТАЛЬНОЙ УСТАНОВКИ НАКОНЕЧНИКА ДЫМОХОДА
- 246 ПОДКЛЮЧЕНИЕ К ЭЛЕКТРОПИТАНИЮ; ПОДСОЕДИНЕНИЕ КОМНАТНОГО ТЕРМОСТАТА
- 247 ПОРЯДОК ЗАМЕНЫ ГАЗА; газовый клапан
- 248 ФУНКЦИЯ КАЛИБРОВКИ ГАЗОВОГО КЛАПАНА; Примечание
- 249 ВЫВОД ИНФОРМАЦИИ НА ДИСПЛЕЙ КОТЛА
- 250 УСТАНОВКА ПАРАМЕТРОВ; УСТРОЙСТВА РЕГУЛИРОВАНИЯ И ПРЕДОХРАНИТЕЛЬНЫЕ УСТРОЙСТВА
- 252 КОНТРОЛЬ ОТХОДЯЩИХ ГАЗОВ; ап
- 253 ПРИСОЕДИНЕНИЕ ДАТЧИКА УЛИЧНОЙ ТЕМПЕРАТУРЫ
- 254 ЕЖЕГОДНОЕ ТЕХНИЧЕСКОЕ ОБСЛУЖИВАНИЕ; ОПУСТОШЕНИЕ КОНТУРА КОТЛА И БОЙЛЕРА
- 255 ОЧИСТКА ОТ ИЗВЕСТКОВОГО НАЛЕТА В СИСТЕМЕ ГВС
- 256 ДЕМОНТАЖ АНОДА БОЙЛЕРА
- 257 ФУНКЦИОНАЛЬНАЯ СХЕМА КОНТУРОВ
- 259 СХЕМЫ ЭЛЕКТРИЧЕСКИХ СОЕДИНЕНИЙ; Цв
- 261 ТЕХНИЧЕСКИЕ ДАННЫЕ