Котел De Dietrich MS 24 BIC FF - инструкция пользователя по применению, эксплуатации и установке на русском языке. Мы надеемся, она поможет вам решить возникшие у вас вопросы при эксплуатации техники.
Если остались вопросы, задайте их в комментариях после инструкции.
"Загружаем инструкцию", означает, что нужно подождать пока файл загрузится и можно будет его читать онлайн. Некоторые инструкции очень большие и время их появления зависит от вашей скорости интернета.

171
71.06199.02 - PL
INSTRUKCJE PRZEZNACZONE DLA INSTALATORA
24 BIC
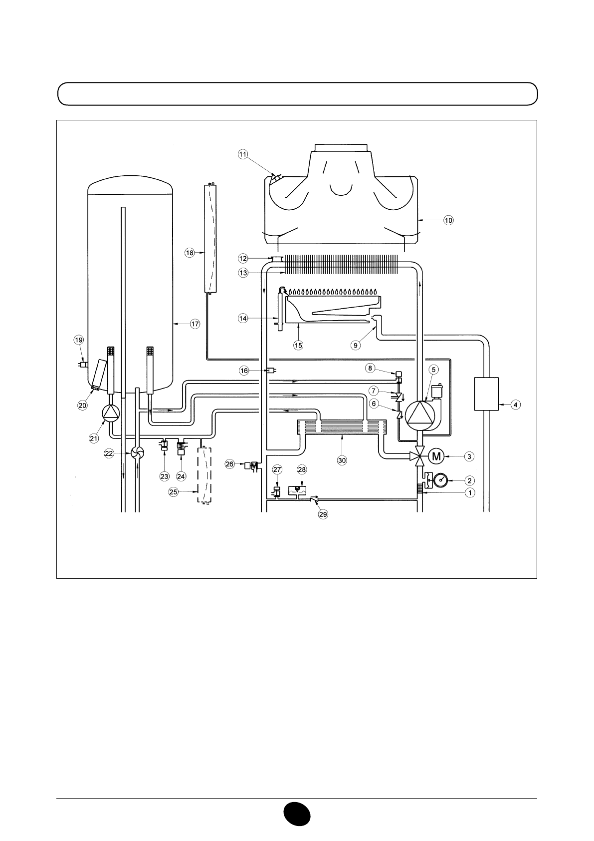
Rysunek 17
Doprowadzenie
obiegu c.o.
Wylot
obiegu
c.w.u.
Gaz
Wlot
obiegu
c.w.u.
Powrót obiegu
c.o.
Legenda:
1
iltr c.o.
2
manometr
3
zawór 3-drożny zmotoryzowany
4
zawór gazu z przeponą gazu
5
pompa c.o. z odgazowywaczem
6
zawór zwrotny
7
urządzenie rozłączające
8
kurek wlotowy kotła
9
rampa gazu z dyszami
10
przenośnik dymów
11
termostat dymów
12
termostat bezpieczeństwa
13
wymiennik woda - dym
14
elektroda zapłonu/wykrywania płomienia
15
palnik
16
sonda NTC obiegu c.o.
17
bojler
18
zbiornik wyrównawczy obiegu c.o.
19
sonda NTC obiegu c.w.u.
20
anoda
21
pompa c.w.u.
22
czujnik c.w.u.
23
kurek spustowy bojlera
24
zawór bezpieczeństwa c.w.u.
25
zbiornik wyrównawczy c.w.u. (akcesorium)
26
zawór bezpieczeństwa kotła
27
kurek spustowy kotła
28
presostat hydrauliczny
29
zawór uzupełniający na automatycznym by-pass
30
wymiennik płytkowy
CG_2338 / 1104_0403
Содержание
- 234 ПОДГОТОВКА К УСТАНОВКЕ; ПОДГОТОВКА К ПЕРВОМУ ПУСКУ
- 235 Внимание
- 236 ОПИСАНИЕ КНОПКИ (Лето – Зима – Только Отопление – Выключено); ЗАПОЛНЕНИЕ СИСТЕМЫ
- 237 ВЫКЛЮЧЕНИЕ КОТЛА; ВЫКЛЮЧЕНИЕ НА ДЛИТЕЛЬНЫЙ ПЕРИОД. ЗАЩИТА ОТ ЗАМЕРЗАНИЯ
- 238 СИСТЕМА БЕЗОПАСНОСТИ: ИНДИКАТОРЫ И СРАБАТЫВАНИЕ; Неисправность
- 240 ПРОВЕРКИ ПЕРЕД УСТАНОВКОЙ КОТЛА
- 241 ПРИМЕЧАНИЕ ПО РАСШИРИТЕЛЬНОМУ БАКУ
- 242 Модель 24 BIC FF; Модель котла; НЕТ
- 243 ВАРИАНТЫ ГОРИЗОНТАЛЬНОЙ УСТАНОВКИ НАКОНЕЧНИКА ДЫМОХОДА
- 246 ПОДКЛЮЧЕНИЕ К ЭЛЕКТРОПИТАНИЮ; ПОДСОЕДИНЕНИЕ КОМНАТНОГО ТЕРМОСТАТА
- 247 ПОРЯДОК ЗАМЕНЫ ГАЗА; газовый клапан
- 248 ФУНКЦИЯ КАЛИБРОВКИ ГАЗОВОГО КЛАПАНА; Примечание
- 249 ВЫВОД ИНФОРМАЦИИ НА ДИСПЛЕЙ КОТЛА
- 250 УСТАНОВКА ПАРАМЕТРОВ; УСТРОЙСТВА РЕГУЛИРОВАНИЯ И ПРЕДОХРАНИТЕЛЬНЫЕ УСТРОЙСТВА
- 252 КОНТРОЛЬ ОТХОДЯЩИХ ГАЗОВ; ап
- 253 ПРИСОЕДИНЕНИЕ ДАТЧИКА УЛИЧНОЙ ТЕМПЕРАТУРЫ
- 254 ЕЖЕГОДНОЕ ТЕХНИЧЕСКОЕ ОБСЛУЖИВАНИЕ; ОПУСТОШЕНИЕ КОНТУРА КОТЛА И БОЙЛЕРА
- 255 ОЧИСТКА ОТ ИЗВЕСТКОВОГО НАЛЕТА В СИСТЕМЕ ГВС
- 256 ДЕМОНТАЖ АНОДА БОЙЛЕРА
- 257 ФУНКЦИОНАЛЬНАЯ СХЕМА КОНТУРОВ
- 259 СХЕМЫ ЭЛЕКТРИЧЕСКИХ СОЕДИНЕНИЙ; Цв
- 261 ТЕХНИЧЕСКИЕ ДАННЫЕ