Котел De Dietrich MS 24 BIC FF - инструкция пользователя по применению, эксплуатации и установке на русском языке. Мы надеемся, она поможет вам решить возникшие у вас вопросы при эксплуатации техники.
Если остались вопросы, задайте их в комментариях после инструкции.
"Загружаем инструкцию", означает, что нужно подождать пока файл загрузится и можно будет его читать онлайн. Некоторые инструкции очень большие и время их появления зависит от вашей скорости интернета.

286
安装维修保护说明
71.06199.02 - CN
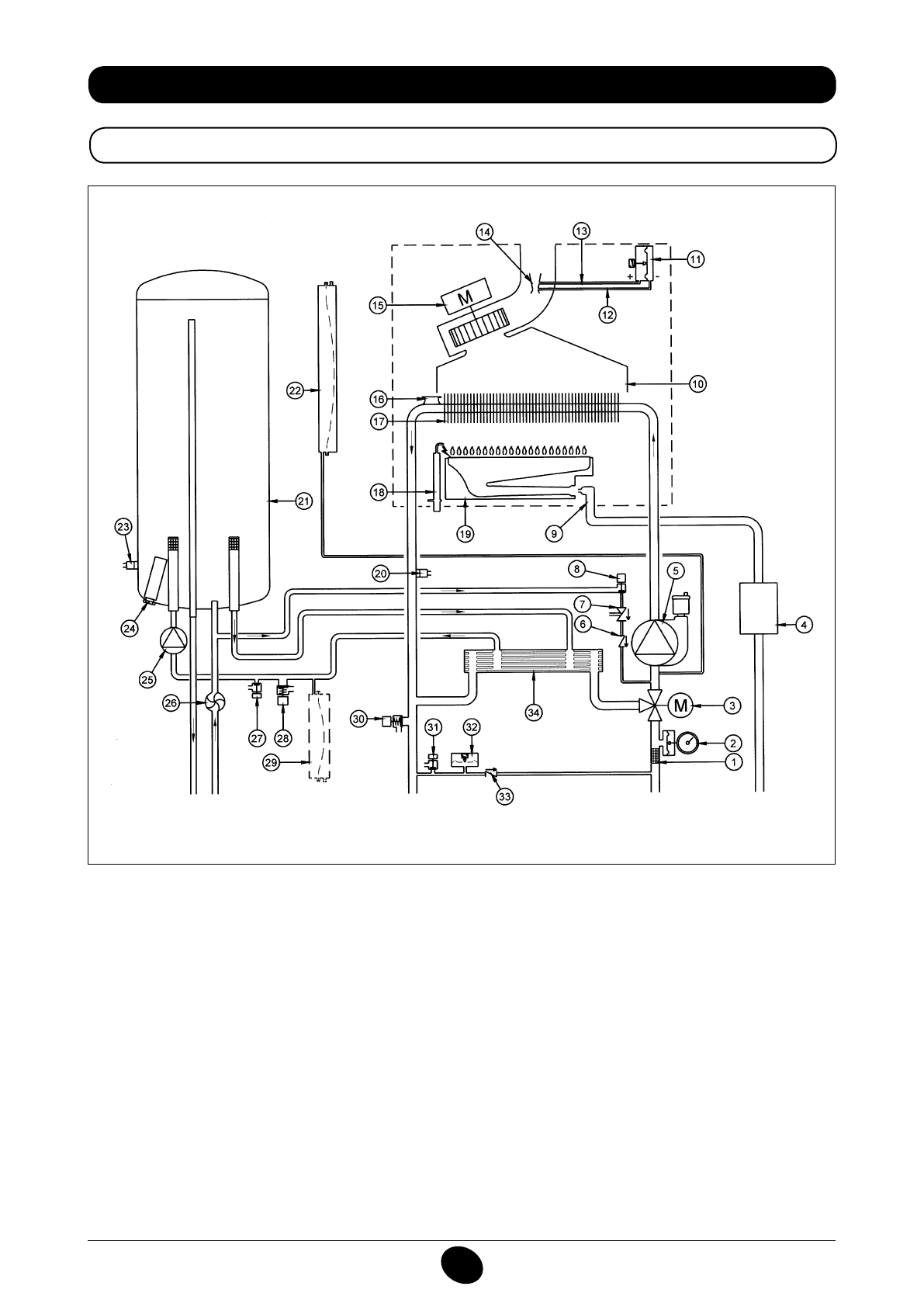
34. 电路功能图
24 BIC FF
图 16
供热出水
出水
煤气
进水
供热回水
说明:
1 加热过滤器
2 压力计
3 电动三通阀
4 带煤气隔片的气阀
5 带脱气机的加热循环泵
6 非回水阀
7 止回阀
8 锅炉充气阀
9 带喷嘴的煤气输送管道
10 烟囱
11 空气恒压器
12 负压接头
13 正压接头
14 文杜里
15 风机
16 安全温控器
17 气水换热器
18 点火电极/火焰检测
19 燃烧箱
20 采暖NTC探头
21 热水器
22 加热回路膨胀罐
23 水温NTC探头
24 牺牲阳极
25 热水泵
26 优先探水传感器
27 热水器排气阀
28 水路安全阀
29 水路膨胀罐 (配件)
30 锅炉安全阀
31 锅炉排气阀
32 液压恒压器
33 自动旁通止回阀
34 板式换热器
CG_2337 / 1104_0402
Содержание
- 234 ПОДГОТОВКА К УСТАНОВКЕ; ПОДГОТОВКА К ПЕРВОМУ ПУСКУ
- 235 Внимание
- 236 ОПИСАНИЕ КНОПКИ (Лето – Зима – Только Отопление – Выключено); ЗАПОЛНЕНИЕ СИСТЕМЫ
- 237 ВЫКЛЮЧЕНИЕ КОТЛА; ВЫКЛЮЧЕНИЕ НА ДЛИТЕЛЬНЫЙ ПЕРИОД. ЗАЩИТА ОТ ЗАМЕРЗАНИЯ
- 238 СИСТЕМА БЕЗОПАСНОСТИ: ИНДИКАТОРЫ И СРАБАТЫВАНИЕ; Неисправность
- 240 ПРОВЕРКИ ПЕРЕД УСТАНОВКОЙ КОТЛА
- 241 ПРИМЕЧАНИЕ ПО РАСШИРИТЕЛЬНОМУ БАКУ
- 242 Модель 24 BIC FF; Модель котла; НЕТ
- 243 ВАРИАНТЫ ГОРИЗОНТАЛЬНОЙ УСТАНОВКИ НАКОНЕЧНИКА ДЫМОХОДА
- 246 ПОДКЛЮЧЕНИЕ К ЭЛЕКТРОПИТАНИЮ; ПОДСОЕДИНЕНИЕ КОМНАТНОГО ТЕРМОСТАТА
- 247 ПОРЯДОК ЗАМЕНЫ ГАЗА; газовый клапан
- 248 ФУНКЦИЯ КАЛИБРОВКИ ГАЗОВОГО КЛАПАНА; Примечание
- 249 ВЫВОД ИНФОРМАЦИИ НА ДИСПЛЕЙ КОТЛА
- 250 УСТАНОВКА ПАРАМЕТРОВ; УСТРОЙСТВА РЕГУЛИРОВАНИЯ И ПРЕДОХРАНИТЕЛЬНЫЕ УСТРОЙСТВА
- 252 КОНТРОЛЬ ОТХОДЯЩИХ ГАЗОВ; ап
- 253 ПРИСОЕДИНЕНИЕ ДАТЧИКА УЛИЧНОЙ ТЕМПЕРАТУРЫ
- 254 ЕЖЕГОДНОЕ ТЕХНИЧЕСКОЕ ОБСЛУЖИВАНИЕ; ОПУСТОШЕНИЕ КОНТУРА КОТЛА И БОЙЛЕРА
- 255 ОЧИСТКА ОТ ИЗВЕСТКОВОГО НАЛЕТА В СИСТЕМЕ ГВС
- 256 ДЕМОНТАЖ АНОДА БОЙЛЕРА
- 257 ФУНКЦИОНАЛЬНАЯ СХЕМА КОНТУРОВ
- 259 СХЕМЫ ЭЛЕКТРИЧЕСКИХ СОЕДИНЕНИЙ; Цв
- 261 ТЕХНИЧЕСКИЕ ДАННЫЕ