Котел De Dietrich MS 24 BIC - инструкция пользователя по применению, эксплуатации и установке на русском языке. Мы надеемся, она поможет вам решить возникшие у вас вопросы при эксплуатации техники.
Если остались вопросы, задайте их в комментариях после инструкции.
"Загружаем инструкцию", означает, что нужно подождать пока файл загрузится и можно будет его читать онлайн. Некоторые инструкции очень большие и время их появления зависит от вашей скорости интернета.

228
71.06199.02 - EL
ΟΔΗΓΙΕΣ ΓΙΑ ΤΟΝ ΕΓΚΑΤΑΣΤΑΤΗ
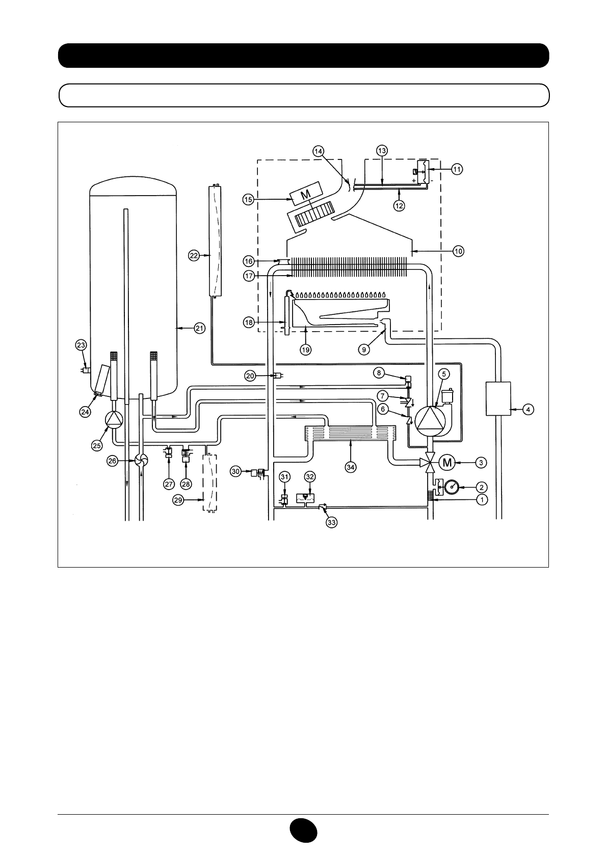
34. ΛΕΙΤΟΥΡΓΙΚΟ ΣΧΕΔΙΟ ΚΥΚΛΩΜΑΤΩΝ
24 BIC FF
Εικόνα 16
παροχή
θέρμανσης
Έξοδος
νερού
οικιακής
χρήσης
Αέριο
Είσοδος
νερού
οικιακής
χρήσης
Επιστροφή
θέρμανσης
Υπόμνημα:
1
φίλτρο θέρμανσης
2
μανόμετρο
3
βαλβίδα τρίοδη μηχανοκίνητη
4
Βαλβίδα αερίου με διάφραγμα αερίου
5
αντλία κυκλώματος θέρμανσης με απαεριωτής
6
ανεπίστροφη βαλβίδα
7
Αποζεύκτης
8
στρόφιγγα εφοδιασμού λέβητα
9
Ράμπα αερίου με ακροφύσια
10
Συλλέκτης καπνών
11
Πρεσοστάτης αέρα
12
Υποδοχή αρνητικής πίεσης
13
Υποδοχή θετικής πίεσης
14
Venturi
15
ανεμιστήρας
16
Θερμοστάτης ασφαλείας
17
εναλλάκτης νερού-καπνών
18
Ηλεκτρόδιο ανάφλεξης/ανίχνευσης φλόγας
19
καυστήρας
20
Αισθητήρας NTC θέρμανσης
21
μπόιλερ
22
δοχείο εκτόνωσης κυκλώματος θέρμανσης
23
Αισθητήρας NTC νερού οικιακής χρήσης
24
θυσιαζόμενη άνοδος
25
αντλία κυκλώματος νερού οικιακής χρήσης
26
Αισθητήρας προτεραιότητας νερού οικιακής χρήσης
27
στρόφιγγα εκκένωσης μπόιλερ
28
βαλβίδα ασφαλείας κυκλώματος νερού οικιακής χρήσης
29
δοχείο εκτόνωσης κυκλώματος νερού οικιακής χρήσης
(αξεσουάρ)
30
βαλβίδα ασφαλείας λέβητα
31
στρόφιγγα εκκένωσης λέβητα
32
υδραυλικός πρεσοστάτης
33
Βαλβίδα συγκράτησης σε αυτόματο by-pass
34
εναλλάκτης με πλάκες
CG_2337 / 1104_0402
Содержание
- 234 Уважае; СОДЕРЖАНИЕ; РУКОВОДСТВО ДЛЯ ПОЛЬЗОВАТЕЛЯ
- 235 ПОДГОТОВКА К УСТАНОВКЕ; ПОДГОТОВКА К ПЕРВОМУ ПУСКУ
- 236 Внимание
- 237 ОПИСАНИЕ КНОПКИ (Лето – Зима – Только Отопление – Выключено); ЗАПОЛНЕНИЕ СИСТЕМЫ
- 238 ВЫКЛЮЧЕНИЕ КОТЛА; ВЫКЛЮЧЕНИЕ НА ДЛИТЕЛЬНЫЙ ПЕРИОД. ЗАЩИТА ОТ ЗАМЕРЗАНИЯ
- 239 СИСТЕМА БЕЗОПАСНОСТИ: ИНДИКАТОРЫ И СРАБАТЫВАНИЕ; Неисправность
- 241 ПРОВЕРКИ ПЕРЕД УСТАНОВКОЙ КОТЛА
- 242 ПРИМЕЧАНИЕ ПО РАСШИРИТЕЛЬНОМУ БАКУ
- 243 Модель 24 BIC FF; Модель котла; НЕТ
- 244 ВАРИАНТЫ ГОРИЗОНТАЛЬНОЙ УСТАНОВКИ НАКОНЕЧНИКА ДЫМОХОДА
- 247 ПОДКЛЮЧЕНИЕ К ЭЛЕКТРОПИТАНИЮ; ПОДСОЕДИНЕНИЕ КОМНАТНОГО ТЕРМОСТАТА
- 248 ПОРЯДОК ЗАМЕНЫ ГАЗА; газовый клапан
- 249 ФУНКЦИЯ КАЛИБРОВКИ ГАЗОВОГО КЛАПАНА; Примечание
- 250 ВЫВОД ИНФОРМАЦИИ НА ДИСПЛЕЙ КОТЛА
- 251 УСТАНОВКА ПАРАМЕТРОВ; УСТРОЙСТВА РЕГУЛИРОВАНИЯ И ПРЕДОХРАНИТЕЛЬНЫЕ УСТРОЙСТВА
- 253 КОНТРОЛЬ ОТХОДЯЩИХ ГАЗОВ; ап
- 254 ПРИСОЕДИНЕНИЕ ДАТЧИКА УЛИЧНОЙ ТЕМПЕРАТУРЫ
- 255 ЕЖЕГОДНОЕ ТЕХНИЧЕСКОЕ ОБСЛУЖИВАНИЕ; ОПУСТОШЕНИЕ КОНТУРА КОТЛА И БОЙЛЕРА
- 256 ОЧИСТКА ОТ ИЗВЕСТКОВОГО НАЛЕТА В СИСТЕМЕ ГВС
- 257 ДЕМОНТАЖ АНОДА БОЙЛЕРА
- 258 ФУНКЦИОНАЛЬНАЯ СХЕМА КОНТУРОВ
- 260 СХЕМЫ ЭЛЕКТРИЧЕСКИХ СОЕДИНЕНИЙ; Цв
- 262 ТЕХНИЧЕСКИЕ ДАННЫЕ