Котел De Dietrich MS 24 BIC - инструкция пользователя по применению, эксплуатации и установке на русском языке. Мы надеемся, она поможет вам решить возникшие у вас вопросы при эксплуатации техники.
Если остались вопросы, задайте их в комментариях после инструкции.
"Загружаем инструкцию", означает, что нужно подождать пока файл загрузится и можно будет его читать онлайн. Некоторые инструкции очень большие и время их появления зависит от вашей скорости интернета.

170
71.06199.02 - PL
INSTRUKCJE PRZEZNACZONE DLA INSTALATORA
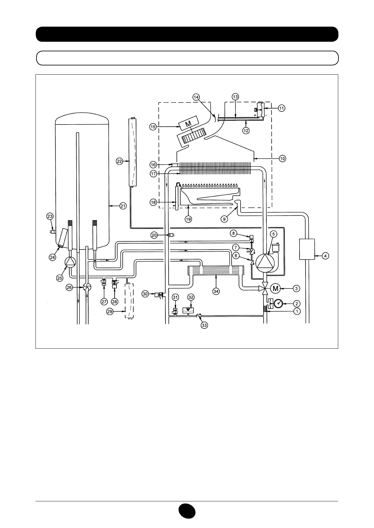
34. SCHEMAT FUNKCJONALNY OBWODÓW
24 BIC FF
Rysunek 16
Doprowadzenie
obiegu c.o.
Wylot
obiegu
c.w.u.
Gaz
Wlot
obiegu
c.w.u.
Powrót obiegu
c.o.
Legenda:
1
iltr c.o.
2
manometr
3
zawór 3-drożny zmotoryzowany
4
zawór gazu z przeponą gazu
5
pompa c.o. z odgazowywaczem
6
zawór zwrotny
7
urządzenie rozłączające
8
kurek wlotowy kotła
9
rampa gazu z dyszami
10
przenośnik dymów
11
presostat powietrza
12
gniazdo ujemne ciśnienia
13
gniazdo dodatnie ciśnienia
14
złączka Venturiego
15
wentylator
16
termostat bezpieczeństwa
17
wymiennik woda - dym
18
elektroda zapłonu/wykrywania płomienia
19
palnik
20
sonda NTC obiegu c.o.
21
bojler
22
zbiornik wyrównawczy obiegu c.o.
23
sonda NTC obiegu c.w.u.
24
anoda
25
pompa c.w.u.
26
czujnik c.w.u.
27
kurek spustowy bojlera
28
zawór bezpieczeństwa c.w.u.
29
zbiornik wyrównawczy c.w.u. (akcesorium)
30
zawór bezpieczeństwa kotła
31
kurek spustowy kotła
32
presostat hydrauliczny
33
zawór uzupełniający na automatycznym by-pass
34
wymiennik płytkowy
CG_2337 / 1104_0402
Содержание
- 234 Уважае; СОДЕРЖАНИЕ; РУКОВОДСТВО ДЛЯ ПОЛЬЗОВАТЕЛЯ
- 235 ПОДГОТОВКА К УСТАНОВКЕ; ПОДГОТОВКА К ПЕРВОМУ ПУСКУ
- 236 Внимание
- 237 ОПИСАНИЕ КНОПКИ (Лето – Зима – Только Отопление – Выключено); ЗАПОЛНЕНИЕ СИСТЕМЫ
- 238 ВЫКЛЮЧЕНИЕ КОТЛА; ВЫКЛЮЧЕНИЕ НА ДЛИТЕЛЬНЫЙ ПЕРИОД. ЗАЩИТА ОТ ЗАМЕРЗАНИЯ
- 239 СИСТЕМА БЕЗОПАСНОСТИ: ИНДИКАТОРЫ И СРАБАТЫВАНИЕ; Неисправность
- 241 ПРОВЕРКИ ПЕРЕД УСТАНОВКОЙ КОТЛА
- 242 ПРИМЕЧАНИЕ ПО РАСШИРИТЕЛЬНОМУ БАКУ
- 243 Модель 24 BIC FF; Модель котла; НЕТ
- 244 ВАРИАНТЫ ГОРИЗОНТАЛЬНОЙ УСТАНОВКИ НАКОНЕЧНИКА ДЫМОХОДА
- 247 ПОДКЛЮЧЕНИЕ К ЭЛЕКТРОПИТАНИЮ; ПОДСОЕДИНЕНИЕ КОМНАТНОГО ТЕРМОСТАТА
- 248 ПОРЯДОК ЗАМЕНЫ ГАЗА; газовый клапан
- 249 ФУНКЦИЯ КАЛИБРОВКИ ГАЗОВОГО КЛАПАНА; Примечание
- 250 ВЫВОД ИНФОРМАЦИИ НА ДИСПЛЕЙ КОТЛА
- 251 УСТАНОВКА ПАРАМЕТРОВ; УСТРОЙСТВА РЕГУЛИРОВАНИЯ И ПРЕДОХРАНИТЕЛЬНЫЕ УСТРОЙСТВА
- 253 КОНТРОЛЬ ОТХОДЯЩИХ ГАЗОВ; ап
- 254 ПРИСОЕДИНЕНИЕ ДАТЧИКА УЛИЧНОЙ ТЕМПЕРАТУРЫ
- 255 ЕЖЕГОДНОЕ ТЕХНИЧЕСКОЕ ОБСЛУЖИВАНИЕ; ОПУСТОШЕНИЕ КОНТУРА КОТЛА И БОЙЛЕРА
- 256 ОЧИСТКА ОТ ИЗВЕСТКОВОГО НАЛЕТА В СИСТЕМЕ ГВС
- 257 ДЕМОНТАЖ АНОДА БОЙЛЕРА
- 258 ФУНКЦИОНАЛЬНАЯ СХЕМА КОНТУРОВ
- 260 СХЕМЫ ЭЛЕКТРИЧЕСКИХ СОЕДИНЕНИЙ; Цв
- 262 ТЕХНИЧЕСКИЕ ДАННЫЕ