Котел De Dietrich MS 24 BIC - инструкция пользователя по применению, эксплуатации и установке на русском языке. Мы надеемся, она поможет вам решить возникшие у вас вопросы при эксплуатации техники.
Если остались вопросы, задайте их в комментариях после инструкции.
"Загружаем инструкцию", означает, что нужно подождать пока файл загрузится и можно будет его читать онлайн. Некоторые инструкции очень большие и время их появления зависит от вашей скорости интернета.

141
71.06199.02 - BG
ИНСТРУКЦИИ ЗА ИНСТАЛАТОРА
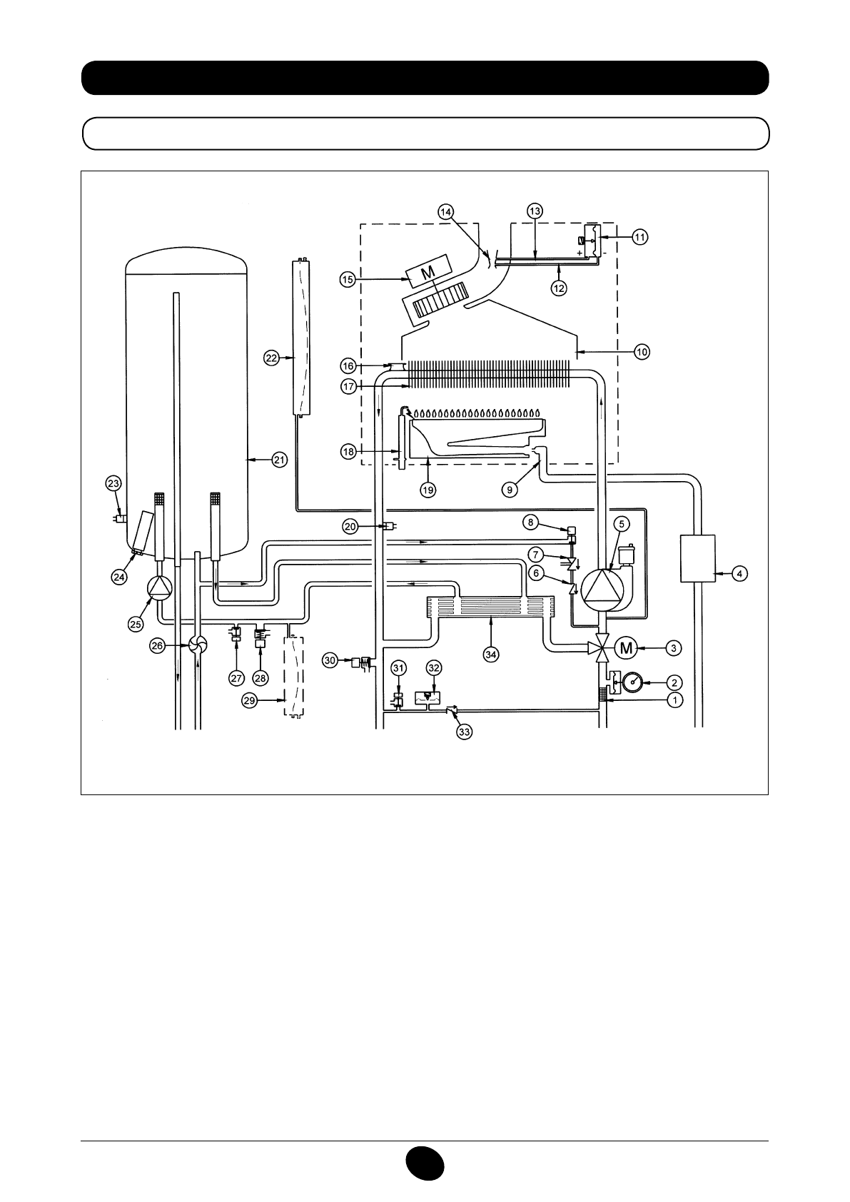
34. ФУНКЦИОНАЛНА СХЕМА НА ПОТОЦИТЕ
24 BIC FF
Фигура 16
Подаване към
отопление
Изход
битова
топла вода
Газ
Вход
битова
вода
Връщане от
отопление
Легенда:
1 филтър отопление
2 манометър
3 моторизиран трипътен вентил
4 газов клапан с газова диафрагма
5 помпа на отоплителния кръг с дегазатор
6 невъзвратен клапан
7 дисконектор
8 кран за пълнене на котела
9 газова рампа с дюзи
10 колектор на димните газове
11 пресостат за въздуха
12 контакт за отрицателно налягане
13 контакт за положително налягане
14 тръба Вентури
15 вентилатор
16 защитен термостат
17 топлообменик вода-димни газове
18 електрод за запалване/контрол на пламъка
19 горелка
20 сонда NTC отопление
21 бойлер
22 разширителен съд на отоплителния кръг
23 сонда NTC на битовия кръг
24 анодна защита
25 помпа на битовия кръг
26 сензор за предимство на битовата вода
27 кран за изпразване на бойлера
28 защитен клапан на битовия кръг
29 разширителен съд на битовия кръг (аксесоар)
30 защитен клапан на котела
31 кран за източване на котела
32 хидравличен пресостат
33 невъзвратен клапан на автоматичен байпас
34 ламелен топлообменник
CG_2337 / 1104_0402
Содержание
- 234 Уважае; СОДЕРЖАНИЕ; РУКОВОДСТВО ДЛЯ ПОЛЬЗОВАТЕЛЯ
- 235 ПОДГОТОВКА К УСТАНОВКЕ; ПОДГОТОВКА К ПЕРВОМУ ПУСКУ
- 236 Внимание
- 237 ОПИСАНИЕ КНОПКИ (Лето – Зима – Только Отопление – Выключено); ЗАПОЛНЕНИЕ СИСТЕМЫ
- 238 ВЫКЛЮЧЕНИЕ КОТЛА; ВЫКЛЮЧЕНИЕ НА ДЛИТЕЛЬНЫЙ ПЕРИОД. ЗАЩИТА ОТ ЗАМЕРЗАНИЯ
- 239 СИСТЕМА БЕЗОПАСНОСТИ: ИНДИКАТОРЫ И СРАБАТЫВАНИЕ; Неисправность
- 241 ПРОВЕРКИ ПЕРЕД УСТАНОВКОЙ КОТЛА
- 242 ПРИМЕЧАНИЕ ПО РАСШИРИТЕЛЬНОМУ БАКУ
- 243 Модель 24 BIC FF; Модель котла; НЕТ
- 244 ВАРИАНТЫ ГОРИЗОНТАЛЬНОЙ УСТАНОВКИ НАКОНЕЧНИКА ДЫМОХОДА
- 247 ПОДКЛЮЧЕНИЕ К ЭЛЕКТРОПИТАНИЮ; ПОДСОЕДИНЕНИЕ КОМНАТНОГО ТЕРМОСТАТА
- 248 ПОРЯДОК ЗАМЕНЫ ГАЗА; газовый клапан
- 249 ФУНКЦИЯ КАЛИБРОВКИ ГАЗОВОГО КЛАПАНА; Примечание
- 250 ВЫВОД ИНФОРМАЦИИ НА ДИСПЛЕЙ КОТЛА
- 251 УСТАНОВКА ПАРАМЕТРОВ; УСТРОЙСТВА РЕГУЛИРОВАНИЯ И ПРЕДОХРАНИТЕЛЬНЫЕ УСТРОЙСТВА
- 253 КОНТРОЛЬ ОТХОДЯЩИХ ГАЗОВ; ап
- 254 ПРИСОЕДИНЕНИЕ ДАТЧИКА УЛИЧНОЙ ТЕМПЕРАТУРЫ
- 255 ЕЖЕГОДНОЕ ТЕХНИЧЕСКОЕ ОБСЛУЖИВАНИЕ; ОПУСТОШЕНИЕ КОНТУРА КОТЛА И БОЙЛЕРА
- 256 ОЧИСТКА ОТ ИЗВЕСТКОВОГО НАЛЕТА В СИСТЕМЕ ГВС
- 257 ДЕМОНТАЖ АНОДА БОЙЛЕРА
- 258 ФУНКЦИОНАЛЬНАЯ СХЕМА КОНТУРОВ
- 260 СХЕМЫ ЭЛЕКТРИЧЕСКИХ СОЕДИНЕНИЙ; Цв
- 262 ТЕХНИЧЕСКИЕ ДАННЫЕ