Котел котёл Baxi SLIM HPS 1.80 A7114600 - инструкция пользователя по применению, эксплуатации и установке на русском языке. Мы надеемся, она поможет вам решить возникшие у вас вопросы при эксплуатации техники.
Если остались вопросы, задайте их в комментариях после инструкции.
"Загружаем инструкцию", означает, что нужно подождать пока файл загрузится и можно будет его читать онлайн. Некоторые инструкции очень большие и время их появления зависит от вашей скорости интернета.

50
2.6.2
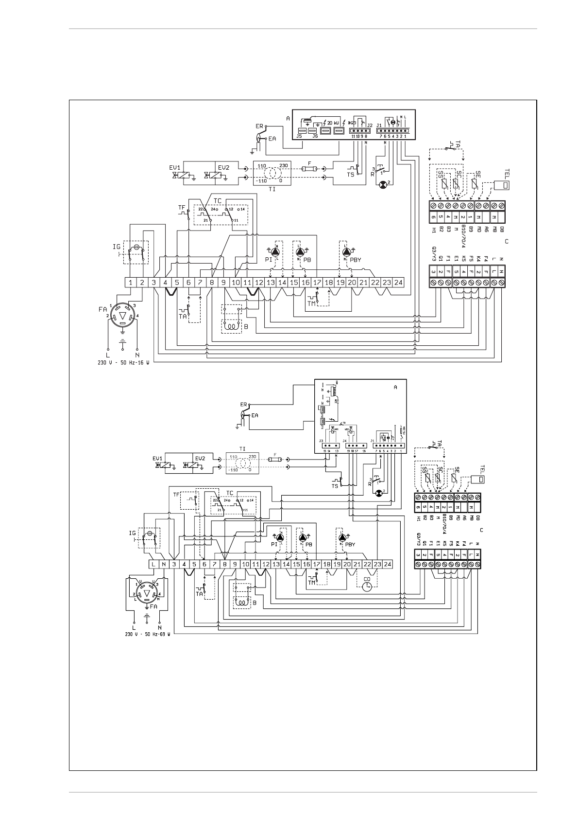
Wiring diagram
“1.80-1.99” models
“1.110” models
CONNECTOR SPARE PART CODES:
J1
code 6278669
J2
code 6278670
CONNECTOR SPARE PART CODES:
J1
code 6293511
J3
code 6293512
J4
code 6293510
KEY
IG
Main switch
TC
Regulation stat with
double contact
EA
Ignition electrode
EV2
Gas valve coil
EV1
Gas valve coil
TA
Room stat
R
Lock out reset button
B
Coil assembly
ER
Sensing electrode
TS
Safety stat
A
Control box
TF
Smoke stat
FA
EMC filter
PI
C.H. pump
PB
D.H.W. pump
TEL
Environment unit QAA70 type (optional)
SE
External temperarure sensor (option)
SC
Boiler immersion sensor QAZ21 type (optional)
SS
D.H.W. tank immersion
sensor QAZ21 type (optional)
C
RVA.222 control system connectors
(black - red - brown)
F
Fuse (T 200mA)
TI
Isolated transformer
(only for
FR/NL
)
PBY By-pass pump
TM
Minimum temperature stat
NOTE: When not using the unit to connect up the
TA, remove the jumper from terminals 6-7.
When connecting the control system remove jum-
pers 4-5 and 11-12.
Connect up the pumps (PB-PI) as shown in the dia-
gram only if using the RVA 43.222 unit.
Fig. 6