Котел котёл Baxi SLIM HPS 1.80 A7114600 - инструкция пользователя по применению, эксплуатации и установке на русском языке. Мы надеемся, она поможет вам решить возникшие у вас вопросы при эксплуатации техники.
Если остались вопросы, задайте их в комментариях после инструкции.
"Загружаем инструкцию", означает, что нужно подождать пока файл загрузится и можно будет его читать онлайн. Некоторые инструкции очень большие и время их появления зависит от вашей скорости интернета.

20
2.6.2
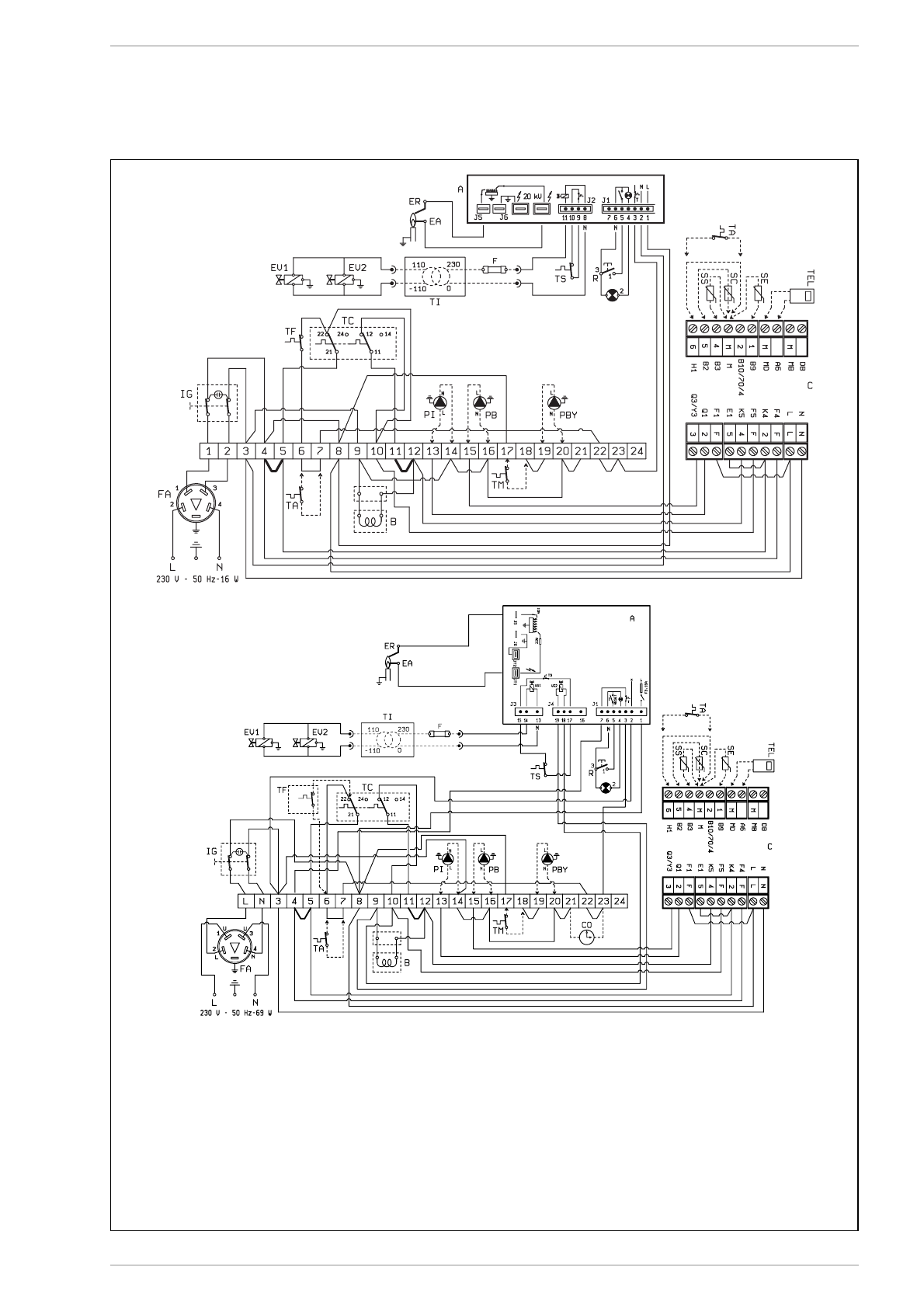
Электросхема
Модели
“1.80-1.99”
Модели “1.110”
Коды запасных
частей соединений:
J1
код 6278669
J2
код 6278670
Коды запасных
частей соединений:
J1
код
6293511
J3
код
6293512
J4
код
6293510
ПЕРЕЧЕНЬ
IG
Общий выключатель
TC
Ступенчатый регулирующий
термостат
EA
Пусковой электрод
EV2
Катушка газового клапана
EV1
Катушка газового клапана
TA
Наружный термостат
R
Разблокирование аппаратуры
B
Группа катушек
ER
Электрод обнаружения
TS
Предохранительный термостат
А
Устройство
TF
Дымовой термостат
FA
Помехоподавляющий фильтр
PI
Насос оборудования (не входит в комплект)
PB
Насос бойлера (не входит в комплект)
TEL
Единица окружающей среды QAA70 (опция)
SE
Зонд внешней температуры (опция)
SC
Зонд иммерсии котла QAZ21 (опция)
SS
Зонд иммерсии бойлера QAZ21 (опция)
C
Соединители подстанции
(черный-красный-коричневый)
F
Плавкий предохранитель (Т 200 мА)
TI
Трансформатор изоляции
(только для
FR/NL
)
PBY Рециркуляционный насос
TM
Термостат минимальной температуры
ПРИМЕЧАНИЕ:
При подсоединении наружного термостата
(ТА) необходимо снять мост с зажимов (6-
7). Подсоединяя подстанцию, снять мосты
4-5 и 11-12.
Чертеж 6