Котел SIME SOLIDA EV 4 с увеличенной топкой 34 кВт - инструкция пользователя по применению, эксплуатации и установке на русском языке. Мы надеемся, она поможет вам решить возникшие у вас вопросы при эксплуатации техники.
Если остались вопросы, задайте их в комментариях после инструкции.
"Загружаем инструкцию", означает, что нужно подождать пока файл загрузится и можно будет его читать онлайн. Некоторые инструкции очень большие и время их появления зависит от вашей скорости интернета.

4
4..8
8
N
N A
A »
» R
R T
T II Z
Z A
A V
V O
O D
D O
O V
V O
O D
D N
N O
O P
P O
O V
V E
E Z
Z A
A V
V O
O
4
4..8
8..1
1 N
Na
ap
prra
avva
a zz o
od
dp
prrtto
o e
ekks
sp
pa
an
nzziijjs
skko
o p
po
os
so
od
do
o ((s
sll.. 9
9))
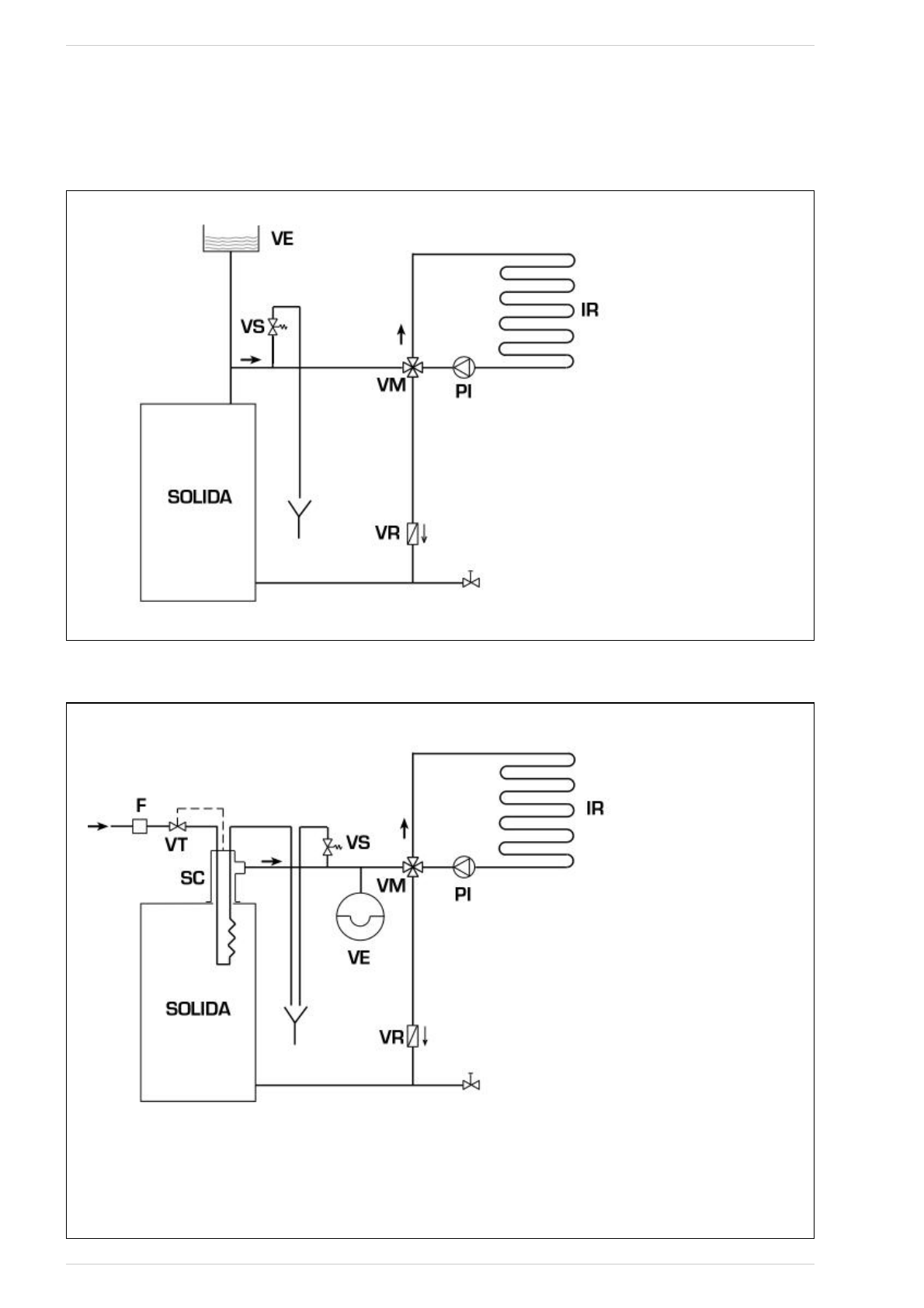
sl. 9
LEGENDA
VE Odprta ekspanzijska posoda
VS Varnostni ventil naprave 3 BAR - 1/2”
VM Preusmeritveni ventil
VR Tesnilni ventil
PI »rpalka
naprave
IR Grelni
sistem
4
4..8
8..2
2 N
Na
ap
prra
avva
a zz zza
ap
prrtto
o e
ekks
sp
pa
an
nzziijjs
skko
o p
po
os
so
od
do
o iin
n ffa
akku
ulltta
attiivvn
niim
m
vva
arrn
no
os
sttn
niim
m iizzm
me
en
njje
evva
allc
ce
em
m s
s tte
errm
mo
os
stta
attiiË
Ën
niim
m vve
en
nttiillo
om
m ((s
sll.. 1
10
0))
sl. 10
LEGENDA
VE Odprta ekspanzijska posoda
VS Varnostni ventil naprave 3 BAR - 1/2”
VM Preusmeritveni ventil
VR Tesnilni ventil
PI »rpalka
naprave
IR Grelni
sistem
VT TermostatiËni ventil
SC Varnostni izmenjevalec
F Filter
P
PO
OZ
ZO
OR
R:: V
Va
arrn
no
os
sttn
nii iizzm
me
en
njje
evva
alle
ec
c jje
e vv d
do
od
da
attn
ne
em
m
ff a
a kk u
u ll tt a
a tt ii vv n
n e
e m
m p
p a
a kk e
e tt u
u π
π ii ff rr a
a 8
81
10
05
52
20
00
0/
/0
01
1..
T
Te
em
mp
pe
erra
attu
urra
a vvo
od
de
e vva
arrn
no
os
sttn
ne
eg
ga
a iizzm
me
en
njje
evva
allc
ca
a::
1
10
0°°C
C..
T
Tlla
akk vvo
od
de
e vva
arrn
no
os
sttn
ne
eg
ga
a iizzm
me
en
njje
evva
allc
ca
a:: 2
2 b
ba
arra
a..
N
Na
am
me
es
sttiitte
evv vva
arrn
no
os
sttn
ne
eg
ga
a iizzm
me
en
njje
evva
allc
ca
a ((S
SC
C)) jje
e
o
ob
bvve
ezzn
na
a..
P
Prre
ed
d zza
ag
go
on
no
om
m n
na
ap
prra
avve
e s
se
e p
prre
ep
prriiË
Ëa
ajjtte
e,, d
da
a jje
e
zz a
a g
g o
o tt o
o vv ll jj e
e n
n d
d o
o tt o
o kk vv o
o d
d e
e kk tt e
e rr m
m o
o s
s tt a
a tt s
s kk e
e m
m u
u
vv e
e n
n tt ii ll u
u (( V
V T
T )) ..
77