Котел SIME SOLIDA EV 4 с увеличенной топкой 34 кВт - инструкция пользователя по применению, эксплуатации и установке на русском языке. Мы надеемся, она поможет вам решить возникшие у вас вопросы при эксплуатации техники.
Если остались вопросы, задайте их в комментариях после инструкции.
"Загружаем инструкцию", означает, что нужно подождать пока файл загрузится и можно будет его читать онлайн. Некоторые инструкции очень большие и время их появления зависит от вашей скорости интернета.

4.8
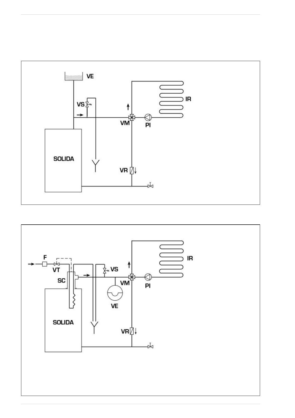
SCHÉMAS DE BRANCHEMENT HYDRAULIQUE
4.8.1
Installation avec vase d'expansion ouvert (fig. 9)
Fig. 9
4.8.2
Installation avec vase expansion fermé et échangeur de sécurité avec soupape thermostatique optionnelle (fig. 10)
Fig. 10
LÉGENDE
VE Vase
expansion
VS Soupape sécurité installation 3 BARS - 1/2"
VM Soupape mélangeuse
VR Soupape de retenue
PI Pompe
installation
IR
Installation de chauffage
VT Soupape
thermostatique
SC Échangeur de sécurité
F Filtre
ATTENTION:
L'échangeur de sécurité est fourni dans un kit optionnel
cod. 8105200/01.
Température de l'eau d'alimentation échangeur de sécu-
rité: 10°C.
Pression eau d'alimentation échangeur de sécurité: 2 bars.
Le montage de l’échangeur de sécurité (SC) est obligatoire.
Avant la mise en marche de la chaudière, s'assurer que le
débit d'eau à la vanne thermostatique (VT) est garanti.
61
LÉGENDE
VE Vase
expansion
ouvert
VS Soupape sécurité installation 3 BARS - 1/2"
VM Soupape mélangeuse
VR Soupape de retenue
PI Pompe
installation
IR
Installation de chauffage