Котел SIME SOLIDA EV 4 с увеличенной топкой 34 кВт - инструкция пользователя по применению, эксплуатации и установке на русском языке. Мы надеемся, она поможет вам решить возникшие у вас вопросы при эксплуатации техники.
Если остались вопросы, задайте их в комментариях после инструкции.
"Загружаем инструкцию", означает, что нужно подождать пока файл загрузится и можно будет его читать онлайн. Некоторые инструкции очень большие и время их появления зависит от вашей скорости интернета.

4.8
ESQUEMAS DE CONEXIÓN HIDRÁULICA
4.8.1
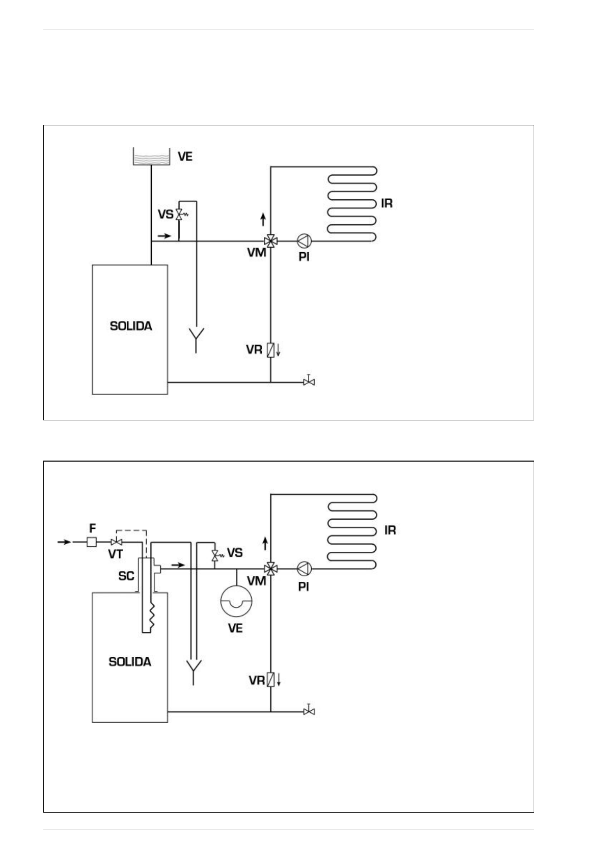
Instalación con vaso de expansión abierto (fig. 9)
Fig. 9
4.8.2
Instalación con vaso de expansión cerrado e intercambiador de seguridad con válvula termostática (fig. 10)
Fig. 10
LEYENDA
VE Depósito de expansión
VS Válvula de seguridad instalación 3 BAR - 1/2”
VM Válvula mezcladora
VR Válvula de retención
PI Bomba
instalación
IR Instalación de calefacción
VT Válvula termostática
SC Intercambiador de seguridad
F Filtro
CUIDADO: El intercambiador de seguridad se
suministra en un kit opcional cod. 8105200/01.
Temperatura agua de alimentación intercambia-
dor de seguridad: 10°C.
Presión agua alimentación intercambiador de
seguridad: 2 bar.
El montaje del intercambiador de seguridad (SC)
es obligatorio.
Antes de la puesta en funcionamiento de la calde-
ra asegúrese de que está garantizado el caudal de
agua a la válvula termostática (VT).
29
LEYENDA
VE Depósito de expansión abierto
VS Válvula de seguridad instalación 3 BAR - 1/2”
VM Válvula mezcladora
VR Válvula de retención
PI Bomba
instalación
IR Instalación de calefacción