Компрессоры Бежецк АСО К-22 2552 - инструкция пользователя по применению, эксплуатации и установке на русском языке. Мы надеемся, она поможет вам решить возникшие у вас вопросы при эксплуатации техники.
Если остались вопросы, задайте их в комментариях после инструкции.
"Загружаем инструкцию", означает, что нужно подождать пока файл загрузится и можно будет его читать онлайн. Некоторые инструкции очень большие и время их появления зависит от вашей скорости интернета.

70
При
достижении
давления
верхнего
предельного
значения
реле
№
1 (QS1)
разомкнется
контакт
А
-4
и
обесточит
катушки
магнитных
пускателей
.
Двигате
-
ли
головок
отключатся
.
При
снижении
давления
в
ресивере
до
нижнего
предельного
значения
реле
№
1 (QS1)
контакт
4-
А
замкнется
и
включит
магнитный
пускатель
КМ
1,
двига
-
тель
М
1
начнет
работать
.
При
расходе
сжатого
воздуха
более
1
м
3
/
мин
для
К
-3
и
более
0,5
м
3
/
мин
для
К
-20,
К
-30
давление
в
ресивере
будет
снижаться
,
и
когда
достигнет
нижнего
предельного
значения
реле
№
2 (QS2)
замкнется
контакт
его
4-5
и
включит
магнитный
пускатель
КМ
2,
двигатель
М
2
начнет
работать
.
При
достижении
в
ресивере
давления
верхнего
предельного
значения
реле
№
1 (QS1)
отключатся
оба
двигателя
и
,
далее
работа
установки
будет
осуществляться
по
порядку
,
описанному
выше
.
Если
перед
пуском
установки
рычаг
переключателя
на
корпусе
магнитного
пускателя
перевести
в
положение
"2",
то
при
включении
переключателя
реле
давления
№
1,
включится
пускатель
КМ
2
и
заработает
двигатель
М
2,
а
при
включении
переключателя
реле
давления
№
2,
включится
двигатель
М
1.
При
расходе
сжатого
воздуха
менее
1
м
3
/
мин
для
К
-3
и
менее
0,5
м
3
/
мин
для
К
-20,
К
-30
схема
предусматривает
возможность
работы
одной
из
головок
:
1)
для
работы
головки
компрессорной
с
двигателем
М
1
необходимо
рычаг
переключателя
SA
установить
в
положение
"1"
переключатель
второго
реле
(QS2)
установить
в
положение
"
О
"(
отключено
)
подать
напряжение
на
установку
и
включить
реле
давления
№
1(QS1),
т
.
е
.
поставить
переключатель
в
положение
"1"(
включено
);
2)
для
работы
головки
компрессорной
с
двигателем
М
2
необходимо
рычаг
переключателя
SA
установить
в
положение
"2",
переключатель
реле
давления
№
2
установить
в
положение
"
О
"(
отключено
),
подать
напряжение
на
установку
и
включить
реле
давления
№
1(QS1),
т
.
е
.
поставить
переключатель
в
положение
"1"(
включено
).
4.3.5.
Расхождения
в
описании
и
исполнении
установок
возможны
вви
-
ду
технического
усовершенствования
конструкции
.
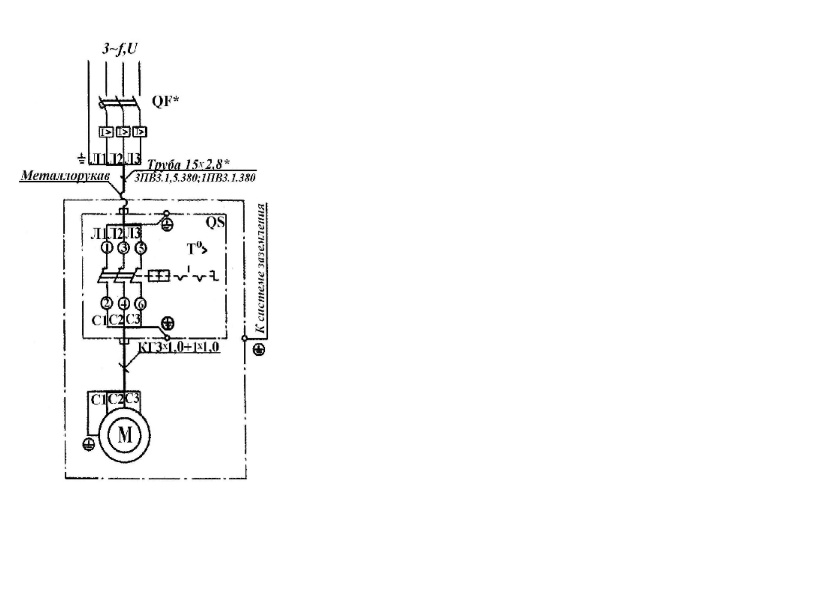
11
Р
ис
.32
.
С
хе
ма
эл
ек
три
чес
к
ая
принц
и
пи
аль
н
ая
и
со
един
ений
ус
та
н
ов
ки
к
ом
п
р
есс
орн
ой
,
мо
де
ль
КВ
-15












