Компрессоры Бежецк АСО К-22 2552 - инструкция пользователя по применению, эксплуатации и установке на русском языке. Мы надеемся, она поможет вам решить возникшие у вас вопросы при эксплуатации техники.
Если остались вопросы, задайте их в комментариях после инструкции.
"Загружаем инструкцию", означает, что нужно подождать пока файл загрузится и можно будет его читать онлайн. Некоторые инструкции очень большие и время их появления зависит от вашей скорости интернета.

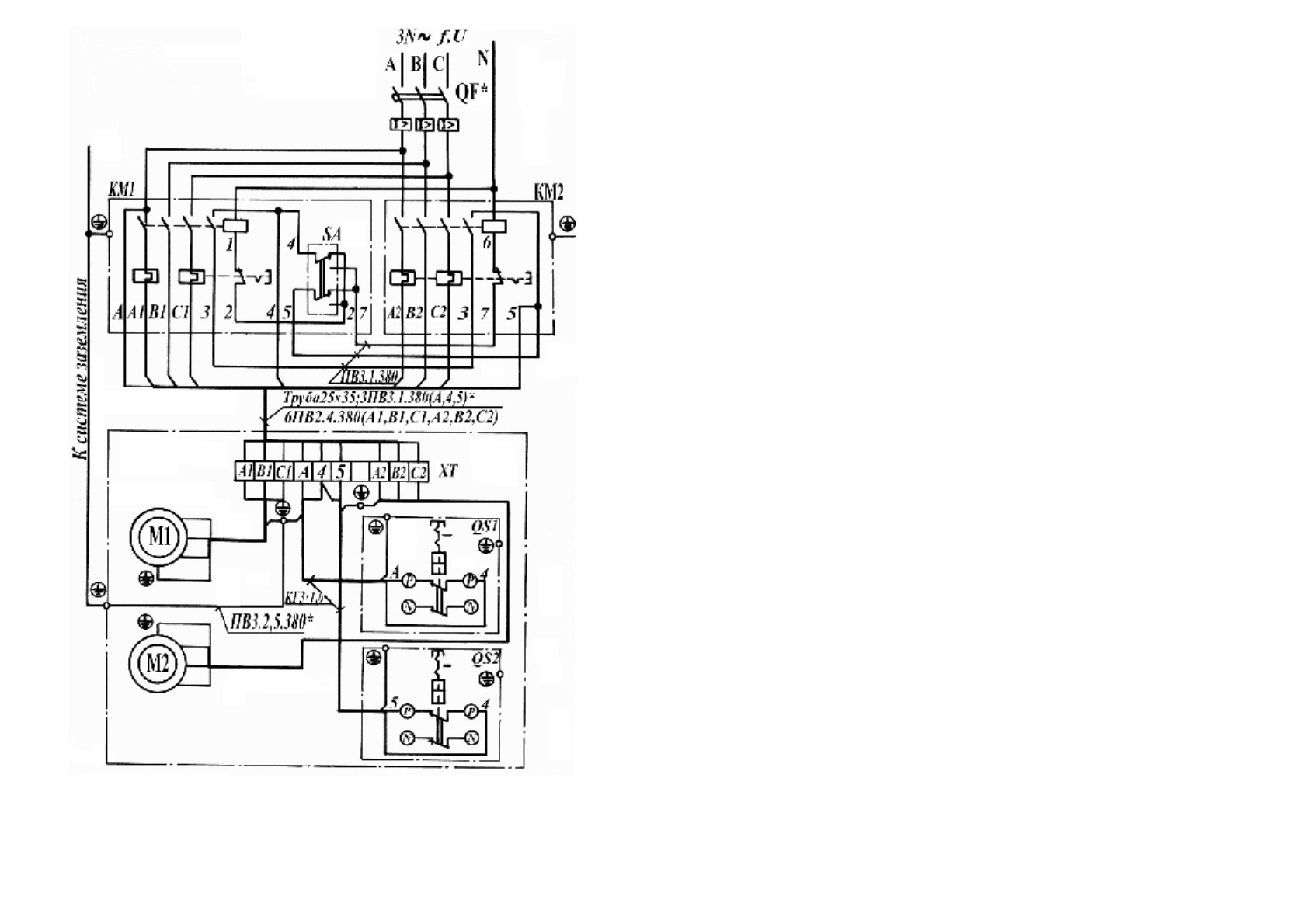
Рис
.34.
Схема
электрическая
принципиальная
и
соединений
установки
компрессорной
,
модель
К
-3
72
.
4.3.
Работа
электрической
схемы
.
4.3.1.
Установки
выпускаются
для
подключения
в
трехфазную
четырехпро
-
водную
сеть
с
напряжением
380
В
, 50
Гц
(
рис
.30…36).
Установку
подключить
к
электрической
сети
через
автоматический
выклю
-
чатель
QF (
см
.
электрическую
схему
).
Завод
рекомендует
подключить
установку
через
устройство
защитного
от
-
ключения
(
УЗО
)
в
соответствии
со
схемой
подключения
,
приведенной
в
техни
-
ческом
паспорте
на
УЗО
либо
на
корпусе
УЗО
,
при
этом
номинал
автоматиче
-
ского
выключения
должен
быть
меньше
или
равен
номинальному
току
УЗО
.
Подключение
УЗО
должно
выполнятся
квалифицированным
специалистом
.
Спецификация
к
схемам
электрическим
принципиальным
приведена
в
таб
-
лице
4.
4.3.2.
Установки
К
-2,
К
-6,
К
-22,
К
-31,
КВ
-15
подключить
согласно
схемы
электрической
принципиальной
.
4.3.3.
Особенности
работы
электрической
съемы
установок
К
-3,
К
-20,
К
-30.
Установки
оборудованы
двумя
реле
давления
:
№
1-QS1
и
№
2-QS2.
Перед
запуском
установки
необходимо
переключатели
реле
давлений
по
-
ставить
в
положение
"
О
" (
отключено
),
а
рычаг
переключателя
SA,
встроенного
в
магнитный
пускатель
КМ
1,
установить
в
положении
"1".
Запуск
электродвигателя
М
1
осуществляется
путем
установки
переключате
-
ля
реле
давления
№
1 (QS1)
в
положение
"1" (
включено
).
По
цепочке
А
-4-2-1
будет
подано
напряжение
на
катушку
магнитного
пускателя
КМ
1.
Запуск
электродвигателя
М
2
осуществляется
путем
установки
переключа
-
теля
реле
давления
№
2 (QS2)
в
положение
"1" (
включено
).
По
цепочке
4-5-7-6
будет
подано
напряжение
на
катушку
магнитного
пускателя
КМ
2.
Вторые
концы
катушек
магнитных
пускателей
КМ
1
и
КМ
2
подключены
к
нулевому
проводу
.
Установка
работает
,
в
ресивере
растет
давление
.
ВНИМАНИЕ
!
Реле
давления
отрегулированы
следующим
образом
:
верхнее
(
Ротк
.)
и
нижнее
(
Рвкл
.)
предельные
значения
давлений
реле
№
1
(QS1)
должны
быть
выше
верхнего
(
Ротк
.)
и
нижнего
(
Рвкл
.)
предельных
значе
-
ний
давлений
реле
№
2 (QS2)
не
менее
чем
на
0,05
МПа
.
При
достижении
давления
в
ресивере
до
верхнего
предельного
значения
ре
-
ле
№
2 (QS2)
контакт
4-5
разомкнется
,
но
магнитный
пускатель
КМ
2
не
отклю
-
чится
,
т
.
к
.
вспомогательные
контакты
3-4 (
КМ
1)
и
контакты
3-5 (
КМ
2)
будут
замкнуты
и
обеспечат
питание
катушки
магнитного
пускателя
КМ
2.
9











