Компрессоры Бежецк АСО К-22 2552 - инструкция пользователя по применению, эксплуатации и установке на русском языке. Мы надеемся, она поможет вам решить возникшие у вас вопросы при эксплуатации техники.
Если остались вопросы, задайте их в комментариях после инструкции.
"Загружаем инструкцию", означает, что нужно подождать пока файл загрузится и можно будет его читать онлайн. Некоторые инструкции очень большие и время их появления зависит от вашей скорости интернета.

76
Поршень
цилиндра
высокого
давления
(
рис
.13),
диаметром
52
мм
литой
чу
-
гунный
.
На
поршне
установлены
три
компрессионных
кольца
от
компрессора
автомобиля
ЗИЛ
-120 (
деталь
120-3509164
А
)
и
одно
маслосъемное
.
Поршневой
палец
плавающего
типа
от
осевых
перемещений
удерживается
двумя
заглушками
.
Диаметр
пальца
поршня
низкого
давления
одинаков
с
диа
-
метром
пальца
поршня
высокого
давления
.
Для
обеспечения
нормальной
работы
установки
зазоры
между
поршнем
и
цилиндром
должны
быть
установлены
в
пределах
,
указанных
в
таблице
7.
Смазка
деталей
головки
компрессора
осуществляется
за
счет
разбрызгива
-
ния
масла
и
образования
масляного
тумана
.
Для
этого
на
обоих
шатунах
компрессорной
головки
модель
С
415
М
и
на
втором
и
четвертом
шатунах
(
счет
ведется
со
стороны
маховика
)
компрессорной
головки
модель
С
416
М
установлены
разбрызгиватели
под
углом
13°
к
продоль
-
ной
оси
шатуна
.
Разбрызгиватель
представляет
собой
стержень
,
плотно
посаженный
в
отвер
-
стие
крышки
шатуна
на
герметик
.
Кроме
этого
в
большой
головке
шатунов
засверлены
два
отверстия
под
уг
-
лом
друг
к
другу
и
сходящиеся
в
одно
–
это
карманы
для
сбора
масла
и
подачи
его
к
шатунным
шейкам
.
На
верхнем
вкладыше
просверлено
центральное
от
-
верстие
,
которое
должно
совпадать
с
отверстием
от
сходящихся
"
карманов
"
на
шатуне
.
Сапун
(
рис
.11),
установленный
на
крышке
картера
,
служит
для
сообщения
внутренней
полости
картера
с
атмосферой
.
Для
контроля
за
уровнем
масла
в
картере
служит
щуп
,
установленный
на
одной
из
боковых
крышек
.
Блок
клапанный
(
рис
.14)
состоит
их
двух
клапанных
досок
:
верхней
(
с
ребром
охлаждения
)
и
нижней
,
соединенных
через
фторопластовую
прокладку
.
Клапанные
доски
выполнены
из
серого
чугуна
.
В
клапанном
блоке
расположе
-
ны
два
всасывающих
и
два
нагнетательных
клапана
и
представляют
единую
клапанную
систему
.
Всасывающий
клапан
цилиндра
низкого
давления
состоит
из
седла
клапана
,
двух
сепараторов
,
которые
предохраняют
клапанные
пластины
от
смещения
в
горизонтальной
плоскости
,
и
розетки
,
ограничивающей
прогиб
клапанных
пла
-
стин
.
Четыре
клапанные
пластины
толщиной
0,22
мм
перекрывают
пазы
в
седле
и
являются
рабочими
элементами
.
Нагнетательный
клапан
цилиндра
низкого
давления
состоит
из
четырех
клапанных
пластин
толщиной
0,36
мм
,
которые
перекрывают
отверстия
в
кла
-
панной
доске
,
двух
сепараторов
и
розетки
.
Всасывающий
и
нагнетательный
клапан
цилиндра
высокого
давления
имеет
по
одной
клапанной
пластине
толщиной
0,36
мм
,
размещенной
в
направляющем
гнезде
.
Клапан
от
продольного
перемещения
удерживается
штифтами
.
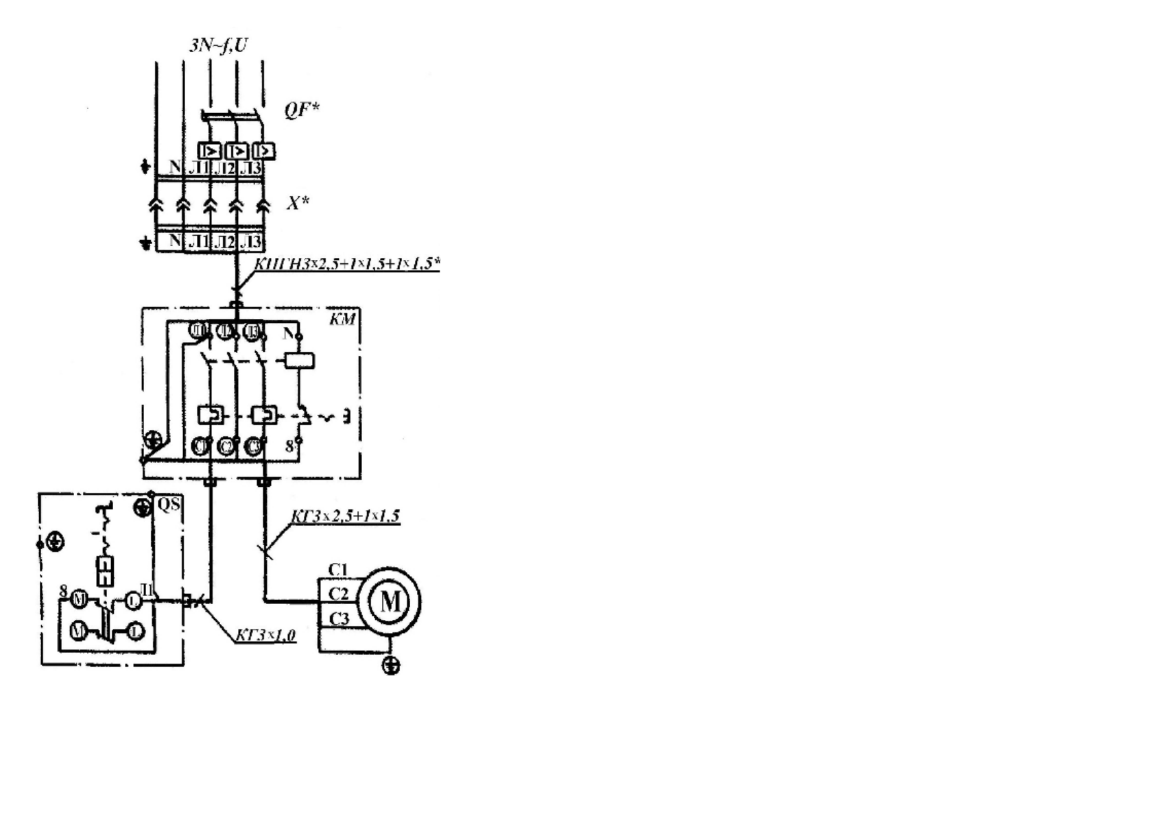
5
Р
ис
.38
.
С
хе
ма
эл
ек
три
чес
к
ая
принц
и
пи
аль
н
ая
и
со
един
ений
ус
та
н
ов
ки
к
ом
п
р
есс
орн
ой
,
мо
де
ль
К
-31











