Бортовые компьютеры ШТАТ Шеви Матрикс-М - инструкция пользователя по применению, эксплуатации и установке на русском языке. Мы надеемся, она поможет вам решить возникшие у вас вопросы при эксплуатации техники.
Если остались вопросы, задайте их в комментариях после инструкции.
"Загружаем инструкцию", означает, что нужно подождать пока файл загрузится и можно будет его читать онлайн. Некоторые инструкции очень большие и время их появления зависит от вашей скорости интернета.

маршрутный бортовой компьютер ШТАТ Шеви Матрикс-М
8
УСТАНОВКА БК НА АВТОМОБИЛИ С БКЛ (БЛОК КОНТРОЛьНЫх ЛАМП) ДО 2009 Г.
ПЕРЕД НАЧАЛОМ РАБОТЫ ОТКЛЮЧИТЕ КЛЕММУ “МАССА” ОТ АККУМУЛяТОРНОй БАТАРЕИ!
5.1
Извлеките БКЛ (поз. 6) (см.
Рис.5
) из панели приборов и отсоедините его разъём. В дальнейшей эксплуатации
автомобиля БКЛ не понадобится, поэтому его можно убрать в комплект запчастей.
5.2
Снимите пластиковый щиток панели приборов, для чего:
а.
Извлеките декоративные заглушки (поз. 1) и (поз. 2) (см.
Рис.5
).
б.
Выверните 2 самонарезающих винта, расположенных под ними.
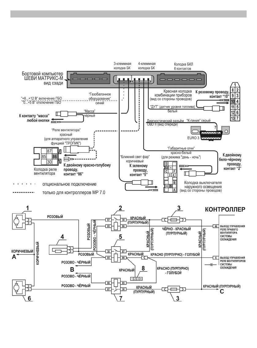
Рис. 13
Электрическая цепь управления вентиляторов системы охлаждения
1 – правый электродвигатель вентилятора системы охлаждения двигателем; 2 – дополнительное реле; 3 – предо-
хранитель; 4 – дополнительный резистор; 5 – реле включения правого электро-двигателя; 6 – левый электродви-
гатель вентилятора системы охлаждения двигателем; 7 – реле включения левого электродвигателя; А – к клем-
ме “
–
” аккумуляторной батареи; В – к главному реле; С – к клемме “
+
“ аккумуляторной батареи; 8 – 4-х контактная
колодка с красным проводом “РЕЛЕ ВЕНТИЛяТОРА” из жгута БК (остальные провода от колодки из жгута БК не показаны).
Рис. 12
схема подключения жгута №1 и №3 для а/м c БКЛ до 2009 г.
Содержание
- 2 маршрутный бортовой компьютер ШТАТ Шеви Матрикс-М; • ОШИБКИ СИСТЕМЫ; DATA Cable; ТЕхНИЧЕСКИЕ хАРАКТЕРИСТИКИ; жгут для подключения БК No1
- 3 “ЧАСЫ”
- 4 Вид на панель приборов; схема подключения; жгутов No1 и No3
- 5 Колодка выключателя
- 8 УСТАНОВКА БК НА АВТОМОБИЛИ С БКЛ (БЛОК КОНТРОЛьНЫх ЛАМП) ДО 2009 Г.; Снимите пластиковый щиток панели приборов, для чего:; ме “
- 9 расположение блока реле и
- 10 НАСТРОйКИ БК ПОСЛЕ УСТАНОВКИ И ПОДКЛЮЧЕНИя
- 11 МАРШРУТНЫй КОМПьЮТЕР; Для навигации по меню и изменению значений параметров группы “; группу; напряжении является вольтметр БК.; нАСТРОйКи; Считается неопределённым
- 14 функций; яРКОСТь ДИСПЛЕя
- 15 КОРРЕКЦИя РАСхОДА (КОРРЕКЦИя ПОКАЗАНИй РАСхОДА ТОПЛИВА); если Вы не хотите; ОБъёМ БАКА
- 17 БЛИЖНИй СВЕТ; ОШиБКи; Чтобы очистить информационное поле, нажмите кнопк; “ОШИБКИ”; возможно чтение и стирание кодов ошибок электропакета/; дисплея; МульТидиСПлеи; МУЛьТИДИСПЛЕй “ГОРОД“
- 18 МУЛьТИДИСПЛЕй “ДВИГАТЕЛя“; ВНИМАНИЕ! После отключения питания БК настройки пропадают.; СУПЕРМУЛьТИДИСПЛЕй
- 19 ИНСТРУКЦИя ПО ПРОГРАММИРОВАНИЮ БК
- 20 НЕИСПРАВНОСТь; СЕРТИФИКАТ СООТВЕТСТВИя; Электронную копию сертификата можно скачать здесь:; 9 . СВИДЕТЕЛьСТВО О СООТВЕТСТВИИ И ПРИёМКЕ; Бортовой компьютер; “ШТАТ ШЕВИ МАТРИКС-М”; жающую среду и человека.; Претензии потребителей направлять:

Не могу поставить общий пробег на бк
Не могу выставить температуру