Страница 2 - CAUTION; Avoid exposure to moisture.
Меры предосторожности ВАЖНЫЕ МЕРЫ ПРЕДОСТОРОЖНОСТИ 4 Безопасность движения 4 Во избежание разрядки аккумуляторной батареи 5 Перед началом эксплуатации Сведения об этом устройстве 6 Коды регионов для дисков DVD video 6 Сведения об этом руководстве 6 При возникновении проблем 6 Демонстрационный режим ...
Страница 3 - c d e; Do not use unauthorized products.; After installation of this unit, turn the
iPod Управление iPod 18 Функции воспроизведения видеофайлов 18 Функции воспроизведения аудио 19 Использование функций iPod данного устройства на вашем iPod 19 Функция перемешивания 19 Повторное воспроизведение 20 Воспроизведение видео на iPod 20 Поиск видео / музыки на iPod 20 Настройка скорости вос...
Страница 4 - Tuner; Basic operations; Note; Using preset tuning buttons; When you find a station that you want; Switching the RDS display; Press; Using PTY functions; Operating this unit
Другие функции Регулировка положения отклика сенсорных панелей ( калибровка сенсорной панели ) 46 Использование дополнительного источника сигнала (AUX) 46 Перезагрузка микропроцессора 46 Подключение Подключение шнура питания 48 При подключении к усилителю мощности ( продается отдельно ) 49 При подкл...
Страница 5 - PTY list; Function settings; and press to select FUNCTION.; English
НИЕ ИЛИ ИСПОЛЬЗОВАНИЕ ДАННОГОПРОВОДА МОЖЕТ ЯВЛЯТЬСЯ НАРУШЕ - НИЕМ ДЕЙСТВУЮЩЕГО ЗАКОНОДАТЕЛЬ - СТВА И МОЖЕТ СТАТЬ ПРИЧИНОЙСЕРЬЕЗНЫХ ТРАВМ ИЛИ УЩЕРБА ИМУ - ЩЕСТВУ . ! Во избежание повреждения устройства и по - лучения травм , а также возможного наруше - ния действующего законодательства данноеустройст...
Страница 6 - Displaying text information; Audio adjustments; and press to select AUDIO.
Если вы желаете утилизировать данноеизделие , не выбрасывайте его вместе с обычным бытовым мусором . Существует отдельная система сбора использованныхэлектронных изделий в соответствии с за - конодательством , которая предполагает соответствующее обращение , возврат и переработку . Частные лица в ст...
Страница 7 - Initial settings; Important
Основное устройство AVH-X4500DVD AVH-X2500BT и AVH-X1500DVD 1 RESET Дополнительную информацию см . в раз - деле Перезагрузка микропроцессора на стр . 46. 2 SRC/OFF 3 +/ – ( VOLUME/VOL ) 4 MUTE Нажмите , чтобы приглушить звук . Чтобы отменить приглушение звука , нажмите еще раз . 5 Кнопка вызова глав...
Страница 8 - This unit
9 Clock клавиша Переход к дисплею установки часов . Включение / выключение источника сигнала ( Функция AVH-X4500DVD) Включение источника сигнала с помощью кно - пок 1 Нажмите SRC/OFF , чтобы включить источ - ник сигнала . Выключение источника сигнала с помощьюкнопок 1 Нажмите и удерживайте SRC/OFF ,...
Страница 9 - Power cord; Notes; Insert the mounting sleeve into the dash-; Installation; Installation
Стандартные операциинастройки меню / операции со списками ( Функция AVH-X2500BT) Открыть меню телефона Bluetooth. Дополнительную информациюсм . в разделе Телефон с функ - цией Bluetooth на стр . 28. Переход в меню списков . Включение функции поиска . Отображение автоматическогоэквалайзера ( меню ауд...
Страница 10 - Removing the unit; Removing the front panel to; Troubleshooting; Error messages; Additional information
Примечания ! Клавиши сенсорного экрана и экраныфункций не отображаются на заднем мо - ниторе . ! Фотографии и видео будут воспроизво - диться независимо от того , движется ли автомобиль . Использование функциипреобразования звука Автоматически улучшает каче - ство звука сжатых аудиофайлови восстанав...
Страница 11 - Handling guidelines; Discs and player
Функции тюнера Кнопки сенсорной панели Radio 8 AUG PM 12:05 1 2 3 4 5 6 FM MW 1 OFF OFF 8 7 . 5 MHz WWWWWWWWWWWWWWWW Text Local TA News 1 2 3 4 5 6 7 8 9 1 Клавиша Band Выбор диапазона ( FM1 , FM2 или FM3 ) с помощью значка с левой стороны . Пере - ключение между MW/LW с помощью зна - чка с правой с...
Страница 12 - Sequence of audio files
Настройка на мощные сигналы Настройка с местным поиском позволяетВам настраиваться только на радиостанциис достаточно мощными сигналами для каче - ственного приема . FM: Выкл . — — — — MW/LW: Выкл . — — Чем больше на экране символов , тем меньше станций можно выбрать . Для выбо - ра доступны только ...
Страница 13 - Disc; Put those files into a folder.; Russian character chart; iTunes; Specifications
3 Нажмите Шаг FM в меню системы для выбора шага настройки в FM- диапазоне . При нажатии кнопки Шаг FM происходит пе - реключение шага настройки в FM- диапазоне между значениями 50 кГц и 100 кГц . Выбран - ный шаг настройки в FM- диапазоне появл - яется на дисплее . Настройка RDS ( Только для FM- рад...
Страница 14 - Nous vous remercions; APPAREIL À LASER DE CLASSE 1; PRÉCAUTION; DEMO
8 Клавиша остановки воспроизведения Остановка воспроизведения . При повторном включении воспроизведе - ние начнется с того места , где оно было остановлено . Чтобы полностью остано - вить воспроизведение , нажмите на клави - шу на экране еще раз . 9 Клавиша режима экрана Изменение режима экрана . См...
Страница 15 - Après avoir installé l
! Если изменить язык субтитров во времяперемотки вперед / назад , паузы или за - медленного воспроизведения , включится режим обычного воспроизведения . ! При воспроизведении сцены , снятой в различных ракурсах , на дисплее отобра - жается значок ракурса . Включить или от - ключить отображение на ди...
Страница 16 - Remarque; Opérations de base
! Альбомы – воспроизведение по порядку видеороликов / композиций из альбома , выбранного случайным образом . ! Folder – Воспроизведение композиций / до - рожек из выбранной папки в произвольнойпоследовательности . ! Disc – воспроизведение композиций / доро - жек на выбранном диске в произвольнойпосл...
Страница 17 - Utilisation des touches de présélection; Changement de l; Utilisation des fonctions PTY; Réglages des fonctions; Français; Utilisation de l
! Функцию PBC ( контроля воспроизведе - ния ) диска Video CD нельзя отменить . ! Во время воспроизведения дисков Video CD с функцией PBC ( контроля воспроиз - ведения ) невозможно выбрать диапазон повторного воспроизведения и использо - вать поиск . Выбордорожек из списканазваний дорожек Можно выбра...
Страница 19 - Réglages sonores; option de
Функции воспроизведенияаудио Это устройство можно использовать для вос - произведения аудиофайлов с iPod. Примечание Время воспроизведения может отображать - ся некорректно . Кнопки сенсорной панели Аудиорежим iPod ( управление функциями аудио ) iPod Appr ppr App pp App 1 JAN PM 12:43 Abcdefghi 1/9 ...
Страница 20 - Réglages initiaux
! Folder – Воспроизведение композиций / до - рожек из выбранной папки в произвольнойпоследовательности . ! On – воспроизведение файлов в произ - вольной последовательности в пределахдиапазона повторного воспроизведения . ! Off – выключение режима перемешива - ния . Повторное воспроизведение % Нажмит...
Страница 22 - Remarques
Совместимость с устройствами iPhone Режим AppRadio Mode совместим со сле - дующими моделями iPod. ! iPod touch 5- го поколения ! iPod touch 4- го поколения ! iPhone 5 ! iPhone 4S ! iPhone 4 Запуск 1 Установите на iPhone приложение AppRadio. 2 После настройки конфигурации RGB вход подключите iPhone к...
Страница 23 - Montage avant/arrière DIN; Montage frontal DIN; Retrait de la face
Функции воспроизведениявидеофайлов На этом устройстве можно посмотреть , какие файлы сохранены на устройстве USB. Кнопки сенсорной панели USB 00'20'' -119'51'' Dolby D Multi ch FULL 1 1 1 JAN PM 12:43 01 01 Media 1 a 9 8 7 5 6 4 3 2 1 Клавиша перемотки вперед / назад Ускоренная перемотка вперед или ...
Страница 24 - entretien agréé par Pioneer le plus; Informations complémentaires
Кнопки сенсорной панели 00'01'' -00'03'' JAN PM 12:43 USB Abcdefghi AbcdefghiAbcdefghiAbcdefghi S.Rtrv 6 1 All All All Media 2 1 a 9 8 7 6 5 4 3 1 Клавиша MIXTRAX EZ Запуск функции MIXTRAX EZ. 2 Клавиша информации Переключение на текстовую информациюпри воспроизведении файлов MP3/WMA/ AAC/WAV. 3 Кла...
Страница 25 - Conseils sur la manipulation; Disques et lecteur
7 Клавиша перехода к предыдущей / сле - дующей папке Выбор папки . 8 Клавиша поворота изображения Поворот изображения на 90° по часовой стрелке . 9 Клавиша режима экрана Изменение режима экрана . См . раздел Изменение формата экрана на стр . 10. a Клавиша паузы / возобновления вос - произведения Вкл...
Страница 26 - Séquence des fichiers audio; utilisateur ne peut pas affecter; La séquence de sélection des dossiers ou d
Функции воспроизведенияаудио ( Функция AVH-X2500BT) На этом устройстве можно воспроизводитьаудиофайлы с устройства Bluetooth. Примечания ! В зависимости от модели Bluetooth- ауди - оплеера , подключенного к данному ус - тройству , доступны различные операции , которые подразделяются на два уровня : ...
Страница 27 - ne comporte pas de licence ni n; WMA; autres
Функции MIXTRAX MIXTRAX - это оригинальная технология для создания миксов нон - стоп на основе Вашей аудиотеки , дополненная эффектами сведе - ния , как будто миксы из вашей музыки соз - дает настоящий ди - джей . Функции MIXTRAX EZ На этом устройстве можно воспроизводитьаудиофайлы с iPod/USB. Функц...
Страница 28 - PRODOTTO LASER DI CLASSE 1; ATTENZIONE
Функции телефона Bluetooth ( Функция AVH-X2500BT) Можно использовать телефон Bluetooth. Важно ! Если оставить устройство в режиме ожи - дания подключения телефона по Bluetooth, когда двигатель не работает , ак - кумулятор может разрядиться . ! Во время вождения запрещено использо - вание расширенных...
Страница 29 - Italiano
! Если разница между уровнями громкостизвонка и голоса абонента велика , общий уровень громкости может быть неста - бильным . ! Установите соответствующий уровеньгромкости , прежде чем отсоединить сото - вый телефон от данного устройства . Если звук на сотовом телефоне был отключен ( нулевой уровень...
Страница 30 - Funzionamento di base; Nota
2 Выберите Пропущ . звонки , Исходящие звонки или Входящие звонки . Отображение списка принятыхвызовов . Отображение списка исходя - щих вызовов . Отображение списка пропу - щенных вызовов . 3 Нажмите на номер списка , чтобы вы - брать нужный телефонный номер . Имя абонента и номер телефона отобра -...
Страница 31 - Uso dei tasti di preselezione sintonia; Quando viene individuata una stazione; Scorrimento del display RDS; Premere; Uso delle funzioni PTY; Impostazioni delle funzioni; opzione di; Funzionamento dell
13 ARP PM 12:25 1 Voice control 2 Активируйте функцию голосового управления . Показывает , что звонки можно делать без помех . Показывает , что экран неакти - вен . Примечания ! Чтобы голосовые команды хорошо рас - познавались , необходимо создать для этого подходящие условия . ! Учитывайте , что ве...
Страница 32 - elenco dei nomi
Настройка видеосигнала Вы можете выбрать подходящую настройкувидеосигнала . 1 Нажмите клавишу меню , чтобы от - крыть меню . 2 Нажмите Color System , чтобы открыть список возможных настроек . 3 Выберите подходящую настройку из списка , чтобы установить нужный тип ви - деосигнала . PAL 1 / PAL 2 , SE...
Страница 33 - Importante
Регулировка уровнясигнала / баланса Микшер / Баланс отображается в меню , если для задних громкоговорителей в меню на - строек системы выбрано Полные . Можно выбрать такую настройку баланса / уровня сигнала , которая обеспечивает идеальные условия прослушивания на всехзанятых пассажирами сиденьях . ...
Страница 34 - Uso della sorgente AUX; Collegare il cavo mini plug stereo al con-
Этой функцией можно воспользоваться , если к данному устройству подключен ми - крофон ( продается отдельно ). 1 Чтобы вернуться в главное меню , на - жмите клавишу возврата в главное меню . 2 Нажмите клавишу регулировки пара - метров звука , чтобы открыть меню ауди - онастроек . 3 Нажмите Авто ЭК , ...
Страница 35 - Silenziamento del suono; MUTE; Collegamenti; Installazione
2 Нажмите клавишу регулировки пара - метров звука , чтобы открыть меню ауди - онастроек . 3 Сравните уровень громкости FM- тюне - ра с уровнем источника сигнала , который необходимо настроить . 4 Нажмите Регул . уровня источников в меню аудиофункций . 5 С помощью кнопок и отрегули - руйте уровень гр...
Страница 37 - Montaggio DIN anteriore/posteriore; Montaggio DIN anteriore; Rimozione del fronta-
! Информация об уровне блокировки до - ступа сохранена на диске . Эта информа - ция указана на упаковке диска , в прилагаемом буклете или на самомдиске . Если на диске не запрограммиро - ван уровень блокировки , то использова - ние функции блокировки на данномустройстве невозможно . ! На некоторых д...
Страница 38 - Risoluzione dei problemi; Messaggi di errore; Informazioni supplementari
Включениевспомогательной настройки Активируйте эту настройку при подключениик данному устройству вспомогательного ус - тройства . 1 Чтобы вернуться в главное меню , на - жмите клавишу возврата в главное меню . 2 Нажмите клавишу настроек системы , чтобы открыть меню системы . 3 Нажмите AUX вход в мен...
Страница 39 - Linee guida per l; Dischi e lettori
— Меню настройки видео — Меню Bluetooth — Информация на дисплее ( только английский и русский ) — Языковые настройки для DivX ( только английский и русский ) — Язык предупрежденийНекоторые операции с этим устрой - ством запрещается выполнять вовремя движения , или они требуют по - вышенного внимания...
Страница 40 - utente non può assegnare i; Inserire tali file in una cartella.
2 Нажмите клавишу настроек системы , чтобы открыть меню системы . 3 Нажмите Пролистывание в меню си - стемы , чтобы включить или выключить режим постоянной прокрутки . Настройка Bluetooth- аудио ( Функция AVH-X2500BT) Чтобы использовать Bluetooth- аудиоплеер , необходимо активировать источник сигнал...
Страница 41 - Dati tecnici
! Выкл . – Если камера заднего обзора не подключена к данному устройству ! Настройку для клавиши заднего обзораможно также отключить в главном меню . Авто EQ ( автоматический эквалайзер ) Автоматический эквалайзер автоматическиизмеряет акустические характеристики сало - на автомобиля и создает криву...
Страница 44 - Gracias; PRODUCTO LASER CLASE 1; PRECAUCIÓN; Evite la exposición a la humedad.
Удаление зарегистрированногоустройства . # Не выключайте данное устройство во время удаления из памяти зарегистрированного теле - фона Bluetooth. Автоматическое подсоединениек устройству Bluetooth Если данная функция включена , соединение между устройством Bluetooth и данным ус - тройством будет уст...
Страница 45 - Unidad principal; No utilice productos no autorizados.; Indicaciones del display; Menú de configuración; Una vez instalada la unidad, gire la llave; Utilización de esta unidad
Выборцвета подсветки Данное устройство оснащено многоцветнойподсветкой . Выбор запрограммированногоцвета подсветки Можно выбрать цвет подсветки из спискацветов . 1 Чтобы вернуться в главное меню , на - жмите клавишу возврата в главное меню . 2 Нажмите клавишу темы заставки , чтобы открыть меню тем ....
Страница 46 - Sintonizador; Funcionamiento básico
Регулировка положенияотклика сенсорных панелей ( калибровка сенсорной панели ) Если вам кажется , что сенсорные кнопки на экране отклонились от нормального положе - ния и неправильно реагируют при прикосно - вении , необходимо отрегулировать положения отклика сенсорной панели . Пред - усмотрено два ...
Страница 47 - Cambio de la visualización RDS; Pulse; Uso de las funciones PTY; Ajustes de funciones; menú y pulse para seleccionar FUNCTION.
ПРЕДУПРЕЖДЕНИЕ ! В некоторых странах или штатах просмотр из - ображений на дисплее в транспортном сред - стве даже пассажирами может бытьпротивозаконным . Там , где действуют такие законодательные акты , они должны соблю - даться , и функции DVD данного устройства не должны использоваться . ВНИМАНИЕ...
Страница 49 - Ajustes de audio
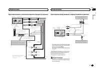
При подключении к усилителю мощности ( продается отдельно ) Синий/белыйПодключите к клемме системыконтроля усилителя мощности(макс. 300 мА 12 В пост. ток). Синий/белый (6*)Подключите к клемме управления реле автомобильной антенны(макс. 300 мА 12 В пост. ток). Расположение ште...
Страница 50 - Uso de una fuente AUX; Inserte el miniconector estéreo en el co-
При подключении камерызаднего обзора Когда рычаг переключения передач находит - ся в положении заднего хода (R), экран авто - матически переключается на изображение скамеры заднего обзора . В меню системы не - обходимо выбрать правильные настройки Полярность камеры . Подробнее о настрой - ках см . в...
Страница 51 - Silenciamiento del sonido; El sonido se silencia automáticamente cuando:; Conexiones; Español; Instalación
iPod с 30- контактным разъемом При подключении с помощьюкабеля CD-IU201V ( продается отдельно ) Данное устройство Связующий кабель(CD-IU201V ) (продается отдельно) AUX вход ( AUX ) 1,5 м Стыковочный соединитель Кабель USB (Поставляется с данным устройством)Подключите к устройству USB, которое продае...
Страница 52 - Notas
Установка с кронштейном 1 Установите кронштейн на приборную панель . После установки кронштейна на приборнуюпанель выберите подходящие фиксаторы , исходя из толщины материала приборнойпанели , и подогните их . ( С помощью верхних и нижних фиксаторов закрепите данное ус - тройство как можно надежнее ...
Страница 53 - Montaje delantero/posterior de DIN; Montaje delantero DIN; Colocación del panel delantero
1 2 1 Держатель микрофона 2 ЗажимПри необходимости используйте зажимыдля закрепления кабеля в салоне автомо - биля ( продаются отдельно ). При установке микрофона наколонке рулевого управления 1 Отсоедините базу микрофона от дер - жателя . Чтобы отсоединить базу микрофона от дер - жателя , сдвиньте ...
Страница 54 - Información adicional
Признак Причина Действие ( По - страничныйуказатель ) Отображает - ся значок , и воспроиз - ведение неначинается . Данная опера - ция запрещенадля этогодиска . Операция невоз - можна . Данная опера - ция не совме - стима соструктуройэтого диска . Операция невоз - можна . Изображе - ние остана - влив...
Страница 55 - Pautas para el manejo; Discos y reproductor
Признак Причина Действие ( По - страничныйуказатель ) Не выполн - яется вос - произведе - ние снастройкамиязыка звуко - вого сопро - вождения исубтитров , выбраннымив меню Уста - новкиВИДЕО . Воспроизводи - мый DVD не содержит зву - кового сопро - вождения илисубтитров навыбранномязыке . Невозможно ...
Страница 56 - Secuencia de archivos de audio; Disco; Coloque esos archivos en una carpeta.
Общие Сообщение Причина Действие Ошибка уси - лителя Устройство неработает илинеправильноподсоединенгромкоговори - тель ; сработа - ла цепьзащиты . Проверьте , под - ключен ли гром - коговоритель . Если сообщениене исчезаетдаже после вы - ключения / вы - ключения зажи - гания , свяжитесь с дилерским...
Страница 57 - Especificaciones; Generales
Внешнее запоминающее устройство (USB) Сообщение Причина Действие ( По - страничныйуказатель ) Воспр . не - возможно Данное ус - тройство неподдерживаетвоспроизведе - ние файлов та - кого типа . Выберите файлдопустимоготипа . Композицииотсутствуют . Перенесите ау - диофайлы впортативный ау - диоплеер...
Страница 60 - Zu diesem Gerät; LASER KLASSE 1; VORSICHT; Zu dieser Anleitung; Im Störungsfall; Bevor Sie beginnen
Показывает , что подключенное устройство Bluetooth поддер - живает только телефон Bluetooth. Показывает , что подключенное устройство Bluetooth поддер - живает только аудиоплеер Bluetooth. Показывает , что устройство на - ходится в процессе обработкиданных ( например , поиск ). Показывает информацию...
Страница 61 - Hauptgerät; Drehen Sie nach der Installation des Ge-; Bedienung des Geräts
Не приклеивайте этикеток , не пишите и не на - носите химических веществ на поверхностьдисков . Для чистки диска протрите его мягкой тканьюот центра к краю . Конденсация может временно ухудшить рабо - ту проигрывателя . Оставьте его для адаптации к более высокой температуре примерно начас . Также уд...
Страница 62 - Wichtig; Hinweis; Hinweis
Диски CD-R/RW При использовании компакт - дисков CD-R/RW возможно воспроизведение только дисков , за - пись на которых была полностью завершена . Воспроизведение музыкальных дисков CD-R/ RW, записанных на записывающем устройстве для музыкальных компакт - дисков или на пер - сональном компьютере , мо...
Страница 63 - Verwendung der Stationstasten; Zum Speichern eines abgestimmten Sen-; Umschalten der RDS-Anzeige; Drücken Sie; Funktionseinstellungen; Deutsch
Списки воспроизведения M3u: не поддержи - ваются MP3i ( интерактивный MP3), mp3 PRO: не под - держиваются AAC Совместимый формат : файлы AAC, преобраз - ованные при помощи iTunes Расширение : .m4a Частота дискретизации : от 11,025 кГц до 48 кГц Скорость передачи данных : от 16 кбит / с до 320 кбит /...
Страница 64 - Anzeigen von Textinformationen
! iPod с видео ( версия программного обес - печения 1.3) ! iPod nano 7- го поколения ( версия про - граммного обеспечения 1.0.1) ! iPod nano 6- го поколения ( версия про - граммного обеспечения 1.2) ! iPod nano 5- го поколения ( версия про - граммного обеспечения 1.0.2) ! iPod nano 4- го поколения (...
Страница 66 - Grundeinstellungen
О ФОРМАТЕ DIVX VIDEO : DivX â – это фор - мат цифрового видео , разработанный компа - нией DivX, LLC, дочерним предприятием Rovi Corporation. Это устройство официаль - но сертифицировано DivX â и поддерживает формат DivX video. Посетите сайт www.divx. com для получения дополнительной инфор - мации и...
Страница 68 - Hinweise
Технические характеристики Общие Номинальный источник питания . . . . . . . . . . . . . . . . . . . . . . . . . . . . . . . . . . . 14,4 В постоянного тока ( допустимый диапазон на - пряжения : от 10,8 В до 15,1 В постоянного тока ) Система заземления . . . . . Заземление отрицательно - го полюса Ма...
Страница 69 - Entfernen des Geräts; Entfernen der Frontplatte zum Schutz vor
Полезная чувствительность . . . . . . . . . . . . . . . . . . . . . . . . . . . . . . . . . . . 9 дБф (0,8 мкВ /75 W , моно , отношение сигнал / шум : 30 дБ ) Отношение сигнал / шум . . . . . . . . . . . . . . . . . . . . . . . . . . . . . . . . . . . 72 дБ ( сеть IEC-A) MW- тюнер Диапазон частот . ...