Обогреватели TIMBERK THC WT1 5M - инструкция пользователя по применению, эксплуатации и установке на русском языке. Мы надеемся, она поможет вам решить возникшие у вас вопросы при эксплуатации техники.
Если остались вопросы, задайте их в комментариях после инструкции.
"Загружаем инструкцию", означает, что нужно подождать пока файл загрузится и можно будет его читать онлайн. Некоторые инструкции очень большие и время их появления зависит от вашей скорости интернета.

IM2020
28
electrical circuit and shut off
the heating elements
outlet grille is not blocked by
foreign objects and wait for
turning on of the temperature
limiter, after the body of
the device cools down
Electrical circuit of heating
element malfunction
Contact an authorized service
center
Low airflow heating
temperature is selected on the
operation mode switch
Select the higher temperature
on the operation mode switch
Defective heating elements
Contact an
authorized service center
Defective operation mode
switch
Contact an
authorized service center
The air flow speed has
decreased, the outside air
easily gets into the room
Malfunction in circuit breaker
Change the circuit breaker
Perforated air intake grille is
dirty
Clean the perforated air intake
grille
Defective heating elements
Contact an authorized service
center
Defective electric motors
Contact an authorized service
center
Unnatural sound during
operation of the fan, vibration
The fastening of the fan parts
has loosened, or the fan is
broken
Fasten fan parts or contact an
authorized service center
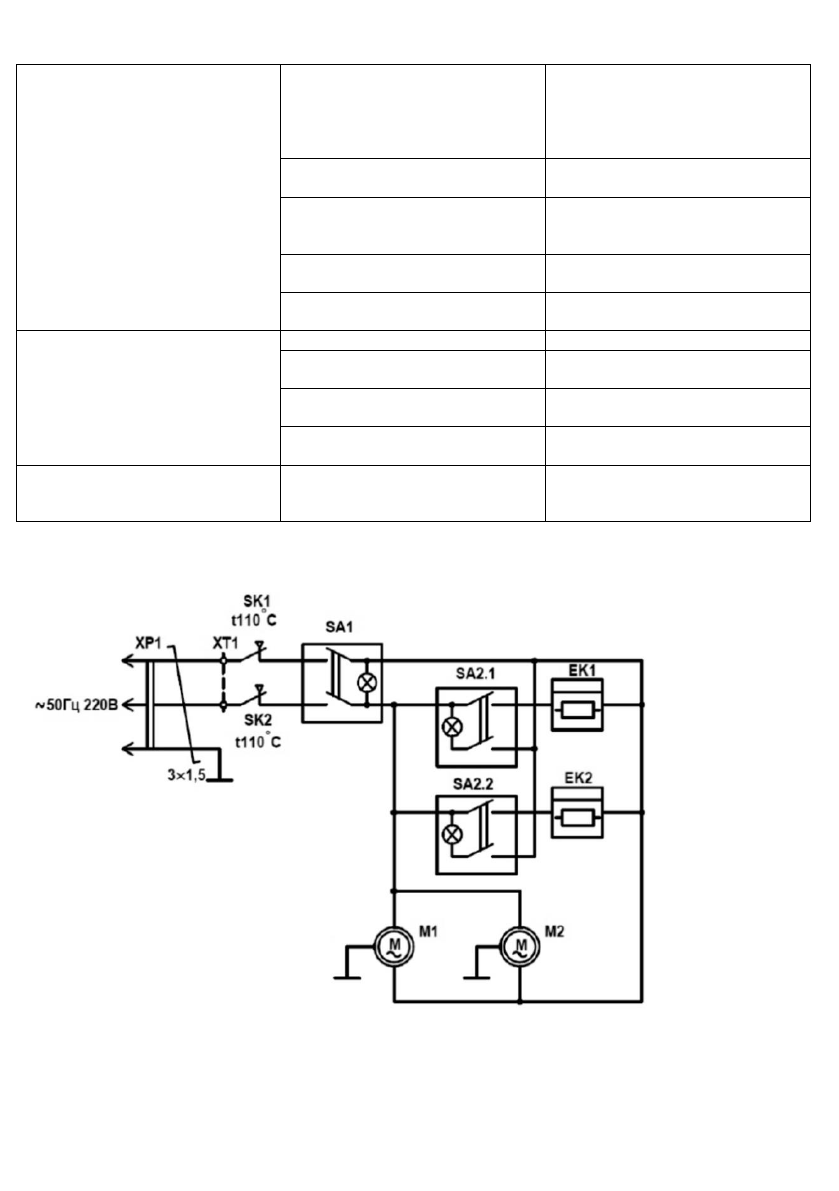
11. WIRING DIAGRAMS
THC WТ1 3M
Fig. 5
ЕК1/EK2
– heating elements
М1/M2
- motors
SA1
– fan switch
SA2
– power mode switch
SK1/SK2
– thermal limiters
ХР1
– electrical plug
XT1
– terminal block
Содержание
- 4 Наименование
- 6 Принцип работы тепловой завесы
- 8 Модели THC WT1 6M, THC WT1 9M
- 9 реальной панели управления; Выбор режима мощности нагрева
- 10 Защита от перегрева
- 11 Используется для выбора следующих режимов мощности нагрева:; Ручка терморегулятора
- 15 ПРИНЦИПИАЛЬНЫЕ ЭЛЕКТРИЧЕСКИЕ СХЕМЫ; выключатель вентилятора; Рисунок 6
- 16 Модель THC WТ1 6M, THC WТ1 9М
- 17 УТИЛИЗАЦИЯ, СРОК СЛУЖБЫ, ГАРАНТИЙНЫЙ СРОК