Котел Baxi Ampera 24 24 кВт - инструкция пользователя по применению, эксплуатации и установке на русском языке. Мы надеемся, она поможет вам решить возникшие у вас вопросы при эксплуатации техники.
Если остались вопросы, задайте их в комментариях после инструкции.
"Загружаем инструкцию", означает, что нужно подождать пока файл загрузится и можно будет его читать онлайн. Некоторые инструкции очень большие и время их появления зависит от вашей скорости интернета.

Ampera
Руководство по установке и эксплуатации
стр. 29
электрические котлы
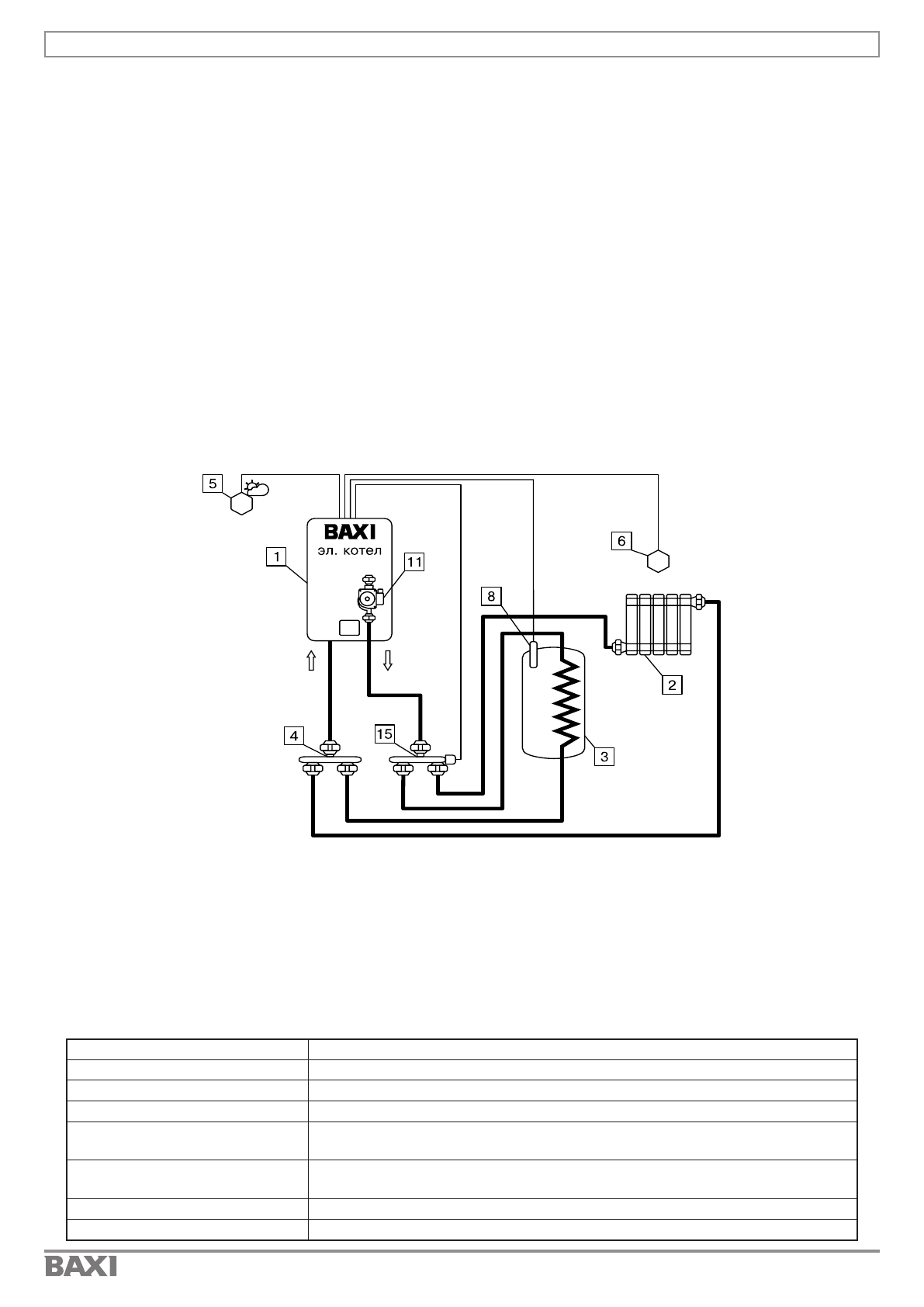
Схема 2. Контур отопления 1 и ГВС управляемые с помощью переключающего клапана.
Таблица 5 Подключаемые датчики в разъемы блока управления
Комбинации настроек
Схема 2.
T°датч.1 (поз.9 Рис.5)
Датчик температуры улицы
T°датч.2 (поз.8 Рис.5)
Датчик температуры помещения 1
T°датч.3 (поз.7 Рис.5)
Датчик темп. ГВС
Канал термостата
(поз.3 Рис.5)
Может быть использован вместо - Датчик температуры
помещения 1 (T°датч.2)
Канал каскадного
(поз.2 Рис.5)
-
Насос 1 (Рис.5)
Насос клапана 1 Режим: Отопление или ГВС
Клапан (Рис.5)
Клапан Отопление или ГВС
1 - Котел
2 - Отопительные приборы
3 - Бак водонагревателя ГВС
4 - Распределительный элемент возвратного
трубопровода
5 - Датчик температуры улицы (T°датч.1)
6 - Датчик температуры помещения 1 (T°датч.2)
8 - Датчик температуры ГВС (T°датч.3)
11 - Насос котла (Насос 1)
15 - Трехходовой клапан с шаговым
приводом (Клапан)
Настроить необходимую для поддержания температуру в помещении 1 и ГВС.
Для установки температуры воздуха в помещении необходимо войти в основное меню, далее
подменю «Темп. возд. контуров», и установить необходимую температуру. Диапазон регулирования
от 5 до 35°С.
Или воспользоваться горячей клавишей. Зажатая на 2 сек кнопка «Вверх» переход в меню
настройки температуры помещений.
Установка температуры ГВС производится аналогично п.п. 9.2.1.
Насос 1 работает в режиме работы «Насос котла», работает во время нагрева контуров,
отключается при достижении температуры в помещении и ГВС, после завершения времени работы
функции «Пауза откл. насосов»
Котел поддерживает установленную температуру теплоносителя, при достижении температуры в
помещении и ГВС, нагрев котла отключается.
9.2.3. Одиночная работа котла BAXI Ampera с датчиком уличной температуры.
Работа котла аналогична описанию в п.п. 9.1.3.
9.2.4. Работа котла BAXI Ampera в режиме «Каскад-Ведомый».
Работа котла аналогична описанию в п.п. 9.1.4.
9.2.5. Работа котла BAXI Ampera в режиме «Каскад-Ведущий».
Работа котла аналогична описанию в п.п. 9.1.5.
9.2.6. Работа котла BAXI Ampera с комнатным термостатом.
Работа котла аналогична описанию в п.п. 9.1.6.
Содержание
- 4 ГАРАНТИЙНЫЙ ТАЛОН
- 5 УСЛОВИЯ ГАРАНТИИ
- 6 ГАРАНТИЙНЫЕ СРОКИ
- 7 ОТМЕТКИ О ПРОХОЖДЕНИИ ПЕРИОДИЧЕСКОГО СЕРВИСНОГО
- 8 СОДЕРЖАНИЕ
- 9 Уважаемый покупатель!
- 10 Таблица 1 Комплект поставки
- 11 • Рабочее положение в пространстве - вертикальное; УСТРОЙСТВО ЭЛЕКТРОКОТЛА; обеспечения блока индикации
- 13 Рис.1 Конструкция котла; УКАЗАНИЕ МЕР БЕЗОПАСНОСТИ
- 14 РАЗМЕЩЕНИЕ И МОНТАЖ
- 15 Рис.2 Схема размещения котла в котельной
- 16 Рис.4 Снятие крышки кожуха; попадания жидкости или пара.
- 17 Рис.5 Схема подключения котла; 2 - Разъем для MicroSD карты
- 19 Таблица 2 Меню «Пользователя»; С описанием меню «Пользователя» можно ознакомится в таблице 3.
- 22 Рис.7 Схема меню «Пользователя»; ОПИСАНИЕ МЕНЮ «ПОЛЬЗОВАТЕЛЯ»
- 23 Таблица 3 Описание меню «Пользователя»
- 29 ГИДРАВЛИЧЕСКИЕ СХЕМЫ ПОДКЛЮЧЕНИЯ
- 30 Схема 1. Контур отопления 1 с погодозависимым управлением; Таблица 4 Подключаемые датчики в разъемы блока управления
- 31 Таблица 5 Подключаемые датчики в разъемы блока управления
- 34 Таблица 6. Подключаемые датчики в разъемы блока управления
- 36 Схема 4. Контур отопления 1 и ГВС управляемые с
- 37 температура теплоносителя».; ОПИСАНИЕ НЕИСПРАВНОСТЕЙ; Ampera
- 39 Таблица 8 Характерные неисправности и методы их устранения; No Наименование неисправности,
- 40 ПРАВИЛА ЭКСПЛУАТАЦИИ И ТЕХНИЧЕСКОЕ ОБСЛУЖИВАНИЕ; Рис.8 Присоединение проводов к выводам блок ТЭН
- 41 No Наименование изделия
- 42 ТЕХНИЧЕСКИЕ ДАННЫЕ; Таблица 10 Технические данные; ПРАВИЛА ХРАНЕНИЯ И ТРАНСПОРТИРОВАНИЯ
- 43 Рис.10 Напорные характеристики циркуляционного насоса
- 44 Рис.11 Схема меню «Монтажника»
- 45 Таблица 11 Описание меню «Монтажника»
- 48 Рис.12 Схема меню «Сервисного инженера»; МЕНЮ СЕРВИСНОГО ИНЖЕНЕРА
- 49 Таблица 12 Описание меню «Сервисного инженера»
- 50 Сброс настроек
- 51 СВИДЕТЕЛЬСТВО О ПРИЕМКЕ
- 52 Для заметок