Обогреватели Timberk THC WS2 3M AERO - инструкция пользователя по применению, эксплуатации и установке на русском языке. Мы надеемся, она поможет вам решить возникшие у вас вопросы при эксплуатации техники.
Если остались вопросы, задайте их в комментариях после инструкции.
"Загружаем инструкцию", означает, что нужно подождать пока файл загрузится и можно будет его читать онлайн. Некоторые инструкции очень большие и время их появления зависит от вашей скорости интернета.

17
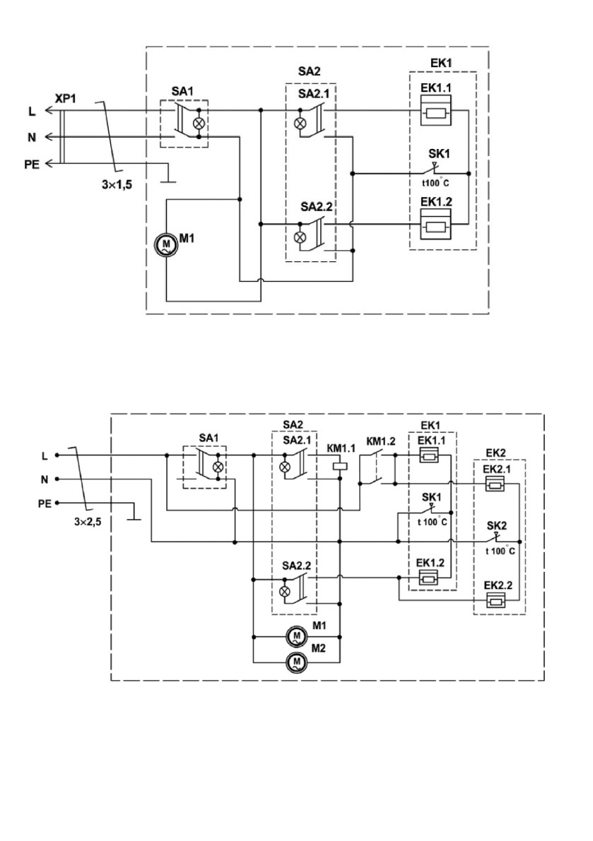
Модель THC WS2 3M AERO
Рисунок 10
ЕК1
-
нагревательный элемент;
М1
-
электродвигатель вентилятора;
SA1
-
выключатель вентилятора;
SA2
-
выключатель режимов нагрева;
SK1
-
термоограничитель;
ХР1
-
вилка сетевая.
Модель THC WS2 5M AERO
Рисунок 11
ЕК1, ЕК2 -
электронагреватели;
КМ1 -
магнитный пускатель;
М1, М2 -
электродвигатели вентилятора;
SA1 -
сетевой переключатель;
SA2 -
переключатель режимов нагрева;
SK1, SK2
–
термопредохранители.
Содержание
- 4 РАБОЧИЕ ХАРАКТЕРИСТИКИ
- 6 Принцип работы тепловой завесы; высококачественным полимерным покрытием.; КОМПЛЕКТ ПОСТАВКИ
- 8 Модель: THC WS2 5M AERO, THC WS2 6M AERO; отвернуть винт на пульте управления; Рисунок 4; жилы не менее 4 мм; Модель: THC WS2 9M AERO
- 9 ЭКСПЛУАТАЦИЯ ПРИБОРА
- 10 Ручка переключателя режимов работы; реальной панели управления; Выбор режима мощности нагрева
- 13 *Изображение приведено в качестве справочной; . Выбор режима мощности нагрева
- 18 Модель THC WS2 6M AERO; нагревательные элементы; Модель THC WS2 9M AERO