Обогреватели Timberk THC WS2 3M AERO - инструкция пользователя по применению, эксплуатации и установке на русском языке. Мы надеемся, она поможет вам решить возникшие у вас вопросы при эксплуатации техники.
Если остались вопросы, задайте их в комментариях после инструкции.
"Загружаем инструкцию", означает, что нужно подождать пока файл загрузится и можно будет его читать онлайн. Некоторые инструкции очень большие и время их появления зависит от вашей скорости интернета.

IM2020
16
проникает в
помещение
выключатель заменить
Загрязнена
перфорированная решётка
забора воздуха
Очистить перфорированную
решётку забора воздуха
Неисправны нагревательные
элементы
Обратиться в авторизованный
сервисный центр
Неисправны
электродвигатели
Обратиться в авторизованный
сервисный центр
Нехарактерный шум
в работе
вентилятора
завесы, вибрация
Ослабло крепление деталей
вентилятора, либо
вентилятор вышел из строя
Закрепить детали вентилятора или
обратиться в авторизованный
сервисный центр
11.
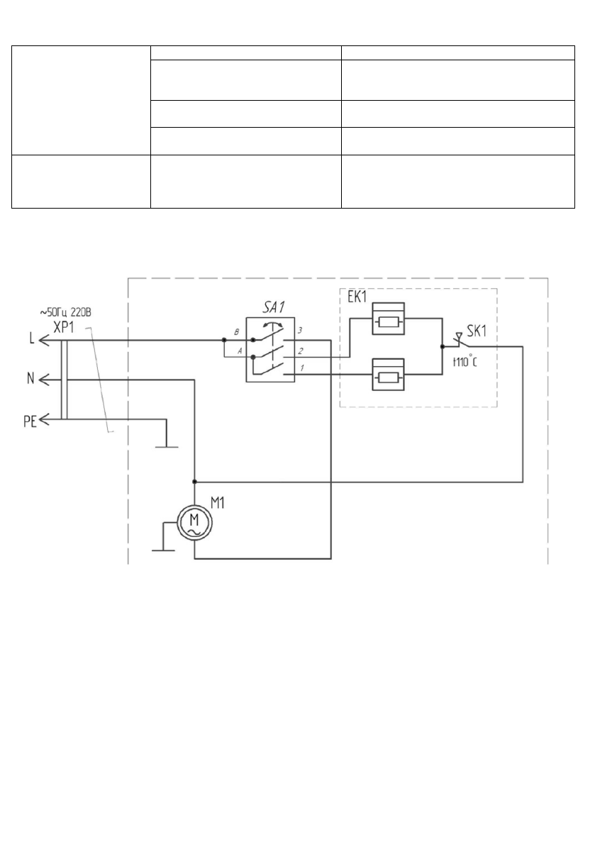
ПРИНЦИПИАЛЬНЫЕ ЭЛЕКТРИЧЕСКИЕ СХЕМЫ
Модель THC WS2 2,5M AERO
Рисунок 9
ЕК1 -
нагревательный элемент;
М1 -
электродвигатель вентилятора;
SA1 -
переключатель режимов;
SK1 -
термоограничитель;
ХР1 -
вилка сетевая.
Содержание
- 4 РАБОЧИЕ ХАРАКТЕРИСТИКИ
- 6 Принцип работы тепловой завесы; высококачественным полимерным покрытием.; КОМПЛЕКТ ПОСТАВКИ
- 8 Модель: THC WS2 5M AERO, THC WS2 6M AERO; отвернуть винт на пульте управления; Рисунок 4; жилы не менее 4 мм; Модель: THC WS2 9M AERO
- 9 ЭКСПЛУАТАЦИЯ ПРИБОРА
- 10 Ручка переключателя режимов работы; реальной панели управления; Выбор режима мощности нагрева
- 13 *Изображение приведено в качестве справочной; . Выбор режима мощности нагрева
- 18 Модель THC WS2 6M AERO; нагревательные элементы; Модель THC WS2 9M AERO