De Dietrich MSL 28 MI FF - Инструкция по эксплуатации

De Dietrich MSL 28 MI FF

Котел De Dietrich MSL 28 MI FF - инструкция пользователя по применению, эксплуатации и установке на русском языке. Мы надеемся, она поможет вам решить возникшие у вас вопросы при эксплуатации техники.

Если остались дополнительные вопросы — свяжитесь с нами через контактную форму.

1 Страница 1
2 Страница 2
3 Страница 3
4 Страница 4
5 Страница 5
6 Страница 6
7 Страница 7
8 Страница 8
9 Страница 9
10 Страница 10
11 Страница 11
12 Страница 12
13 Страница 13
14 Страница 14
15 Страница 15
16 Страница 16
17 Страница 17
18 Страница 18
19 Страница 19
20 Страница 20
21 Страница 21
22 Страница 22
23 Страница 23
24 Страница 24
25 Страница 25
26 Страница 26
27 Страница 27
28 Страница 28
29 Страница 29
30 Страница 30
31 Страница 31
32 Страница 32
33 Страница 33
34 Страница 34
35 Страница 35
Страница: / 35

Содержание:

  • Страница 2 – СОДЕРЖАНИЕ; РУКОВОДСТВО ДЛЯ ПОЛЬЗОВАТЕЛЯ; Уважаемый пользователь,; пользователя, не должны выполняться детьми без присмотра.
  • Страница 3 – ДЕЙСТВИЯ ПЕРЕД УСТАНОВКОЙ КОТЛА; ДЕЙСТВИЯ ПЕРЕД ЗАПУСКОМ КОТЛА
  • Страница 5 – СИМВОЛ ОЗНАЧАЕТ; РЕГУЛИРОВКА ТЕМПЕРАТУРЫ ОТОПЛЕНИЯ И ГВС
  • Страница 6 – СМЕНА ВИДА ИСПОЛЬЗУЕМОГО ГАЗА; ДЛИТЕЛЬНАЯ ОСТАНОВКА СИСТЕМЫ. ЗАЩИТА ОТ ПЕРЕМЕРЗАНИЯ
  • Страница 7 – СООБЩЕНИЯ ОБ ОШИБКАХ И ТАБЛИЦА НЕИСПРАВНОСТЕЙ; ОБСЛУЖИВАНИЕ КОТЛА
  • Страница 8 – ДЕЙСТВИЯ ПЕРЕД УСТАНОВКОЙ КОТЛА
  • Страница 11 – ВАРИАНТЫ УСТАНОВКИ ДЫМОХОДОВ С ГОРИЗОНТАЛЬНЫМ ТЕРМИНАЛОМ
  • Страница 12 – ДА
  • Страница 13 – ГАБАРИТНЫЕ РАЗМЕРЫ РАЗДЕЛЬНОЙ СИСТЕМЫ
  • Страница 14 – ПОДКЛЮЧЕНИЕ К СЕТИ ЭЛЕКТРОПИТАНИЯ
  • Страница 15 – СМЕНА ВИДА ИСПОЛЬЗУЕМОГО ГАЗА; КЛАПАН SIT - SIGMA 845
  • Страница 16 – ФУНКЦИЯ КАЛИБРОВКИ ГАЗОВОГО КЛАПАНА; Примечание; Таблица значений давления на главной горелке
  • Страница 17 – ИНФОРМАЦИОННЫЙ ДИСПЛЕЙ; ВЫВОД СВЕДЕНИЙ О РАБОТЕ КОТЛА; ВЫВОД ИНФОРМАЦИИ ПРИ ВКЛЮЧЕНИИ КОТЛА
  • Страница 18 – ДОПОЛНИТЕЛЬНАЯ ИНФОРМАЦИЯ; УСТАНОВКА ПАРАМЕТРОВ
  • Страница 19 – Описание параметра
  • Страница 20 – УСТРОЙСТВА УПРАВЛЕНИЯ И КОНТРОЛЯ
  • Страница 21 – РАЗМЕЩЕНИЕ ПОДЖИГАЮЩЕГО ЭЛЕКТРОДА И ДЕТЕКТОРА ПЛАМЕНИ
  • Страница 22 – ПОДСОЕДИНЕНИЕ ВНЕШНЕГО ДАТЧИКА; ХАРАКТЕРИСТИКИ ПРОИЗВОДИТЕЛЬНОСТИ НАСОСА
  • Страница 23 – ПОДКЛЮЧЕНИЕ НАРУЖНОГО БАКА ДЛЯ ГОРЯЧЕЙ ВОДЫ
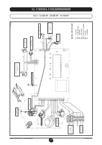
  • Страница 24 – ЭЛЕКТРИЧЕСКОЕ СОЕДИНЕНИЕ С ЗОНАЛЬНОЙ УСТАНОВКОЙ; СОЕДИНЕНИЕ ПЛАТЫ РЕЛЕ
  • Страница 25 – УДАЛЕНИЕ ИЗВЕСТКОВЫХ ОТЛОЖЕНИЙ ИЗ СИСТЕМЫ ГВС; ДЕМОНТАЖ ТЕПЛООБМЕННИКА ГВС; ЧИСТКА ФИЛЬТРА ХОЛОДНОЙ ВОДЫ
  • Страница 32 – ТЕХНИЧЕСКИЕ ХАРАКТЕРИСТИКИ
  • Страница 33 – ГАРАНТИЙНЫЙ ТАЛОН
  • Страница 34 – Заполнить при продаже; Заполнить при вводе в эксплуатацию
Загрузка инструкции

MSL 24 MI FF - MSL 28 MI FF - MSL 31 MI FF
MSL 24 FF - MSL 31 FF - MSL 24 MI

Chaudière murale à gaz haut rendement

Notice d’installation, d’utilisation et d’entretien

fr

High performance gas-fired wall-mounted boiler

Operating and installation instructions

en

Высокопроизводительные настенные газовые котлы

Руководство по установке и эксплуатации

ru

007 12

007

ءادلأا يلاع يرادج زاغ ناخس

بيكرتلاب مئاقللو مدختسُملل صصخُملا مادختسلاا ليلد

ar

Високоефективний настінний газовий котел

Посібник з експлуатації та монтажу

uk

"Загрузка инструкции" означает, что нужно подождать пока файл загрузится и можно будет его читать онлайн. Некоторые инструкции очень большие и время их появления зависит от вашей скорости интернета.

Краткое содержание

Страница 2 - СОДЕРЖАНИЕ; РУКОВОДСТВО ДЛЯ ПОЛЬЗОВАТЕЛЯ; Уважаемый пользователь,; пользователя, не должны выполняться детьми без присмотра.

62 7221813.02 - ru ИНСТРУКЦИЯ ДЛЯ ПОЛЬЗОВАТЕЛЯ СОДЕРЖАНИЕ РУКОВОДСТВО ДЛЯ ПОЛЬЗОВАТЕЛЯ РУКОВОДСТВО ДЛЯ ТЕХНИЧЕСКОГО ПЕРСОНАЛА 1. Действия перед установкой котла 63 2. Действия перед запуском котла 63 3. Запуск котла 64 4. Регулировка температуры отопления (CH) и горячего водоснабжения (D.H.W.) 65 5....

Страница 3 - ДЕЙСТВИЯ ПЕРЕД УСТАНОВКОЙ КОТЛА; ДЕЙСТВИЯ ПЕРЕД ЗАПУСКОМ КОТЛА

63 7221813.02 - ru ИНСТРУКЦИЯ ДЛЯ ПОЛЬЗОВАТЕЛЯ Данный котёл предназначен для нагрева воды до температуры ниже температуры кипения при атмосферном давлении. Котёл должен подсоединяться к системам центрального отопления и горячего водоснабжения, соответствующим его характеристикам и выходной мощности....

Страница 5 - СИМВОЛ ОЗНАЧАЕТ; РЕГУЛИРОВКА ТЕМПЕРАТУРЫ ОТОПЛЕНИЯ И ГВС

65 7221813.02 - ru ИНСТРУКЦИЯ ДЛЯ ПОЛЬЗОВАТЕЛЯ 3.2 ОПИСАНИЕ КНОПКИ (ЛЕТО - ЗИМА – ТОЛЬКО ОТОПЛЕНИЕ - ВЫКЛЮЧЕНО) 3.1 СИМВОЛ ОЗНАЧАЕТ Возможны 4 уровня мощности котла, которые индицируются в процессе работы с учетом регулировки котла, как показано на Рис. 2: 0605_1802 Рисунок 2. 4. РЕГУЛИРОВКА ТЕМПЕРА...

Характеристики

Другие модели - Котлы De Dietrich

Все котлы De Dietrich