Страница 233 - Уважае; СОДЕРЖАНИЕ; РУКОВОДСТВО ДЛЯ ПОЛЬЗОВАТЕЛЯ
233 РУКОВОДСТВО ДЛЯ ПОЛЬЗОВАТЕЛЯ 71.06199.02 - RU Уважае мый покупатель! Мы убеждены, что приобретенное Вами изделие будет соответствовать всем Вашим требованиям. Приобретение одного из изделий De Dietrich отвечает вашим ожиданиям: хорошая работа, простота и легкость пользования.Сохраните это руково...
Страница 234 - ПОДГОТОВКА К УСТАНОВКЕ; ПОДГОТОВКА К ПЕРВОМУ ПУСКУ
234 РУКОВОДСТВО ДЛЯ ПОЛЬЗОВАТЕЛЯ 71.06199.02 - RU К отел предназначен для нагрева воды не выше температуры кипения при атмосферном давлении. Он подключается к системе отопления и к системе приготовления горячей воды в соответствии с его характеристиками и мощностью. Котел должен устанавливаться квал...
Страница 235 - Внимание
235 РУКОВОДСТВО ДЛЯ ПОЛЬЗОВАТЕЛЯ 71.06199.02 - RU Г арантийные обязательства, выполняются организацией, осуществившей первый пуск котла. Данная организация должна иметь установленные законом лицензии. Начало гарантийного срока наступает с момента первого пуска. Для осуществления первого пуска и посл...
Страница 236 - ОПИСАНИЕ КНОПКИ (Лето – Зима – Только Отопление – Выключено); ЗАПОЛНЕНИЕ СИСТЕМЫ
236 РУКОВОДСТВО ДЛЯ ПОЛЬЗОВАТЕЛЯ 71.06199.02 - RU 4. РЕГУЛИРОВАНИЕ КОМНАТНОЙ ТЕМПЕРАТУРЫ И ТЕМПЕРАТУРЫ ГОРЯЧЕЙ САНИТАРНОЙ ВОДЫ Н ажимая данную кнопку, можно установить следующие режимы работы котла: • ЛЕТО • ЗИМА • ТОЛЬКО ОТОПЛЕНИЕ • ВЫКЛЮЧЕНО При работе котла в режиме ЛЕТО на дисплее появляется сим...
Страница 237 - ВЫКЛЮЧЕНИЕ КОТЛА; ВЫКЛЮЧЕНИЕ НА ДЛИТЕЛЬНЫЙ ПЕРИОД. ЗАЩИТА ОТ ЗАМЕРЗАНИЯ
237 РУКОВОДСТВО ДЛЯ ПОЛЬЗОВАТЕЛЯ 71.06199.02 - RU Для выключения котла необходимо отключить электропитание прибора. Когда переключатель режимов находится в положении«ВЫКЛЮЧЕНО» (см. параграф 5) , то котел не работает (на дисплее появляется надпись OFF), но электрический контур котла остается под нап...
Страница 238 - СИСТЕМА БЕЗОПАСНОСТИ: ИНДИКАТОРЫ И СРАБАТЫВАНИЕ; Неисправность
238 РУКОВОДСТВО ДЛЯ ПОЛЬЗОВАТЕЛЯ 71.06199.02 - RU 10. СИСТЕМА БЕЗОПАСНОСТИ: ИНДИКАТОРЫ И СРАБАТЫВАНИЕ ВАЖНО: В случае неисправности базовая подсветка дисплея синхронно мигает с высвечивающимся кодом неисправности. Для поддержания эффективной и безопасной работы Вашего котла в конце каждого сезона ег...
Страница 240 - ПРОВЕРКИ ПЕРЕД УСТАНОВКОЙ КОТЛА
240 РУКОВОДСТВО ДЛЯ ТЕХНИЧЕСКОГО ПЕРСОНАЛА 71.06199.02 - RU Котел предназначен для нагрева воды не выше температуры кипения при атмосферном давлении. Он подключается к системе отопления и к системе приготовления горячей воды в соответствии с его характеристиками и мощностью.До установки котла необхо...
Страница 241 - ПРИМЕЧАНИЕ ПО РАСШИРИТЕЛЬНОМУ БАКУ
241 РУКОВОДСТВО ДЛЯ ТЕХНИЧЕСКОГО ПЕРСОНАЛА 71.06199.02 - RU ПРИМЕЧАНИЕ ПО РАСШИРИТЕЛЬНОМУ БАКУ На котле серийно устанавливается расширительный бак объемом 7,5 литров с предварительным давлением 1 бар. Объем всей максимальной воды установки определяется в соответствии с гидростатическим давлением и д...
Страница 242 - Модель 24 BIC FF; Модель котла; НЕТ
242 РУКОВОДСТВО ДЛЯ ТЕХНИЧЕСКОГО ПЕРСОНАЛА 71.06199.02 - RU 14. DIMENSIONI CALDAIA 15. ГАБАРИТНЫЕ РАЗМЕРЫ КОТЛА Рис.5 24 BIC FF 24 BIC CG_1848 / 1104_0702 CG_1848 / 1104_0703 16. УСТАНОВКА ДЫМОХОДА И ВОЗДУХОВОДА Модель 24 BIC FF Котел легко устанавливается, благодаря принадлежностям в комплекте, опи...
Страница 243 - ВАРИАНТЫ ГОРИЗОНТАЛЬНОЙ УСТАНОВКИ НАКОНЕЧНИКА ДЫМОХОДА
243 РУКОВОДСТВО ДЛЯ ТЕХНИЧЕСКОГО ПЕРСОНАЛА 71.06199.02 - RU 16.1 ВАРИАНТЫ ГОРИЗОНТАЛЬНОЙ УСТАНОВКИ НАКОНЕЧНИКА ДЫМОХОДА 16.2 ПРИМЕРЫ УСТАНОВКИ С ДЫМОХОДАМИ ТИПА С42 16.3 ВАРИАНТЫ ВЕРТИКАЛЬНОЙ УСТАНОВКИ НАКОНЕЧНИКА ДЫМОХОДА Такая установка может быть выполнена как на плоской, так и на наклонной крыше...
Страница 246 - ПОДКЛЮЧЕНИЕ К ЭЛЕКТРОПИТАНИЮ; ПОДСОЕДИНЕНИЕ КОМНАТНОГО ТЕРМОСТАТА
246 РУКОВОДСТВО ДЛЯ ТЕХНИЧЕСКОГО ПЕРСОНАЛА 71.06199.02 - RU 17. ПОДКЛЮЧЕНИЕ К ЭЛЕКТРОПИТАНИЮ Электробезопасность Электробезопаснос ть котла гарантируе тся только при правильном заземлении в соотве тс твии с дейс твующими нормативами.С помощью прилагаемого трехжильного кабеля подключите котел к одноф...
Страница 247 - ПОРЯДОК ЗАМЕНЫ ГАЗА; газовый клапан
247 РУКОВОДСТВО ДЛЯ ТЕХНИЧЕСКОГО ПЕРСОНАЛА 71.06199.02 - RU 19. ПОРЯДОК ЗАМЕНЫ ГАЗА Котел может быть переоборудован для работы на метане (G. 20) или сжиженном газе (G. 31) специалистами авторизованного сервисного центра. С этой целью необходимо последовательно выполнить следующие операции: A) замена...
Страница 248 - ФУНКЦИЯ КАЛИБРОВКИ ГАЗОВОГО КЛАПАНА; Примечание
248 РУКОВОДСТВО ДЛЯ ТЕХНИЧЕСКОГО ПЕРСОНАЛА 71.06199.02 - RU 19.1 ФУНКЦИЯ КАЛИБРОВКИ ГАЗОВОГО КЛАПАНА Примечание Эта функция автоматически отключается по истечении приблизительно 15 минут, после чего электронная плата возвращается к предыдущему состоянию работы, до включения данной функции, или до до...
Страница 249 - ВЫВОД ИНФОРМАЦИИ НА ДИСПЛЕЙ КОТЛА
249 РУКОВОДСТВО ДЛЯ ТЕХНИЧЕСКОГО ПЕРСОНАЛА 71.06199.02 - RU 20. ВЫВОД ИНФОРМАЦИИ НА ДИСПЛЕЙ КОТЛА Для вывода информации о работе котла на дисплей, расположенный на передней панели котла, нажимать не менее 5 сек кнопку «i». • нажимать кнопки ( +/- ) чтобы вывести на дисплей значения следующих парамет...
Страница 250 - УСТАНОВКА ПАРАМЕТРОВ; УСТРОЙСТВА РЕГУЛИРОВАНИЯ И ПРЕДОХРАНИТЕЛЬНЫЕ УСТРОЙСТВА
250 РУКОВОДСТВО ДЛЯ ТЕХНИЧЕСКОГО ПЕРСОНАЛА 71.06199.02 - RU 21. УСТАНОВКА ПАРАМЕТРОВ Для установки параметров котла нажимать одновременно кнопку ( – ) и кнопку ( – ) не менее 6 секунд. Когда функция активна, на дисплее появится надпись “ F01”, которая сменяется значением выбранного параметра. Измене...
Страница 252 - КОНТРОЛЬ ОТХОДЯЩИХ ГАЗОВ; ап
252 РУКОВОДСТВО ДЛЯ ТЕХНИЧЕСКОГО ПЕРСОНАЛА 71.06199.02 - RU При необходимости контроля отходящих газов котлы с принудительной тягой имеют две точки замера, расположенных на коаксиальной входной муфте.Одна из них находится на вытяжном дымоходе и позволяет контролировать соответствие отходящих газов г...
Страница 253 - ПРИСОЕДИНЕНИЕ ДАТЧИКА УЛИЧНОЙ ТЕМПЕРАТУРЫ
253 РУКОВОДСТВО ДЛЯ ТЕХНИЧЕСКОГО ПЕРСОНАЛА 71.06199.02 - RU 26. ПРИСОЕДИНЕНИЕ ДАТЧИКА УЛИЧНОЙ ТЕМПЕРАТУРЫ Из проводов, которые выходят из приборного щитка, два провода КРАСНОГО цвета оснащены изолированными ножевыми контактами. Подсоединить датчик уличной температ уры к данным проводам. При подсоеди...
Страница 254 - ЕЖЕГОДНОЕ ТЕХНИЧЕСКОЕ ОБСЛУЖИВАНИЕ; ОПУСТОШЕНИЕ КОНТУРА КОТЛА И БОЙЛЕРА
254 РУКОВОДСТВО ДЛЯ ТЕХНИЧЕСКОГО ПЕРСОНАЛА 71.06199.02 - RU 28. ЕЖЕГОДНОЕ ТЕХНИЧЕСКОЕ ОБСЛУЖИВАНИЕ Для правильной и надежной работы котла необходимо ежегодно проверять: • внешний вид и непроницаемость прокладок газового контура и камеры сгорания; • состояние и правильное положение электрода зажигани...
Страница 255 - ОЧИСТКА ОТ ИЗВЕСТКОВОГО НАЛЕТА В СИСТЕМЕ ГВС
255 РУКОВОДСТВО ДЛЯ ТЕХНИЧЕСКОГО ПЕРСОНАЛА 71.06199.02 - RU Фильтр на входе холодной воды системы ГВС и фильтр на обратке системы отопления располагаются внутри специальных съемных картриджей. Картридж с фильтром системы отопления располагается на возврате из системы (рис.15 F). Для очистки фильтров...
Страница 256 - ДЕМОНТАЖ АНОДА БОЙЛЕРА
256 РУКОВОДСТВО ДЛЯ ТЕХНИЧЕСКОГО ПЕРСОНАЛА 71.06199.02 - RU 33. ДЕМОНТАЖ АНОДА БОЙЛЕРА Ежегодная проверка состояния защитного магниевого анода (перед началом работы следует слить конт ур, используя специальный сливной кран). Для демонтажа узла анода нужно снять крепежный зажим зонда бойлера, снять з...
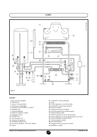
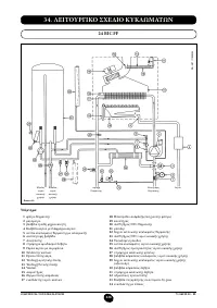
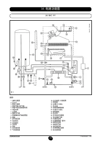
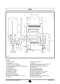
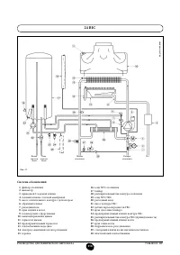
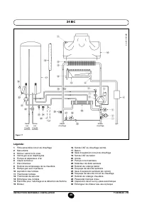
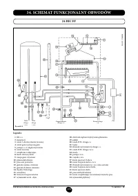
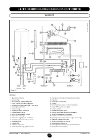
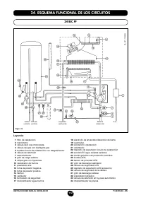
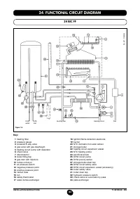
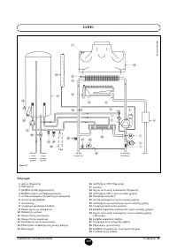
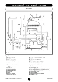
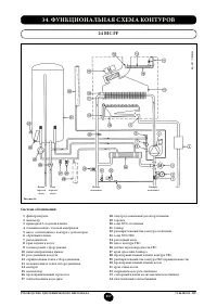
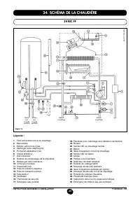
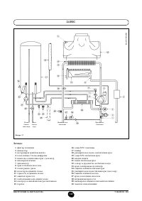
Страница 257 - ФУНКЦИОНАЛЬНАЯ СХЕМА КОНТУРОВ
257 РУКОВОДСТВО ДЛЯ ТЕХНИЧЕСКОГО ПЕРСОНАЛА 71.06199.02 - RU 34. ФУНКЦИОНАЛЬНАЯ СХЕМА КОНТУРОВ 24 BIC FF Рисунок 16 Подача отопления Выход горячей воды Газ Вход горячей воды Возврат отопления Система обозначений: 1 фильтр нагрева 2 манометр 3 приводной 3-ходовой клапан 4 газовый клапан с газовой мемб...
Страница 259 - СХЕМЫ ЭЛЕКТРИЧЕСКИХ СОЕДИНЕНИЙ; Цв
259 РУКОВОДСТВО ДЛЯ ТЕХНИЧЕСКОГО ПЕРСОНАЛА 71.06199.02 - RU Э ЛЕКТР О Д З АЖИГ А НИЯ/ ДЕТЕКТ ОР ПЛАМЕНИ ТЕР МО С Т А Т ОКР У ЖА ЮЩЕЙ СРЕДЫ 3-Х О Д ОВ ОЙ КЛА ПА Н Н АС О С О Т ОПИТЕ ЛЬ Н ОГ О К ОНТУР А ВЕНТИЛЯТ ОР ДА ТЧИК ПЕРВ О О ЧЕРЕДН О С ТИ ГОР ЯЧЕЙ В О ДЫ З ОНД NT C О Т ОПЛЕНИЯ НА Р У ЖНЫЙ З ОНД...
Страница 261 - ТЕХНИЧЕСКИЕ ДАННЫЕ
261 РУКОВОДСТВО ДЛЯ ТЕХНИЧЕСКОГО ПЕРСОНАЛА 71.06199.02 - RU 36. ТЕХНИЧЕСКИЕ ДАННЫЕ Модель MS 24 BIC FF 24 BIC Категория II 2H3P II 2H3P Максимальная потребляемая тепловая мощность кВт 25,8 25,8 Минимальная потребляемая тепловая мощность кВт 11,9 11,9 Максимальная полезная тепловая мощность кВт 24 23...