Страница 2 - СОДЕРЖАНИЕ; РУКОВОДСТВО ДЛЯ ПОЛЬЗОВАТЕЛЯ; Уважаемый пользователь,; пользователя, не должны выполняться детьми без присмотра.
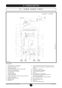
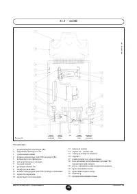
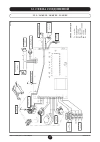
62 7221813.02 - ru ИНСТРУКЦИЯ ДЛЯ ПОЛЬЗОВАТЕЛЯ СОДЕРЖАНИЕ РУКОВОДСТВО ДЛЯ ПОЛЬЗОВАТЕЛЯ РУКОВОДСТВО ДЛЯ ТЕХНИЧЕСКОГО ПЕРСОНАЛА 1. Действия перед установкой котла 63 2. Действия перед запуском котла 63 3. Запуск котла 64 4. Регулировка температуры отопления (CH) и горячего водоснабжения (D.H.W.) 65 5....
Страница 3 - ДЕЙСТВИЯ ПЕРЕД УСТАНОВКОЙ КОТЛА; ДЕЙСТВИЯ ПЕРЕД ЗАПУСКОМ КОТЛА
63 7221813.02 - ru ИНСТРУКЦИЯ ДЛЯ ПОЛЬЗОВАТЕЛЯ Данный котёл предназначен для нагрева воды до температуры ниже температуры кипения при атмосферном давлении. Котёл должен подсоединяться к системам центрального отопления и горячего водоснабжения, соответствующим его характеристикам и выходной мощности....
Страница 5 - СИМВОЛ ОЗНАЧАЕТ; РЕГУЛИРОВКА ТЕМПЕРАТУРЫ ОТОПЛЕНИЯ И ГВС
65 7221813.02 - ru ИНСТРУКЦИЯ ДЛЯ ПОЛЬЗОВАТЕЛЯ 3.2 ОПИСАНИЕ КНОПКИ (ЛЕТО - ЗИМА – ТОЛЬКО ОТОПЛЕНИЕ - ВЫКЛЮЧЕНО) 3.1 СИМВОЛ ОЗНАЧАЕТ Возможны 4 уровня мощности котла, которые индицируются в процессе работы с учетом регулировки котла, как показано на Рис. 2: 0605_1802 Рисунок 2. 4. РЕГУЛИРОВКА ТЕМПЕРА...
Страница 6 - СМЕНА ВИДА ИСПОЛЬЗУЕМОГО ГАЗА; ДЛИТЕЛЬНАЯ ОСТАНОВКА СИСТЕМЫ. ЗАЩИТА ОТ ПЕРЕМЕРЗАНИЯ
66 7221813.02 - ru ИНСТРУКЦИЯ ДЛЯ ПОЛЬЗОВАТЕЛЯ ВНИМАНИЕ : Регулярно проверяйте величину давления воды в системе, показываемую манометром (см. рис.3). Нормальная величина давления - от 0,7 до 1,5 бар на холодной системе (при неработающем котле). В случае превышения указанных величин, откройте дренажн...
Страница 7 - СООБЩЕНИЯ ОБ ОШИБКАХ И ТАБЛИЦА НЕИСПРАВНОСТЕЙ; ОБСЛУЖИВАНИЕ КОТЛА
67 7221813.02 - ru ИНСТРУКЦИЯ ДЛЯ ПОЛЬЗОВАТЕЛЯ 9. СООБЩЕНИЯ ОБ ОШИБКАХ И ТАБЛИЦА НЕИСПРАВНОСТЕЙ Код ошибки Описание неисправности ДЕЙСТВИЯ ПО УСТРАНЕНИЮ E01 Отсутствует подача газа Нажмите и держите нажатой в течение 2 секунд кнопку (см. рис.1). Если неисправность сохраняется, обратитесь в автори зо...
Страница 8 - ДЕЙСТВИЯ ПЕРЕД УСТАНОВКОЙ КОТЛА
68 7221813.02 - ru ИНСТРУКЦИЯ ДЛЯ УСТАНОВЩИКА Данный котёл предназначен для нагрева воды до температуры ниже температуры кипения при атмосферном давлении. Котёл должен подсоединяться к системам центрального отопления и горячего водоснабжения, соответствующим его характеристикам и выходной мощности. ...
Страница 11 - ВАРИАНТЫ УСТАНОВКИ ДЫМОХОДОВ С ГОРИЗОНТАЛЬНЫМ ТЕРМИНАЛОМ
71 7221813.02 - ru ИНСТРУКЦИЯ ДЛЯ УСТАНОВЩИКА 15.1 ВАРИАНТЫ УСТАНОВКИ ДЫМОХОДОВ С ГОРИЗОНТАЛЬНЫМ ТЕРМИНАЛОМ 15.2 ВАРИАНТЫ ПОДСОЕДИНЕНИЯ ДЫМОХОДОВ К LAS-СИСТЕМЕ 15.3 ВАРИАНТЫ УСТАНОВКИ ДЫМОХОДОВ С ВЕРТИКАЛЬНЫМ ТЕРМИНАЛОМ Данный вариант монтажа применим как на плоских, так и на скатных крышах путём ус...
Страница 12 - ДА
72 7221813.02 - ru ИНСТРУКЦИЯ ДЛЯ УСТАНОВЩИКА … РАЗДЕЛЬНЫЕ ВОЗДУХОВОДЫ ДЛЯ ПРИТОКА ВОЗДУХА И УДАЛЕНИЯ ПРОДУКТОВ СГОРАНИЯ Этот тип установки позволяет удалять отработанные газы как наружу здания, так и через специальные, коллективные дымоходы. При этом необходимый для горения воздух может забираться ...
Страница 13 - ГАБАРИТНЫЕ РАЗМЕРЫ РАЗДЕЛЬНОЙ СИСТЕМЫ
73 7221813.02 - ru ИНСТРУКЦИЯ ДЛЯ УСТАНОВЩИКА 15.5 ВАРИАНТЫ ДЫМООТВОДЯЩЕЙ СИСТЕМЫ ПО РАЗДЕЛЬНЫМ ТРУБАМ С ГОРИЗОНТАЛЬНЫМИ НАКОНЕЧНИКАМИ ВНИМАНИЕ : Убедитесь в наличии уклона минимум в 1 см в сторону от котла наружу на каждый метр длины воздуховода. В случае установки ёмкости для сбора конденсата, укл...
Страница 14 - ПОДКЛЮЧЕНИЕ К СЕТИ ЭЛЕКТРОПИТАНИЯ
74 7221813.02 - ru ИНСТРУКЦИЯ ДЛЯ УСТАНОВЩИКА ПРЕДУПРЕЖДЕНИЕ: В том случае, если оборудование напрямую соединено системой напольного отопления, необходимо предусмотреть, силами монтажника, предохранительный термостат для защиты оборудования от слишком высоких температур. 16. ПОДКЛЮЧЕНИЕ К СЕТИ ЭЛЕКТ...
Страница 15 - СМЕНА ВИДА ИСПОЛЬЗУЕМОГО ГАЗА; КЛАПАН SIT - SIGMA 845
75 7221813.02 - ru ИНСТРУКЦИЯ ДЛЯ УСТАНОВЩИКА Специалист Сервисного центра может провести переналадку котла для работы на природном газе ( G. 20 ), или на сжиженном газе ( G. 31 ). Действия по калибровке регулятора давления могут различаться в зависимости от типа используемого в агрегате газового кл...
Страница 16 - ФУНКЦИЯ КАЛИБРОВКИ ГАЗОВОГО КЛАПАНА; Примечание; Таблица значений давления на главной горелке
76 7221813.02 - ru ИНСТРУКЦИЯ ДЛЯ УСТАНОВЩИКА 18.1 ФУНКЦИЯ КАЛИБРОВКИ ГАЗОВОГО КЛАПАНА Примечание Эта функция автоматически отключается по истечении приблизительно 15 минут, после чего электронная плата возвращается к предыдущему состоянию работы, до включения данной функции, или до достижения макси...
Страница 17 - ИНФОРМАЦИОННЫЙ ДИСПЛЕЙ; ВЫВОД СВЕДЕНИЙ О РАБОТЕ КОТЛА; ВЫВОД ИНФОРМАЦИИ ПРИ ВКЛЮЧЕНИИ КОТЛА
77 7221813.02 - ru ИНСТРУКЦИЯ ДЛЯ УСТАНОВЩИКА 19. ИНФОРМАЦИОННЫЙ ДИСПЛЕЙ 19.2 ВЫВОД СВЕДЕНИЙ О РАБОТЕ КОТЛА Для правильного розжига котла действуйте следующим образом: • Включите электропитание котла. При подаче электропитания на газовый котёл дисплей последовательно отобразит следующую информацию: ...
Страница 18 - ДОПОЛНИТЕЛЬНАЯ ИНФОРМАЦИЯ; УСТАНОВКА ПАРАМЕТРОВ
78 7221813.02 - ru ИНСТРУКЦИЯ ДЛЯ УСТАНОВЩИКА Для дополнения технической информации след уе т проконс ультироваться с док у ментом “ИНС ТРУКЦИИ ДЛЯ ОБСЛУЖИВАНИЯ”. 19.4 ДОПОЛНИТЕЛЬНАЯ ИНФОРМАЦИЯ Примечание: допускается выполнение 5 последовательных попыток операции сброса; после этого функция СБРОС с...
Страница 19 - Описание параметра
79 7221813.02 - ru ИНСТРУКЦИЯ ДЛЯ УСТАНОВЩИКА Описание параметра Значение по умолчанию 24 MI FF 24 FF 24 MI 28 MI FF - 31 MI FF 31 FF F01 Тип газового котла 10 = закрытая (герметичная) камера сгорания 20 = открытая камера сгорания 10 20 10 F02 Тип газа 00 = природный газ (метан) - 01 = сжиженный газ...
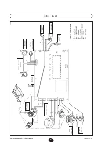
Страница 20 - УСТРОЙСТВА УПРАВЛЕНИЯ И КОНТРОЛЯ
80 7221813.02 - ru ИНСТРУКЦИЯ ДЛЯ УСТАНОВЩИКА Данный котёл разработан в полном соответствии с требованиями Европейских стандартов и, в частности, содержит следующие устройства и функции: • Пневмореле давления отработанных газов (для моделей с принудительной вытяжкой: 24 MI FF - 28 MI FF - 31 MI FF -...
Страница 21 - РАЗМЕЩЕНИЕ ПОДЖИГАЮЩЕГО ЭЛЕКТРОДА И ДЕТЕКТОРА ПЛАМЕНИ
81 7221813.02 - ru ИНСТРУКЦИЯ ДЛЯ УСТАНОВЩИКА 22. РАЗМЕЩЕНИЕ ПОДЖИГАЮЩЕГО ЭЛЕКТРОДА И ДЕТЕКТОРА ПЛАМЕНИ Рисунок 16. 9912070100 Котлы с принудительной тягой (24 MI FF, 28 MI FF, 31 MI FF, 24 FF, 31 FF) Данный котёл имеет два патрубка, специально предназначенных для того, чтобы позволить техническим с...
Страница 22 - ПОДСОЕДИНЕНИЕ ВНЕШНЕГО ДАТЧИКА; ХАРАКТЕРИСТИКИ ПРОИЗВОДИТЕЛЬНОСТИ НАСОСА
82 7221813.02 - ru ИНСТРУКЦИЯ ДЛЯ УСТАНОВЩИКА 0610_1301 / C G_1855 CN 5 Рисунок 17. 25. ПОДСОЕДИНЕНИЕ ВНЕШНЕГО ДАТЧИКА Система управления котлом предусматривает возможность подключения внешнего датчика, поставляемого в качестве дополнительного устройства. Внешний датчик подсоединяется к клеммам (3) ...
Страница 23 - ПОДКЛЮЧЕНИЕ НАРУЖНОГО БАКА ДЛЯ ГОРЯЧЕЙ ВОДЫ
83 7221813.02 - ru ИНСТРУКЦИЯ ДЛЯ УСТАНОВЩИКА модели 24 FF - 31 FF ПОДКЛЮЧЕНИЕ ДАТЧИКА БАКА ДЛЯ ГОРЯЧЕЙ ВОДЫ В котле предусмотрено подключение наружного накопительного бака для горячей воды. Подключите трубопроводы накопительного бака для горячей воды, как это показано на рис. 18. Подсоедините датчи...
Страница 24 - ЭЛЕКТРИЧЕСКОЕ СОЕДИНЕНИЕ С ЗОНАЛЬНОЙ УСТАНОВКОЙ; СОЕДИНЕНИЕ ПЛАТЫ РЕЛЕ
84 7221813.02 - ru ИНСТРУКЦИЯ ДЛЯ УСТАНОВЩИКА 27. ЭЛЕКТРИЧЕСКОЕ СОЕДИНЕНИЕ С ЗОНАЛЬНОЙ УСТАНОВКОЙ Плата реле не входит в комплект котла, поскольку поставляется в качестве дополнительной принадлежности. Соединить клеммы 1-2-3 (общее - нормально замкнутый- нормально разомкнутый) соединителя Cn1 платы ...
Страница 25 - УДАЛЕНИЕ ИЗВЕСТКОВЫХ ОТЛОЖЕНИЙ ИЗ СИСТЕМЫ ГВС; ДЕМОНТАЖ ТЕПЛООБМЕННИКА ГВС; ЧИСТКА ФИЛЬТРА ХОЛОДНОЙ ВОДЫ
85 7221813.02 - ru ИНСТРУКЦИЯ ДЛЯ УСТАНОВЩИКА Не предусмотрено в моделях 24FF и 31FF Для выполнения чистки системы ГВС необходимо снять теплообменник ГВС, если блок снабжен соответствующими кранами (поставляемыми по запросу), установленными на входе и выходе горячей воды. Для чистки необходимо выпол...
Страница 32 - ТЕХНИЧЕСКИЕ ХАРАКТЕРИСТИКИ
92 7221813.02 - ru ИНСТРУКЦИЯ ДЛЯ УСТАНОВЩИКА 33. ТЕХНИЧЕСКИЕ ХАРАКТЕРИСТИКИ Модель MSL 24 MI 24 MI FF 28 MI FF 31 MI FF 24 FF 31 FF Класс II 2H3P II 2H3P II 2H3P II 2H3P II 2H3P II 2H3P Максимальная теплопроизводительность кВт 26,3 26,9 30,1 33,3 26,9 33,3 Пониженная теплопроизводительность кВт 10,...
Страница 33 - ГАРАНТИЙНЫЙ ТАЛОН
93 7221813.02 - ru ИНСТРУКЦИЯ ДЛЯ УСТАНОВЩИКА T H E R M I Q U E T H E R M I Q U E T H E R M I Q U E ГАРАНТИЙНЫЙ ТАЛОН Гарантийные обязательства, описанные в данном гарантийном талоне, действительны на территории Российской Федерации При покупке изделия проверьте правильность заполнения гарантийного ...
Страница 34 - Заполнить при продаже; Заполнить при вводе в эксплуатацию
94 7221813.02 - ru ИНСТРУКЦИЯ ДЛЯ УСТАНОВЩИКА Дата обслуживания Фамилия и контактный телефон технического специалиста, название организации Примечания и пояснения Подпись Отметки о прохождении сервисного или гарантийного обслуживания Вид ремонта: Адрес сервисного центра : ФИО серв. инженера : Место ...