Страница 5 - Имеющаяся; VLT AQUA High
1 Использование настоящей инструкции по эксплуатации 1.1.1 Авторское право , ограничение ответственности и права на внесение изменений Настоящая публикация содержит сведения , являющиеся собственностью Danfoss . Принимая настоящее руководство и используя его , пользователь соглашается , что содержащ...
Страница 6 - Символы; Внимание
1.1.3 Символы Символы , используемые в Инструкции по эксплуатации . Внимание Указывает , на что нужно обратить особое внимание . Общее предупреждение . Предупреждение о высоком напряжении . * Указывает настройку по умолчанию 1 Использование настоящей инструкции по эксплуатации Инструкции по эксплуат...
Страница 7 - Замечания; Инструкции
2 Техника безопасности 2.1.1 Замечания по технике безопасности Напряжение преобразователя частоты опасно , если он подключен к сети . Неправильный монтаж двигателя , преобразователя частоты или шины fieldbus может стать причиной повреждения оборудования , серьезных травм персонала или даже смерти . ...
Страница 8 - Руководстве; Техника
2.1.2 Общее предупреждение Предупреждение : Прикосновение к токоведущим частям может привести к смертельному исходу - даже если оборудование отключено от сети . Убедитесь также , что отключены все прочие входные источники напряжения ( подключение промежуточной цепи постоянного тока ), а также что ра...
Страница 13 - Монтаж; чего; Как
3 Монтаж 3.1 С чего начинать 3.1.1 Как производится монтаж В настоящей главе рассматривается механический монтаж и электрический монтаж цепей , которые подсоединяются к клеммам питания и клеммам платы управления . Электрический монтаж дополнительных устройств описан в соответствующей инструкции по э...
Страница 15 - Подъем
Рисунок 3.2: Монтажный шаблон 3.2.4 Подъем Преобразователь частоты можно поднимать только за предназначенные для этого проушины . При работе со всеми корпусами D и E2 (IP00) используйте грузовой траверс , чтобы избежать изгиба подъемных петель преобразователя частоты . Рисунок 3.3: Рекомендуемый мет...
Страница 25 - Необходимый
3.3 Механический монтаж Чтобы обеспечить достижение надлежащих результатов без излишних трудозатрат во время монтажа , необходимо тщательно подготовиться к механическому монтажу преобразователя частоты . Сначала внимательно просмотрите механические чертежи в конце настоящей инструкции , чтобы ознако...
Страница 28 - Расположения
3.3.4 Расположения клеммы - размер корпуса E Расположения клеммы - E1 При планировании подвода кабелей имейте в виду , что клеммы расположены так , как показано на приведенных ниже чертежах . Рисунок 3.12: IP21 (NEMA Type 1) и IP54 (NEMA Type 12) расположение разъемов питания на корпусе Рисунок 3.13...
Страница 35 - Настенный
Поток воздуха Должен быть обеспечен необходимый поток воздуха для радиатора . Расход воздуха указан ниже . Защитакорпуса Размер корпуса Поток воздуха от дверного / верхнего вентилятора Поток воздуха для радиатора IP21 / NEMA 1IP54 / NEMA 12 D1 и D2 170 м 3 / час (100 куб . футов / мин ) 765 м 3 / ча...
Страница 39 - Минимальные
3.4 Монтаж дополнительных устройств на месте эксплуатации 3.4.1 Монтаж комплекта вентиляционного канала в корпусах Rittal В настоящем разделе рассматривается монтаж преобразователей частоты в исполнении IP00 / шасси с комплектом для охлаждения с использованием воздуховода в корпусах Rittal. В дополн...
Страница 47 - Размер; NAMUR
3.5 Дополнительные устройства для панели корпуса F 3.5.1 Размер корпуса F опции панели Нагревательные приборы и термостат Нагревательные приборы устанавливаются на внутренней стороне шкафа в корпусе преобразователя частоты с размером корпуса F , и регулируются автоматическими термостатами в целях по...
Страница 48 - IEC
Контроль сопротивления изоляции (IRM) Выполняет контроль сопротивления изоляции в незаземленных системах ( системы IT в терминологии IEC) между фазными проводниками системы и землей . Для уровня изоляции существует омическая предаварийная уставка и уставка основной аварийной сигнализации . Аварийное...
Страница 50 - Подключение; Кабели
3.6 Электрический монтаж 3.6.1 Подключение электропитания Кабели и предохранители ВниманиеОбщая информация о кабелях Вся система кабелей должна соответствовать государственным и местным нормам и правилам в отношении сечения и температуры окружающей среды . Рекомендуется использовать медные проводник...
Страница 67 - Предохранители
3.6.14 Предохранители Защита параллельных цепей : Чтобы защитить установку от перегрузки по току и пожара , все параллельные цепи в установке , коммутационные устройства , машины и т . д . должны иметь защиту от короткого замыкания и перегрузки по току в соответствии с государственными / международн...
Страница 72 - Доступ
В блоках IP 00 ( Шасси ) и NEMA 1 можно подключать шину сверху , как показано на рисунке справа . У блока NEMA 1 крышку следует удалить . Номер комплекта для верхнего подключения периферийной шины : 176F1742 Рисунок 3.52: Подключение шины fieldbus сверху . Монтаж - внешний источник 24 В Затяните вин...
Страница 74 - Пуск
3.7 Примеры подключения 3.7.1 Пуск / останов Клемма 18 = пар . 5-10 Terminal 18 Digital Input [8] Пуск Клемма 27 = пар . 5-12 Terminal 27 Digital Input [0] Не используется ( по умолчанию выбег , инверсный ) Клемма 37 = Безопасный останов 3.7.2 Импульсный пуск / останов Клемма 18 = пар . 5-10 Termina...
Страница 76 - Электрический
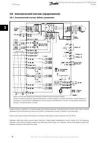
3.8 Электрический монтаж ( продолжение ) 3.8.1 Электрический монтаж , Кабели управления Рисунок 3.53: На схеме показаны все электрические клеммы без дополнительных устройств . Клемма 37 является входной для применения безопасного останова . Указания по установке безопасного останова приведены в руко...
Страница 78 - Переключатели; Установки
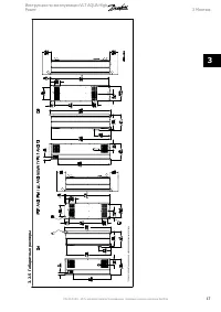
3.8.2 Переключатели S201, S202 и S801 Переключатели S201 (A53) и S202 (A54) используются для выбора сигнала аналогового входа – токового сигнала (0-20 мА ) или сигнала напряжения ( от -10 до 10 В ), входные клеммы 53 и 54 соответственно . Переключатель S801 (BUS TER.) можно использовать для включени...
Страница 79 - Motor Voltage
3.9 Окончательная настройка и испытания Для проверки настройки и работоспособности преобразователя частоты выполните следующие операции . Операция 1. Найдитепаспортную табличку двигателя Внимание Двигатель может быть подключен по схеме звезды (Y) или треугольника ( Δ ). Эти сведения указаны в паспор...
Страница 80 - or
Успешно выполнена A АД 1. На дисплее появится сообщение “ Нажмите [OK] для завершения A АД ”. 2. Нажмите кнопку [OK], чтобы выйти из режима A АД . Ошибка при выполнении A АД 1. Преобразователь частоты переключится в режим аварийной сигнализации . Описание аварийного сигнала приведено в главе Аварийн...
Страница 83 - Способы
4 Управление частотным преобразователем 4.1 Способы управления 4.1.1 Способы управления Управление частотным преобразователем может осуществляться тремя способами : 1. С графической панели местного управления (GLCP), см . п . 6.1.2 2. С цифровой панели местного управления (NLCP), см . п . 6.1.3 3. Ч...
Страница 84 - II
Отображается номер активного набора параметров ( набор , выбранный в качестве активного в параметре 0-10). Если программируется набор параметров , отличный от активного , то справа появляется номер программируемого набора ( в скобках ). Средняя часть (b) отображает до 5 переменных с указанием соотве...
Страница 88 - Status Mode; Quick Setup or Main Menu Mode
4.1.3 Порядок работы с цифровой панелью местного управления LCP(NLCP) Следующие указания относятся к цифровой панели местного управления NLCP (LCP 101). Панель управления разделена на четыре функциональные зоны : 1. Цифровой дисплей . 2. Кнопки меню и световые индикаторы ( светодиоды ), позволяющие ...
Страница 92 - GLCP
4.1.10 Быстрый перенос настроек параметров при использовании панели GLCP После завершения настройки преобразователя частоты рекомендуется сохранить значения параметров в GLCP или в ПК при помощислужебной программы настройки MCT 10 . Внимание Перед выполнением любой из этих операций остановите двигат...
Страница 97 - Программирование; Настройка; Группы
5 Программирование преобразователя частоты 5.1 Программирование 5.1.1 Настройка параметров Группы параметров : Обзор Группа Название Функция 0- Управление / Отображение Параметры , относящиеся к основным функциям преобразователя частоты , функциям кнопок панели местного управления и конфигурации ее ...
Страница 99 - Быстрое
5.1.3 Персональное меню Q1 Параметры заданные пользователем можно включить в Персональное меню Q1. Выберите Персональное меню для отображения только тех параметров , которые были предварительно выбраны и запрограммированы как персональные . Например , для упрощения ввода в эксплуатацию / точной наст...
Страница 104 - Главное
5.2 Параметры общего назначения - пояснения 5.2.1 Главное меню Главное меню охватывает все заложенные параметры в преобразователе частоты VLT ® AQUA Drive FC 200 . Все параметры сведены в логические группы с именем , которое указывает на предназначение данной группы параметров . Все параметры перечи...
Страница 105 - Язык
5.2.2 0-** Работа / Отображение Параметры , относящиеся к основным функциям преобразователя частоты , функциям кнопок LCP и конфигурации дисплея LCP . 0-01 Язык Опция : Функция : Определяет язык , используемый на дисплее Преобразователь частоты может поставляться с 4 различными наборами языков . Анг...
Страница 112 - Диапазон; Опция
Внимание Этот параметр не может быть изменен во время вращения двигателя . 1-25 Номинальная скорость двигателя Диапазон : Функция : Applicationdependent* [100 - 60000 RPM] Введите номинальную скорость двигателя в соответствии с данными паспортной таблички двигателя . Данные используются для расчета ...
Страница 113 - Пределы
Внимание Полная автонастройка ААД должна выполняться без фильтра , и только упрощенная автонастройка ААД выполняется с фильтром . См . пример применения в разделе Автоматическая адаптация двигателя . 5.2.4 3-0* Пределы задания Параметры для настройки единицы измерения задания , пределов и диапазонов...
Страница 117 - Клемма; Цифровые; Функция
5.2.6 5-** Цифровой вход / выход Группа параметров для конфигурирования цифровых входов и выходов 5-01 Клемма 27, режим Опция : Функция : [0] * Вход Определение клеммы 27 в качестве цифрового входа . [1] Выход Определение клеммы 27 в качестве цифрового выхода . Следует учесть , что этот параметр не ...
Страница 126 - Аналоговый
[70] Логич . соотношение 0 [71] Логич . соотношение 1 [72] Логич . соотношение 2 [73] Логич . соотношение 3 [74] Логич . соотношение 4 [75] Логич . соотношение 5 [80] Цифр . выход SL A [81] Цифр . выход SL B [82] Цифр . выход SL C [83] Цифр . выход SL D [84] Цифр . выход SL Е [85] Цифр . выход SL F ...
Страница 131 - Ед
ПРИМЕР 2: Переменная = ОБРАТНАЯ СВЯЗЬ , диапазон = -200% ...... +200% Диапазон , необходимый для выхода = 0-100% Выходной сигнал 0 или 4 м A требуется при 0 % (50% диапазона ) - установите пар . 6-51 Клемма 42, мин . выход на 50% выходной сигнал 20 м A требуется при 100% (75% диапазона ) - установит...
Страница 134 - Разное
20-94 Интегральный коэффициент ПИД - регулятора Диапазон : Функция : 20.00 s* [0.01 - 10000.00 s] Со временем интегратор накапливает усиление к выходной мощности контроллера ПИД - регулятора , пока имеется отклонение между сигналами задания / уставки и сигналами обратной связи . Усиление пропорциона...
Страница 140 - Пример
22-82 Расчет рабочей точки Опция : Функция : Пример 1 : Скорость в расчетной рабочей точке системы известна : Рабочую точку A, которая является расчетной рабочей точкой системы , можно найти , если провести линии из точки H DESIGN и точки Q DESIGN , значения которых берутся из листа технических данн...
Страница 141 - Временные
22-83 Скорость при отсутствии потока [ об / мин ] Диапазон : Функция : Applicationdependent* [Application dependant] 22-84 Скорость при отсутствии потока [ Гц ] Диапазон : Функция : Applicationdependent* [Application dependant] 22-85 Скорость в расчетной точке [ об / мин ] Диапазон : Функция : Appli...
Страница 142 - Время
Внимание Если установлена дополнительная плата аналогового ввода / вывода MCB 109, то предусмотрено резервное питание для функции даты и времени . Внимание Устройство настройки на базе ПК МСТ 10 имеет специальное руководство по доступному программированию действий во времени . 23-00 Время включения ...
Страница 153 - FC MC
5.3.9 8-** Связь и доп . устр . Номер парам . Описание параметра Значение по умолчанию 4-set-up Изменение во время работы Индекс преобразов ания Тип 8-0* Общие настройки 8-01 Место управления null All set-ups TRUE - Uint8 8-02 Источник управления null All set-ups TRUE - Uint8 8-03 Время таймаута упр...
Страница 155 - SLC; Специальные
5.3.12 13-** Интеллект . логика Номер парам . Описание параметра Значение по умолчанию 4-set-up Изменение во время работы Индекс преобразов ания Тип 13-0* Настройка SLC 13-00 Режим контроллера SL null 2 set-ups TRUE - Uint8 13-01 Событие запуска null 2 set-ups TRUE - Uint8 13-02 Событие останова nul...
Страница 179 - Аварийные; VLT AQUA Drive Programming Guide
7 Устранение неисправностей 7.1 Аварийные сигналы и предупреждения Предупреждение или аварийный сигнал подается соответствующим светодиодом на передней панели преобразователя частоты и отображается на дисплее в виде кода . Предупреждение продолжает подаваться до тех пор , пока не будет устранена его...
Страница 186 - Fieldbus; Устранение
АВАРИЙНЫЙ СИГНАЛ 33, отказ из - за броска тока Слишком много включений питания за короткое время . Дайте блоку остыть до рабочей температуры . ПРЕДУПРЕЖДЕНИЕ / АВАРИЙНЫЙ СИГНАЛ 34, отказ по шине Fieldbus Не работает шина fieldbus на дополнительной плате связи . ПРЕДУПРЕЖДЕНИЕ / АВАРИЙНЫЙ СИГНАЛ 35, ...
Страница 190 - Алфавитный
Алфавитный указатель 0 0-** Управление / отображение 147 1 1-** Нагрузка / двигатель 148 13-** Интеллект . Логика 155 14-** Специальные Функции 155 15-** Информ . О Приводе 156 16-** Показания 157 18-** Показания 2 158 2 2-** Торможение 149 20-** Замкнутый Контур Упр . Приводом 158 21-1** Расширенны...