Сварочное оборудование Кедр ULTRATIG-200P AC/DC - инструкция пользователя по применению, эксплуатации и установке на русском языке. Мы надеемся, она поможет вам решить возникшие у вас вопросы при эксплуатации техники.
Если остались вопросы, задайте их в комментариях после инструкции.
"Загружаем инструкцию", означает, что нужно подождать пока файл загрузится и можно будет его читать онлайн. Некоторые инструкции очень большие и время их появления зависит от вашей скорости интернета.
Загружаем инструкцию

Аппарат аргонодуговой сварки
UltraTIG-200P AC/DC
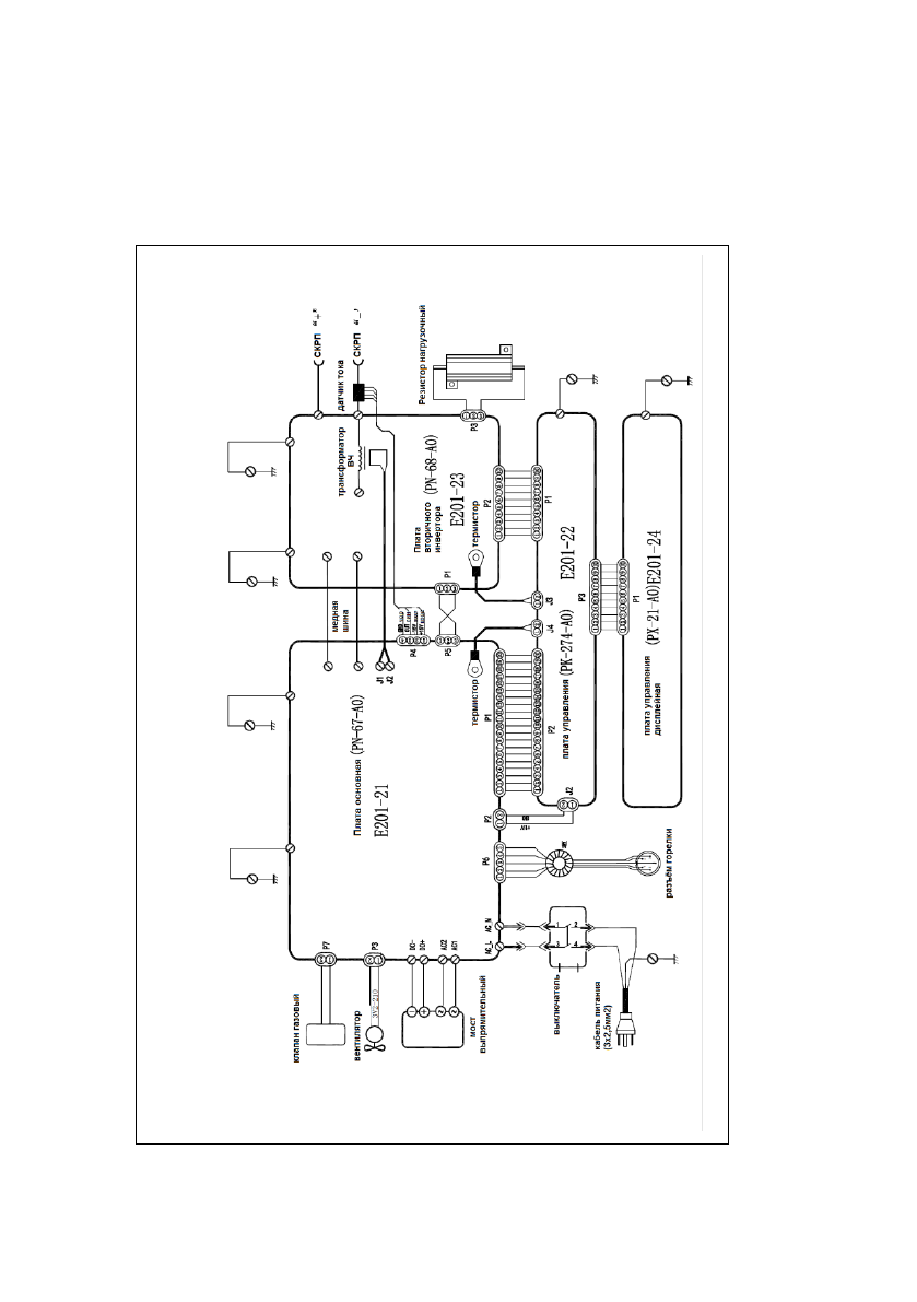
Электромонтажная схема.
ПРИЛОЖЕНИЕ В:
ЭЛЕКТРОМОНТАЖНАЯ СХЕМА
АППАРАТА
Содержание
- 4 УК
- 5 Описание знаков безопасности; Поражение сварочной дугой
- 6 Опасность поражения электрическим током
- 7 Надевайте сварочную маску с соответствующим светофильтром
- 9 Копоть и сажа могут нанести вред здоровью; Сварочная дуга может вызвать повреждения глаз и кожи
- 12 Многофункциональность.; ХАРАКТЕРИСТИКИ; Новейшие технологии управления.
- 14 Аргонодуговая сварка любой сложности.
- 15 ИНФОРМАЦИЯ ДЛЯ ЗАКАЗА; Комплект поставки; Описание
- 16 ТЕХНИЧЕСКИЕ ПАРАМЕТРЫ
- 18 Описание внешнего вида аппарата; Описание панели управления
- 20 Описание органов управления
- 24 Описание режимов сварки
- 26 Аргонодуговая сварка постоянным током
- 27 Время подачи газа до поджига дуги:
- 29 Аргонодуговая сварка переменным током с волной
- 30 Импульсная аргонодуговая сварка переменным
- 33 УСТАНОВКА И ЭКСПЛУАТАЦИЯ
- 35 Горелка для аргонодуговой сварки
- 36 МЕРЫ ПРЕДОСТОРОЖНОСТИ; Условия эксплуатации
- 37 Перегрузка аппарата запрещена.; Перегрузка аппарата по сетевому напряжению запрещена.
- 38 Держатель электрода
- 39 Проволочная щетка; Сварочный кабель; Очистка разделки под сварное соединение.
- 40 Работа с электродом.
- 42 Очистка сварного шва.; Аргонодуговая сварка TIG
- 43 Характеристики аргонодуговой сварки
- 44 Предварительная очистка
- 45 Защитный эффект газа
- 47 Основные требования к аргонодуговой сварке
- 48 ОБСЛУЖИВАНИЕ
- 49 НЕИСПРАВНОСТЕЙ; Анализ и способы устранения наиболее
- 50 Неисправность
- 51 расхождения с инструкцией. Благодарим за понимание.; Сигналы и устранение неисправностей
- 57 СЕРВИСНОЕ ОБСЛУЖИВАНИЕ
- 58 ТРАНСПОРТИРОВКА И ХРАНЕНИЕ
Характеристики
Остались вопросы?Не нашли свой ответ в руководстве или возникли другие проблемы? Задайте свой вопрос в форме ниже с подробным описанием вашей ситуации, чтобы другие люди и специалисты смогли дать на него ответ. Если вы знаете как решить проблему другого человека, пожалуйста, подскажите ему :)
Часто задаваемые вопросы
Как посмотреть инструкцию к Кедр ULTRATIG-200P AC/DC?
Необходимо подождать полной загрузки инструкции в сером окне на данной странице
Руководство на русском языке?
Все наши руководства представлены на русском языке или схематично, поэтому вы без труда сможете разобраться с вашей моделью
Как скопировать текст из PDF?
Чтобы скопировать текст со страницы инструкции воспользуйтесь вкладкой "HTML"













Моргает индикация при поджоге дуги. Что это значит