Котел SIME Bitherm 35/80 CE IONO - инструкция пользователя по применению, эксплуатации и установке на русском языке. Мы надеемся, она поможет вам решить возникшие у вас вопросы при эксплуатации техники.
Если остались вопросы, задайте их в комментариях после инструкции.
"Загружаем инструкцию", означает, что нужно подождать пока файл загрузится и можно будет его читать онлайн. Некоторые инструкции очень большие и время их появления зависит от вашей скорости интернета.

87
2.6.1
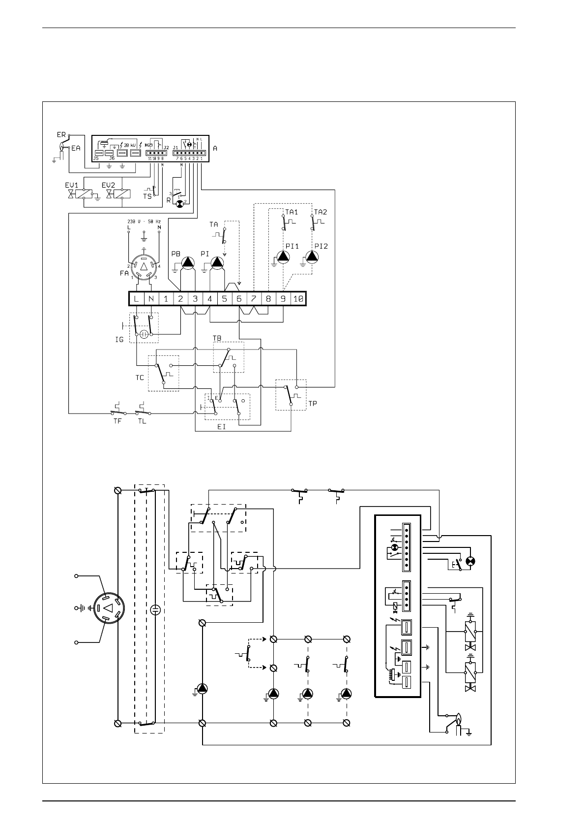
Электросхема “20/65 CE IONO - 35/80 CE IONO”
Спецификация
R
Деблокировка аппаратуры
TA
Климатический регулятор
TB
Термостат котла
TC
Термостат котлоагрегата
TL
Ограничительный термостат
TS
Защитный термостат
PB
Насос котла
PI
Насос системы
ER
Электрод детектирования
EA
Электрод накала
EI
Переключатель Лето / Зима
IG
Главный рубильник
TP
Термический противоинертный
термостат
A
Аппаратура FМ 11
PI1-PI2
Зональный циркулятор
TA1-TA2 Зональный климатический
регулятор
EV1
Катушка газовой заслонки
EV2
Катушка газовой заслонки
TF
Устройство противодымовой
защиты
FA
Помехозащитный фильтр
П р и м е ч а н и е :
П р и
п о д к л ю ч е н и и
климатического регулятора уберите на
з а ж и м н о й ко р о б ке м о с т и к 5 - 6 . В
установках с зональными циркуляторами
выполняйте электрическое соединение в
соответствии со схемой.
Рис. 7
NN
2
FA
230 V - 50 Hz
IG
3
1
4
2
2
PB
3
I
E
E/I
4
TA
5
6
PI
PI
2
TA
2
9
7
PI
1
TA
1
8
TB
TP
TL
TF
J5
J6
11
1
0
9
8
7
6
5
4
3
1
J2
J1
20 kV
T
NL
ER
EA
A
EV1
EV2
TS
R
2
1
3
TC
9
L
N
L
N
коды запчастей соединителей:
J1
коды 6260946
J2
коды 6260927