Котел Baxi PRIME HT 280 / 330 - инструкция пользователя по применению, эксплуатации и установке на русском языке. Мы надеемся, она поможет вам решить возникшие у вас вопросы при эксплуатации техники.
Если остались вопросы, задайте их в комментариях после инструкции.
"Загружаем инструкцию", означает, что нужно подождать пока файл загрузится и можно будет его читать онлайн. Некоторые инструкции очень большие и время их появления зависит от вашей скорости интернета.

Prime HT
руководство
для
технического
персонала
газовые
настенные
котлы
19
Вариант
2:
установка
с
датчиком
уличной
температуры
(
разветвленная
система
при
присоединенном
климатическом
регуляторе
QAA73)
Общая
температура
на
подаче
для
всех
зон
-
это
температура
,
задаваемая
электронной
платой
в
зависимости
от
температуры
на
улицы
и
кривой
контура
отопления
,
как
описано
в
главе
15.3.
В
случае
одновременного
запроса
со
стороны
основной
зоны
,
контролируемой
устройством
QAA 73,
и
со
стороны
одной
из
вспомогательных
зон
температура
на
подаче
будет
максимальной
величиной
между
значением
,
установленным
на
устройстве
QAA 73,
и
значением
,
задаваемым
электронной
платой
котла
.
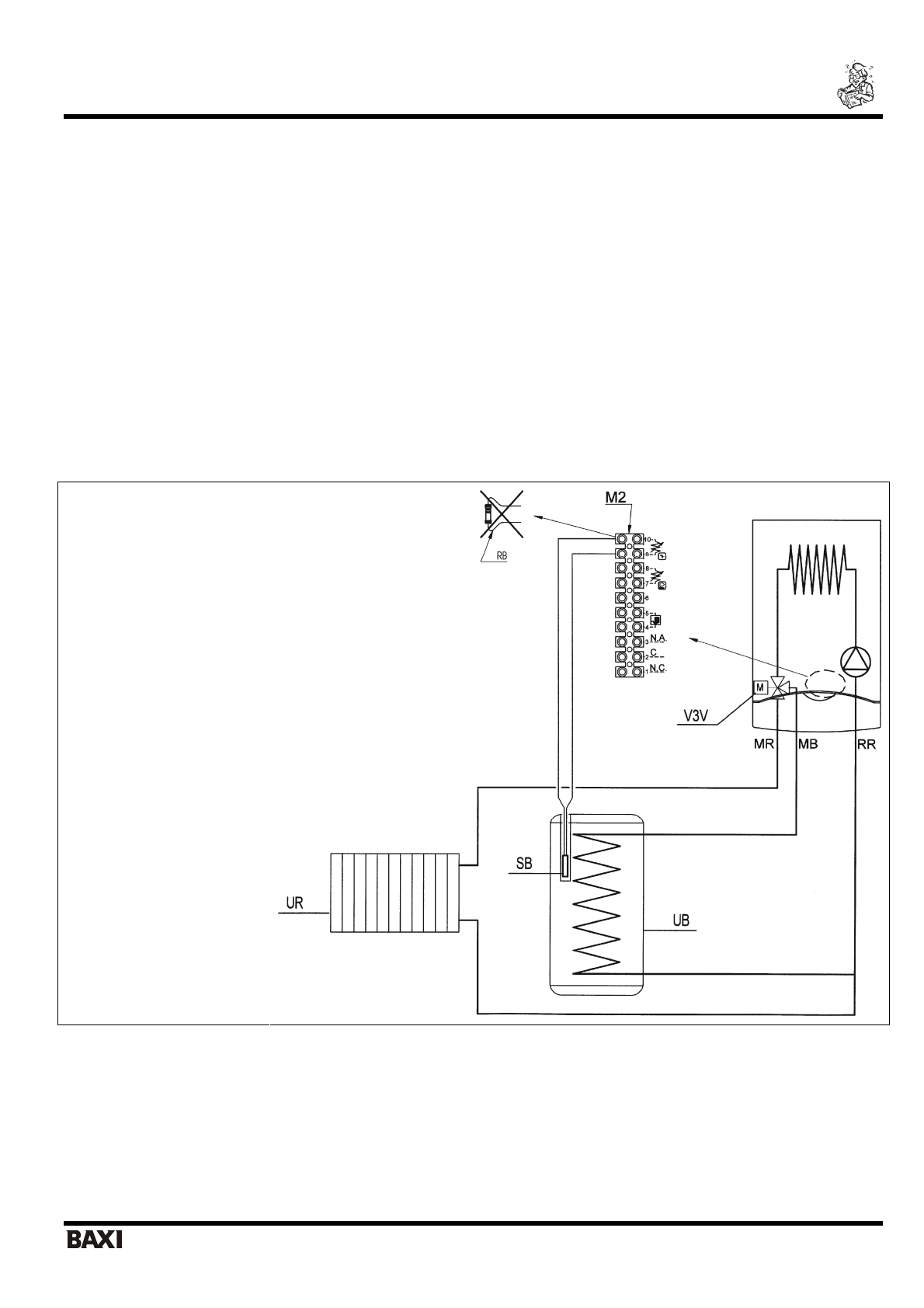
15.5
Присоединение
внешнего
бойлера
(
для
моделей
PRIME HT 1.120 – 1.240 – 1.280).
К
котлам
моделей
PRIME HT 1.120-1.240-1.280
может
быть
присоединен
внешний
бойлер
,
так
как
они
уже
оснащены
электрическим
трехходовым
клапаном
.
При
выполнении
гидравлического
присоединения
руководствуйтесь
гидравлической
схемой
,
приведенной
на
рис
.16.
Присоедините
датчик
NTC
контура
ГВС
(
поставляется
отдельно
)
к
клеммам
9-10
клеммной
колодки
М
2,
предварительно
удалив
электрическое
сопротивление
(
рис
.16).
Чувствительный
элемент
датчика
NTC
должен
быть
помещен
в
специальную
колбу
,
расположенную
внутри
бойлера
.
Температура
в
контуре
ГВС
устанавливается
с
панели
управления
котла
регулятором
7 (
рис
.1).
Пояснения
UB
бойлер
UR
котел
с
контуром
отопления
V3V
трехходовый
клапан
M2
клеммная
колодка
М
2
SB
датчик
NTC
контура
ГВС
MR
подача
в
систему
отопления
MB
подача
в
бойлер
RR
возврат
из
системы
отопления
/
бойлера
RB
электрическое
сопротивление
Рис
. 16
ВНИМАНИЕ
:
при
установке
бойлера
необходимо
активировать
систему
антибактериальной
защиты
«
антилегионелла
»
(
значение
,
установленное
на
заводе
– «
выключено
»,
смотри
главу
26
параметр
555.1)