Котел Baxi PRIME HT 280 / 330 - инструкция пользователя по применению, эксплуатации и установке на русском языке. Мы надеемся, она поможет вам решить возникшие у вас вопросы при эксплуатации техники.
Если остались вопросы, задайте их в комментариях после инструкции.
"Загружаем инструкцию", означает, что нужно подождать пока файл загрузится и можно будет его читать онлайн. Некоторые инструкции очень большие и время их появления зависит от вашей скорости интернета.

Prime HT
руководство
для
технического
персонала
газовые
настенные
котлы
18
15.4
Электрическое
присоединение
многозональной
установки
.
Электрические
присоединения
и
регулировки
,
необходимые
для
управления
разветвленной
системой
,
отличаются
в
зависимости
от
присоединенного
к
котлу
оборудования
.
Для
функционирования
котла
в
случае
запроса
со
стороны
отдельных
зон
,
необходимо
установить
переключатель
режимов
«
Лето
-
Зима
» (
позиция
1,
рис
.1),
находящийся
на
панели
управления
котла
,
в
режим
«
Зима
».
а
)
без
климатического
регулятора
QAA 73
Контакт
включения
по
запросу
со
стороны
различных
зон
должен
быть
соединен
параллельно
и
присоединен
к
клеммам
1
– 2 «
ТА
»
клеммной
колодки
М
1 (
рис
.12).,
предварительно
удалив
имеющуюся
перемычку
.
Температура
в
контуре
отопления
устанавливается
с
панели
управления
котла
регулятором
6 (
рис
.1).
б
)
с
климатическим
регулятором
QAA 73
Контакт
включения
по
запросу
со
стороны
зон
,
не
контролируемых
устройством
QAA 73
должен
быть
соединен
параллельно
и
присоединен
к
клеммам
1 – 2 «
ТА
»
клеммной
колодки
М
1 (
рис
.15).,
сняв
имеющуюся
перемычку
.
Зона
,
контролируемая
регулятором
QAA 73,
управляется
электрическим
клапаном
зоны
1,
как
показано
на
рис
.15.
Температура
в
контуре
отопления
зоны
,
контролируемой
устройством
QAA 73,
устанавливается
автоматически
самим
регулятором
.
Температура
в
контуре
отопления
других
зон
устанавливается
напрямую
с
панели
управления
котла
.
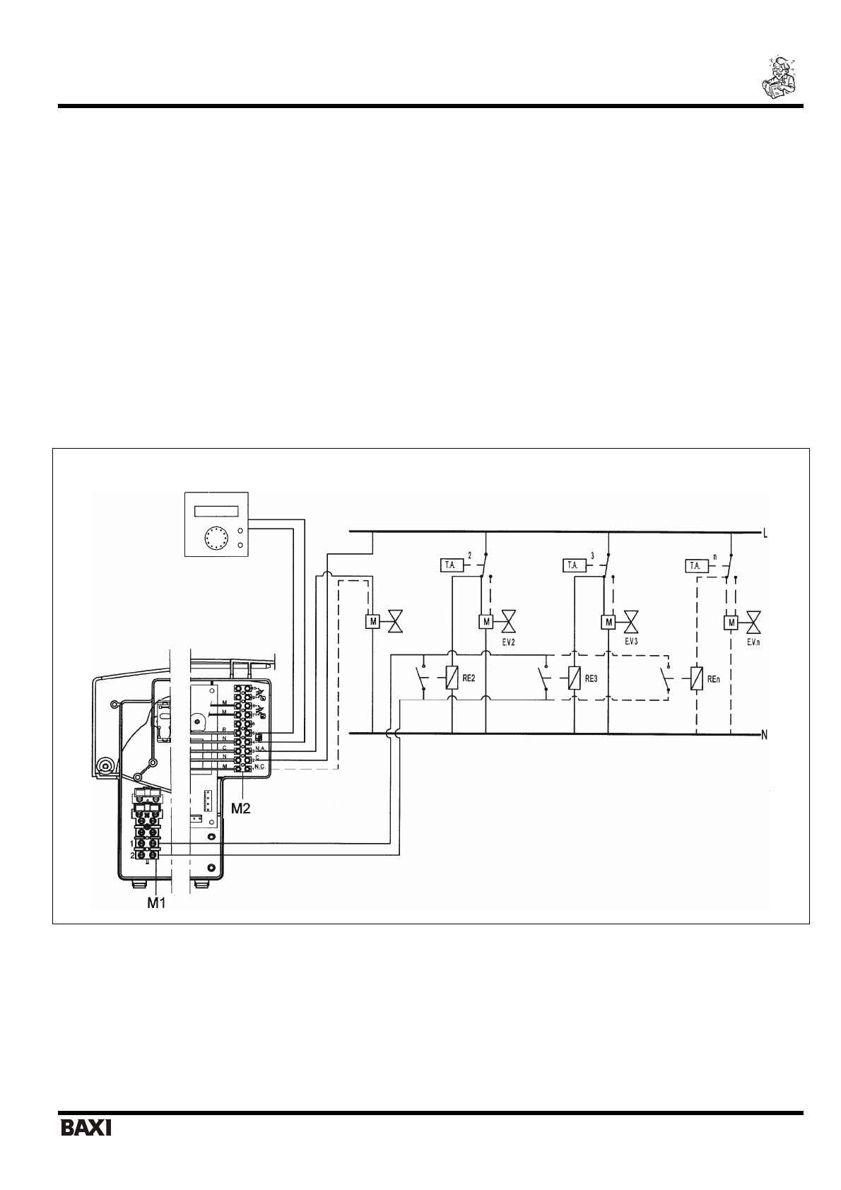
1
Зона
(QAA73)
1
Зона
QAA 73
2
Зона
Комнатный
термостат
3
Зона
Комнатный
термостат
N
Зона
Комнатный
термостат
Рис
. 15
Вариант
1:
установка
без
датчика
уличной
температуры
(
разветвленная
система
при
присоединенном
климатическом
регуляторе
QAA73)
Общая
температура
на
подаче
для
всех
зон
задается
при
помощи
регулятора
температуры
в
контуре
отопления
.
Ручка
регулирования
температуры
в
контуре
отопления
расположена
на
панели
управления
котла
(
рис
. 1,
позиция
6).
В
случае
одновременного
запроса
со
стороны
основной
зоны
,
контролируемой
устройством
QAA 73,
и
со
стороны
одной
из
вспомогательных
зон
температура
на
подаче
будет
максимальной
величиной
между
значением
,
установленным
на
устройстве
QAA 73,
и
значением
,
заданным
ручкой
регулирования
температуры
котла
.