Котел Baxi LUNA HT Residential (85-100 кВт) - инструкция пользователя по применению, эксплуатации и установке на русском языке. Мы надеемся, она поможет вам решить возникшие у вас вопросы при эксплуатации техники.
Если остались вопросы, задайте их в комментариях после инструкции.
"Загружаем инструкцию", означает, что нужно подождать пока файл загрузится и можно будет его читать онлайн. Некоторые инструкции очень большие и время их появления зависит от вашей скорости интернета.

Luna HT 1.850-1.1000
руководство
для
технического
персонала
газовые
настенные
котлы
30
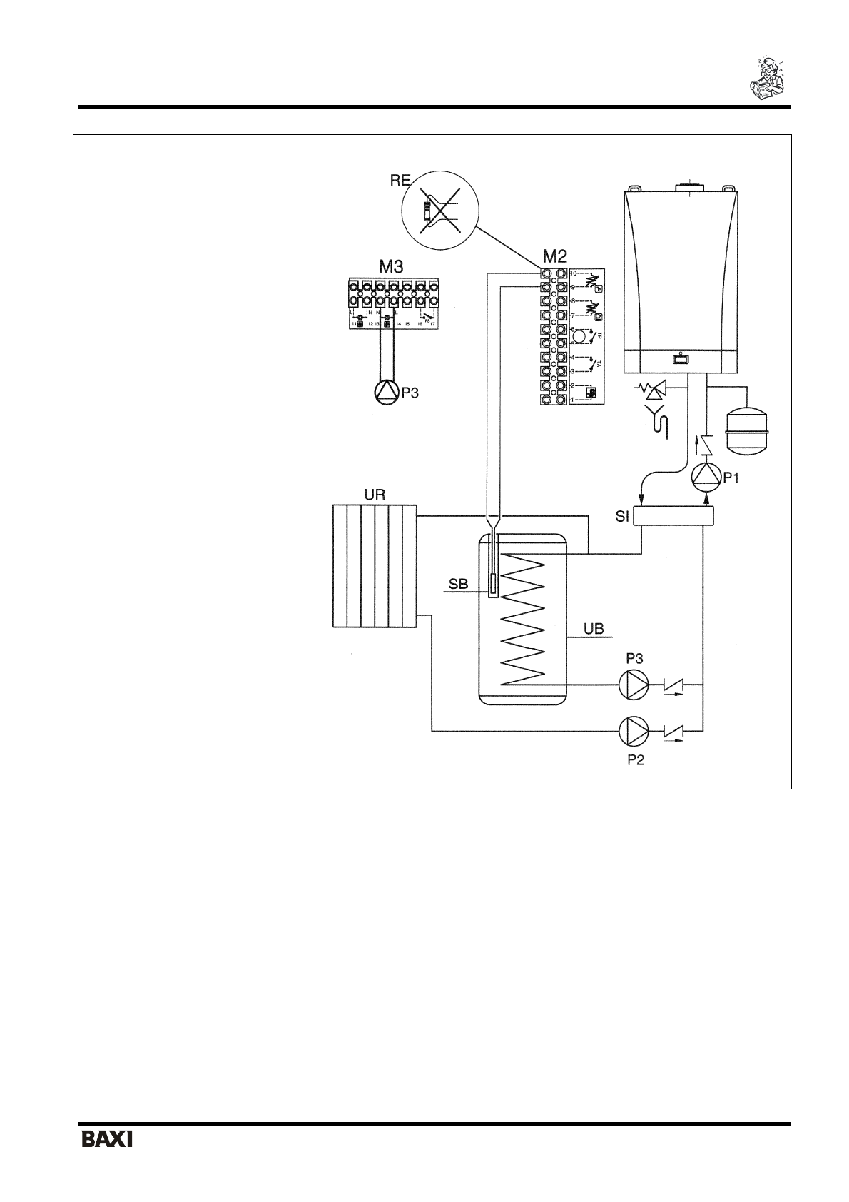
СХЕМА
ПРИСОЕДИНЕНИЯ
ВНЕШНЕГО
БОЙЛЕРА
Пояснения
UB
бойлер
UR
котел
с
контуром
отопления
M2,
М
3
клеммные
колодки
М
2
и
М
3
SB
датчик
NTC
приоритета
системы
ГВС
Р
1
насос
гидравлической
стрелки
Р
2
насос
системы
отопления
Р
3
Насос
системы
ГВС
SI
гидравлическая
стрелка
 
 
 
 
 
 
 
 
 
 
 
 
 
 
 
 
Рис
. 12
ВНИМАНИЕ
:
При
прямом
подключении
бойлера
к
котлу
необходимо
изменить
управление
насоса
Р
1.
Конфигурация
параметра
электронной
платы
Н
632=00000100 (
см
.
параграф
15).
Содержание
- 2 BAXI; Компания
- 3 СОДЕРЖАНИЕ
- 4 FERNOX Rigeneratore; Подготовка
- 8 параметр
- 9 Рис
- 12 Общие
- 13 FERNOX Protettivo; Установка
- 15 ВНИМАНИЕ
- 19 Внимание; = 15m L
- 23 Присоединение
- 25 LUNA HT; SIEMENS
- 26 PROG; «kt»
- 27 QA; без; климатическим; kt
- 28 сняв
- 29 NTC
- 30 Пояснения; SI
- 33 Таб
- 37 газ
- 39 Модель; NO; Ed. 1-02/10 Cod. 912.959.1
 
  
  
  
  
  
  
  
  
  
  
  
  
  
  
  
  
  
  
  
  
  
  
  
  
  
  
  
  
  
  
  
  
  
  
  
  
  
  
 











