Компрессоры Бежецк АСО К-25М 53851 - инструкция пользователя по применению, эксплуатации и установке на русском языке. Мы надеемся, она поможет вам решить возникшие у вас вопросы при эксплуатации техники.
Если остались вопросы, задайте их в комментариях после инструкции.
"Загружаем инструкцию", означает, что нужно подождать пока файл загрузится и можно будет его читать онлайн. Некоторые инструкции очень большие и время их появления зависит от вашей скорости интернета.

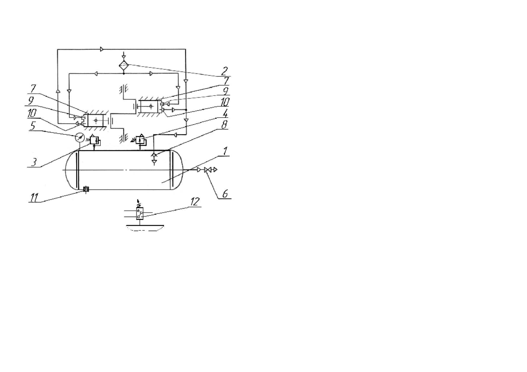
Рис
.10.
Схема
пневматическая
принципиальная
установки
ком
-
прессорной
моделей
К
-24
М
;
К
-25
М
1-
ресивер
; 2-
воздушный
фильтр
; 3-
клапан
предохранительный
;
4-
регулятор
давления
; 5-
манометр
контроля
давления
воздуха
;
6-
вентиль
раздаточный
; 7-
цилиндр
нагнетательный
;
8-
обратный
клапан
; 9-
клапан
всасывающий
;
10-
клапан
нагнетательный
; 11-
пробка
слива
конденсата
;
12-
реле
давления
для
установки
К
-25
М
взамен
поз
.4.
36
Предохранительный
клапан
служит
для
защиты
ресивера
от
превы
-
шения
давления
выше
допустимого
(
рис
. 7
а
)
для
установки
К
-24
М
и
(
рис
.
7
б
)
для
установки
К
-25
М
.
Предохранительный
клапан
одновременно
является
сигнализирующим
устройством
при
превышении
давления
в
ресивере
.
Клапан
(
рис
. 7
а
)
состоит
из
корпуса
2,
в
который
устанавливается
сед
-
ло
клапана
1,
золотника
11
со
вставкой
из
резины
3,
направляющей
втулки
10,
штока
4,
пружины
9,
сферической
шайбы
8,
регулировочной
гайки
6
и
контргайки
5.
Клапан
(
рис
. 7
б
)
состоит
из
корпуса
1,
в
который
устанавливается
ось
2
со
вставкой
из
резины
,
регулировочной
втулки
3,
пружины
4,
контргайки
5,
колпака
6.
Клапаны
регулируются
на
давление
срабатывания
0,75±0,05
МПа
.
При
повышении
давления
в
ресивере
выше
предельно
допустимого
золотник
(
рис
.7
а
)
или
ось
(
рис
. 7
б
)
сжимают
пружину
и
открывают
отверстия
в
сед
-
ле
или
корпусе
клапана
.
Падение
давления
в
ресивере
будет
продолжаться
до
тех
пор
,
пока
пружина
не
прижмет
золотник
или
ось
к
седлу
клапана
.
После
регулировки
на
заводе
-
изготовителе
предохранительные
клапаны
пломбируются
.
Реле
давления
рис
.8
установки
К
-25
М
предназначено
для
автоматиче
-
ского
включения
–
выключения
электродвигателя
установки
в
пределах
заданных
давлений
.
Тепловые
элементы
,
встроенные
в
реле
давления
,
за
-
щищают
электродвигатель
от
длительных
перегрузок
.
Реле
давления
позволяет
осуществлять
регулировку
давления
от
0,4
до
0,65
МПа
с
перепадами
от
0,2
до
0,3
МПа
.
Принцип
работы
реле
давления
зарубежных
фирм
основан
на
сравне
-
нии
сил
,
возникающих
от
давления
сжатого
воздуха
,
передаваемого
мем
-
браной
и
сил
упругой
деформации
пружины
.
Для
ручного
управления
дви
-
гателем
установки
на
реле
имеется
переключатель
.
Настройка
реле
М
DR 3/11 (
рис
. 8)
осуществляется
следующим
обра
-
зом
:
-
снять
защитный
кожух
;
-
отрегулировать
диапазон
рабочего
давления
(
Р
отк
.
и
Р
вкл
.
) –
для
этого
вращать
болт
,
сжимая
или
отпуска
пружину
большего
диаметра
;
-
отрегулировать
величину
перепада
(
∆Р
)
между
давлением
отключения
(
Р
отк
.
)
и
давлением
включения
(
Р
вкл
.
) –
для
этого
вращать
болт
,
сжимая
или
отпуская
пружину
меньшего
диаметра
.
4.1.3.
Нагнетательный
трубопровод
установки
представляет
собой
гну
-
тую
стальную
трубу
с
условным
проходом
не
менее
15
мм
с
приваренным
фланцем
для
крепления
трубопровода
к
компрессорной
головке
через
про
-
кладку
.
На
трубопровод
установлен
обратный
клапан
(
рис
. 9),
который
препятствует
обратному
воздействию
сжатого
воздуха
из
ресивера
на
ком
-
прессорную
головку
при
ее
останове
.
5











