Страница 2 - BAXI
Уважаемый покупатель ! Мы убеждены , что приобретенное Вами изделие будет соответствовать всем Вашим требованиям . Приобретение одного из изделий BAXI отвечает вашим ожиданиям : хорошая работа , простота и легкость пользования . Сохраните это руководство , и пользуйтесь им в случае возникновения как...
Страница 3 - СОДЕРЖАНИЕ; стр; EC
ECO i – Fi содержание 3 газовые настенные котлы СОДЕРЖАНИЕ Руководство для пользователя стр 1. Подготовка к установке ………………………………………………………………………………….. 4 2. Подготовка к первому пуску …………………………………………………………………………….. 4 3. Пуск котла ………………………………………………………………………………………………….. 4 4. Регулирование температу...
Страница 4 - ECO i – Fi; Руководство
ECO i – Fi руководство для пользователя 4 газовые настенные котлы Руководство для пользователя 1. Подготовка к установке Котел предназначен для нагрева воды не выше температуры кипения при атмосферном давлении . Он подключается к системе отопления и к системе приготовления горячей воды в соответстви...
Страница 6 - Кодировка
ECO i – Fi руководство для пользователя 6 газовые настенные котлы Если котел не используется в зимний период и существует опасность замерзания , Вы можете использовать в системе отопления незамерзающие жидкости - антифризы . В инструкциях производителя антифриза должно быть указано , что данный анти...
Страница 8 - Установка
ECO i – Fi руководство для технического персонала 8 газовые настенные котлы • Убедиться , что в дымоходе имеется достаточная тяга , отсутствуют сужения , и нет поступления посторонних продуктов сгорания , за исключением тех случаев , когда дымоход специально спроектирован для обслуживания нескольких...
Страница 9 - Габаритные
ECO i – Fi руководство для технического персонала 9 газовые настенные котлы 4. Габаритные размеры котла ECO 240 i ECO 240 Fi, ECO 280 Fi, ECO 1.240 Fi ECO 280 i Рис . 8
Страница 10 - для; Коаксиальный
ECO i – Fi руководство для технического персонала 10 газовые настенные котлы 5. Установка дымохода и воздуховода ( для моделей ECO 240 Fi, ECO 1.240 Fi, ECO 280 Fi) Ниже описываются поставляемые в качестве аксессуаров трубы и крепления для котлов с закрытой камерой сгорания и принудительной вытяжкой...
Страница 11 - Варианты
ECO i – Fi руководство для технического персонала 11 газовые настенные котлы Варианты горизонтальной установки наконечника дымохода Варианты установки при присоединении к общему дымоходу (LAS - система ) Варианты вертикальной установки наконечника дымохода Такая установка может быть выполнена как на...
Страница 16 - Заключительные
ECO i – Fi руководство для технического персонала 16 газовые настенные котлы 9.3. РЕГУЛИРОВКА ТЕПЛОВОЙ МОЩНОСТИ ТОЛЬКО В КОНТУРЕ ОТОПЛЕНИЯ . Если имеется также контур ГВС , то существует возможность отдельной регулировки тепловой мощности только в контуре отопления . При этом максимальная мощность к...
Страница 17 - Таблицы
ECO i – Fi руководство для технического персонала 17 газовые настенные котлы 10. Таблицы Расход газа - параметры форсунок - давление на горелках Таблица 1. Давление на горелке и полезная тепловая мощность ECO 240 Fi - 1.240 Fi ECO 240 i мбар G20 мбар G30 мбар G31 кВт кал / час мбар G20 мбар G30 мбар...
Страница 18 - Устройства
ECO i – Fi руководство для технического персонала 18 газовые настенные котлы Таблица 3. Потребление газа для всех моделей ( при 15° С , 1013 мбар ) ECO 240 Fi- 1.240 Fi - ECO 240 i ECO 280 i ECO 280 Fi Тип газа G20 G30 G31 G20 G30 G31 G20 G31 При макс . давлении 2,78 м 3 / ч 2,1 кг / ч 2,0 кг / ч 3,...
Страница 21 - Важная
ECO i – Fi руководство для технического персонала 21 газовые настенные котлы 17. Демонтаж вторичного теплообменника системы ГВС Пластинчатый теплообменник системы ГВС сделан из нержавеющей стали и легко снимается при помощи отвертки следующим образом : - если возможно , слейте воду только из котла ч...
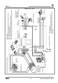
Страница 22 - Функциональные; Модель
ECO i – Fi руководство для технического персонала 22 газовые настенные котлы 19. Функциональные схемы Модель ECO 240 I – ECO 280 i Обозначения : 7- манометр 8- запорный газовый кран ( поставляется отдельно ) 9- запорный кран с фильтром на входе холодной воды ( поставляется отдельно ) 10- гидравличес...
Страница 24 - Схемы
ECO i – Fi руководство для технического персонала 24 газовые настенные котлы 20. Схемы электрических соединений Модель ECO 240 i – ECO 280 i Обозначения : СМ 2 = пе рем ы чка для перевода котла на дру гой тип газа M3 = ра зъем програм ма тора Р 3 = настрой ка мак симал ьной мощно сти отопления СМ 1 ...
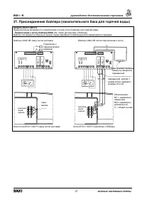
Страница 28 - Подключение
ECO i – Fi руководство для технического персонала 28 газовые настенные котлы - Подключение к котлу BAXI бойлеров других производителей ЦЕПЬ С ТРЕХХОДОВЫМ КЛАПАНОМ И ПРУЖИННЫМ ВОЗВРАТОМ ЦЕПЬ С ТРЕХХОДОВЫМ КЛАПАНОМ И ДВОЙНЫМ ПИТАНИЕМ Подключен к переключателю режимов котел клеммная колодка для подключ...
Страница 29 - Присоединение
ECO i – Fi руководство для технического персонала 29 газовые настенные котлы 22. Присоединение датчика уличной температуры В котле предусмотрена возможность присоединения датчика наружной температуры ( поставляется по отдельному заказу ). Для присоединения руководствуйтесь приведенным ниже рисунком ...
Страница 33 - Технические
ECO i – Fi руководство для технического персонала 33 газовые настенные котлы 24. Технические данные ECO 240 i 240 Fi 1.240 Fi 280 i 280 Fi Максимальная потребляемая тепловая мощность кВт 26,3 26,3 26,3 31,1 32,6 Минимальная потребляемая тепловая мощность кВт 10,6 10,6 10,6 11,9 11,9 кВт 24 24 24 28 ...