Бортовые компьютеры ШТАТ Шеви Вектор-L - инструкция пользователя по применению, эксплуатации и установке на русском языке. Мы надеемся, она поможет вам решить возникшие у вас вопросы при эксплуатации техники.
Если остались вопросы, задайте их в комментариях после инструкции.
"Загружаем инструкцию", означает, что нужно подождать пока файл загрузится и можно будет его читать онлайн. Некоторые инструкции очень большие и время их появления зависит от вашей скорости интернета.

маршрутный бортовой компьютер ШТАТ Шеви ВЕКТОР-Л
6
УСТАНОВКА БК НА АВТОМОБИЛИ С БКЛ (БЛОК КОНТРОЛьНЫХ ЛАМП) дО 2009 Г.
ПЕРЕД НАЧАЛОМ РАБОТЫ ОТКЛЮЧИТЕ КЛЕММУ “МАССА” ОТ АККУМУЛЯТОРНОй БАТАРЕИ!
4.1 Извлеките БКЛ (поз. 6) (см. Рис.5) из панели приборов и отсоедините его разъём. В дальнейшей эксплуатации автомобиля БКЛ не
понадобится, поэтому его можно убрать в комплект запчастей.
4.2 Снимите пластиковый щиток панели приборов, для чего:
а. Извлеките декоративные заглушки (поз. 1) и (поз. 2) (см. Рис.5).
б. Выверните 2 самонарезающих винта, расположенных под ними.
в. Выверните 2 самонарезающих винта (поз. 3, Рис.5), расположенных вертикально над комбинацией приборов.
г. Аккуратно извлеките щиток панели приборов, начиная с правого угла (слева находится направляющая в виде “язычка”, а в районе поз.
7 (см. Рис.5) с обратной стороны щитка панели приборов находится “защёлка”).
д. Отсоедините колодки жгута проводов от переключателей, запомнив их последовательность, чтобы не перепутать при сборке щитка
панели приборов.
4.3 Снимите комбинацию приборов, для чего:
а. Выверните 2 самонарезающих винта, удерживающих комбинацию приборов.
б. Выньте её, отсоединив колодки жгута проводов.
4.4 Подключение жгута №1. (см. Рис.13).
Рис. 12 Схема подключения жгута №2 для а/м 55-й комплектации c заглушкой (без АБС и ПБ) с 2009 г.
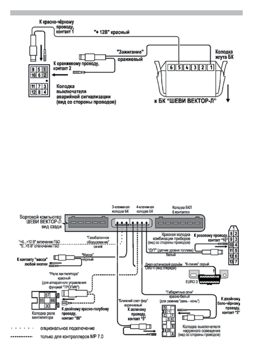
Рис. 13 Схема подключения жгута №1 и №3 для а/м c БКЛ до 2009 г.
Содержание
- 2 маршрутный бортовой компьютер ШТАТ Шеви ВЕКТОР-Л; ТЕХНИЧЕСКИЕ ХАРАКТЕРИСТИКИ; Средний ток потребления
- 3 Внимание! В случае отсутствия колодок на
- 4 понадобится, поэтому её можно убрать в комплект запчастей.
- 5 колодок на коричневом проводе, подключение произвести скруткой.; Рис. 11 Схема подключения; жгутов No1 и No3
- 6 УСТАНОВКА БК НА АВТОМОБИЛИ С БКЛ (БЛОК КОНТРОЛьНЫХ ЛАМП) дО 2009 Г.; понадобится, поэтому его можно убрать в комплект запчастей.; Рис. 13 Схема подключения жгута No1 и No3 для а/м c БКЛ до 2009 г.
- 8 НАСТРОйКИ БК ПОСЛЕ УСТАНОВКИ И ПОдКЛЮЧЕНИЯ
- 9 МАРШРУТНЫй КОМПьЮТЕР
- 15 ИНСТРУКЦИЯ ПО ПРОГРАММИРОВАНИЮ БК
- 16 ВОзМОЖНЫЕ НЕИСПРАВНОСТИ; НЕИСПРАВНОСТь; СЕРТИФИКАТ СООТВЕТСТВИЯ; “ШТАТ ШЕВИ ВЕКТОР-Л”

Когда и как включается режим плазмер
Добрый день. Приобрёл бк штат шеви вектор L 1. 10 , серый провод по инструкции нужно подключить к диагностической клодки контакт 7, на седьмом контакте в моей колодке нет контакта, подключил к шестому, при запуске диагностики загорается «устанавливается связь с ЭБУ», но связь не устанавливается и ни какие показания по расходу топлива, пробегу, температуре двигателя не показывает. Машина нива тревел 2022г выпуска. Подскажите, что делать?