Ресанта ТГП-15000 67/1/14 - Инструкция по эксплуатации

Ресанта ТГП-15000 67/1/14

Обогреватель Ресанта ТГП-15000 67/1/14 - инструкция пользователя по применению, эксплуатации и установке на русском языке. Мы надеемся, она поможет вам решить возникшие у вас вопросы при эксплуатации техники.

Если остались дополнительные вопросы — свяжитесь с нами через контактную форму.

1 Страница 1
2 Страница 2
3 Страница 3
4 Страница 4
5 Страница 5
6 Страница 6
7 Страница 7
8 Страница 8
9 Страница 9
10 Страница 10
11 Страница 11
12 Страница 12
13 Страница 13
14 Страница 14
15 Страница 15
16 Страница 16
17 Страница 17
Страница: / 17

Содержание:

  • Страница 4 – Содержание
  • Страница 6 – Запуск
  • Страница 7 – Техническое
Загрузка инструкции

Инструкция
по эксплуатации

Газовая тепловая пушка Ресанта ТГП-15000

Цены на товар на сайте:

http://www.vseinstrumenti.ru/klimat/teplovye_pushki/gazovye/resanta/tgp-15000/

Отзывы и обсуждения товара на сайте:

http://www.vseinstrumenti.ru/klimat/teplovye_pushki/gazovye/resanta/tgp-15000/#tab-Responses

"Загрузка инструкции" означает, что нужно подождать пока файл загрузится и можно будет его читать онлайн. Некоторые инструкции очень большие и время их появления зависит от вашей скорости интернета.

Краткое содержание

Страница 4 - Содержание

Содержание Меры безопасности и предосторожности ...................................................................................4 Подготовка к работе ......................................................................................................................5 Инструкция по эксплуатации ...

Страница 6 - Запуск

Рис .2 • Не применяйте ТГП в подвальных помещениях или ниже уровня грунта . • В случай поломки обращайтесь в центры технической поддержки . • После использования ТГП перекройте подачу газа . • Газовые шланги не должны подвергаться скручиванию . • Замена газового баллона должна осуществляться в соотв...

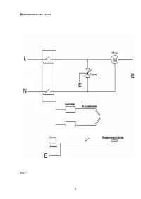
Страница 7 - Техническое

• Отрегулируйте подачу газа в соответствии с желаемой тепловой мощностью , вращая ручку крана против часовой стрелки для ее увеличения , или по часовой стрелке для ее уменьшения . Рис . 3 Рис . 4 Рис . 5 Внимание Если зажигание не произошло сразу , то прежде чем повторить операцию , убедитесь в том ...

Характеристики

Другие модели - Обогреватели Ресанта

Все обогреватели Ресанта