Ресанта ТГП-50000 67/1/16 - инструкции и руководства

model-name

Обогреватель Ресанта ТГП-50000 67/1/16 - инструкции пользователя по применению, эксплуатации и установке на русском языке читайте онлайн в формате pdf

1 Page 1
2 Page 2
3 Page 3
4 Page 4
5 Page 5
6 Page 6
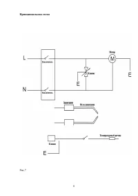
7 Page 7
8 Page 8
9 Page 9
10 Page 10
11 Page 11
12 Page 12
13 Page 13
14 Page 14
15 Page 15
16 Page 16
17 Page 17

Краткое содержание

Страница 4 - Содержание

Содержание Меры безопасности и предосторожности ...................................................................................4 Подготовка к работе ......................................................................................................................5 Инструкция по эксплуатации ...

Страница 6 - Запуск

Рис .2 • Не применяйте ТГП в подвальных помещениях или ниже уровня грунта . • В случай поломки обращайтесь в центры технической поддержки . • После использования ТГП перекройте подачу газа . • Газовые шланги не должны подвергаться скручиванию . • Замена газового баллона должна осуществляться в соотв...

Страница 7 - Техническое

• Отрегулируйте подачу газа в соответствии с желаемой тепловой мощностью , вращая ручку крана против часовой стрелки для ее увеличения , или по часовой стрелке для ее уменьшения . Рис . 3 Рис . 4 Рис . 5 Внимание Если зажигание не произошло сразу , то прежде чем повторить операцию , убедитесь в том ...

Ресанта Обогреватели Инструкции