Магнитолы Alpine IVA-D800R - инструкция пользователя по применению, эксплуатации и установке на русском языке. Мы надеемся, она поможет вам решить возникшие у вас вопросы при эксплуатации техники.
Если остались вопросы, задайте их в комментариях после инструкции.
"Загружаем инструкцию", означает, что нужно подождать пока файл загрузится и можно будет его читать онлайн. Некоторые инструкции очень большие и время их появления зависит от вашей скорости интернета.

92
-RU
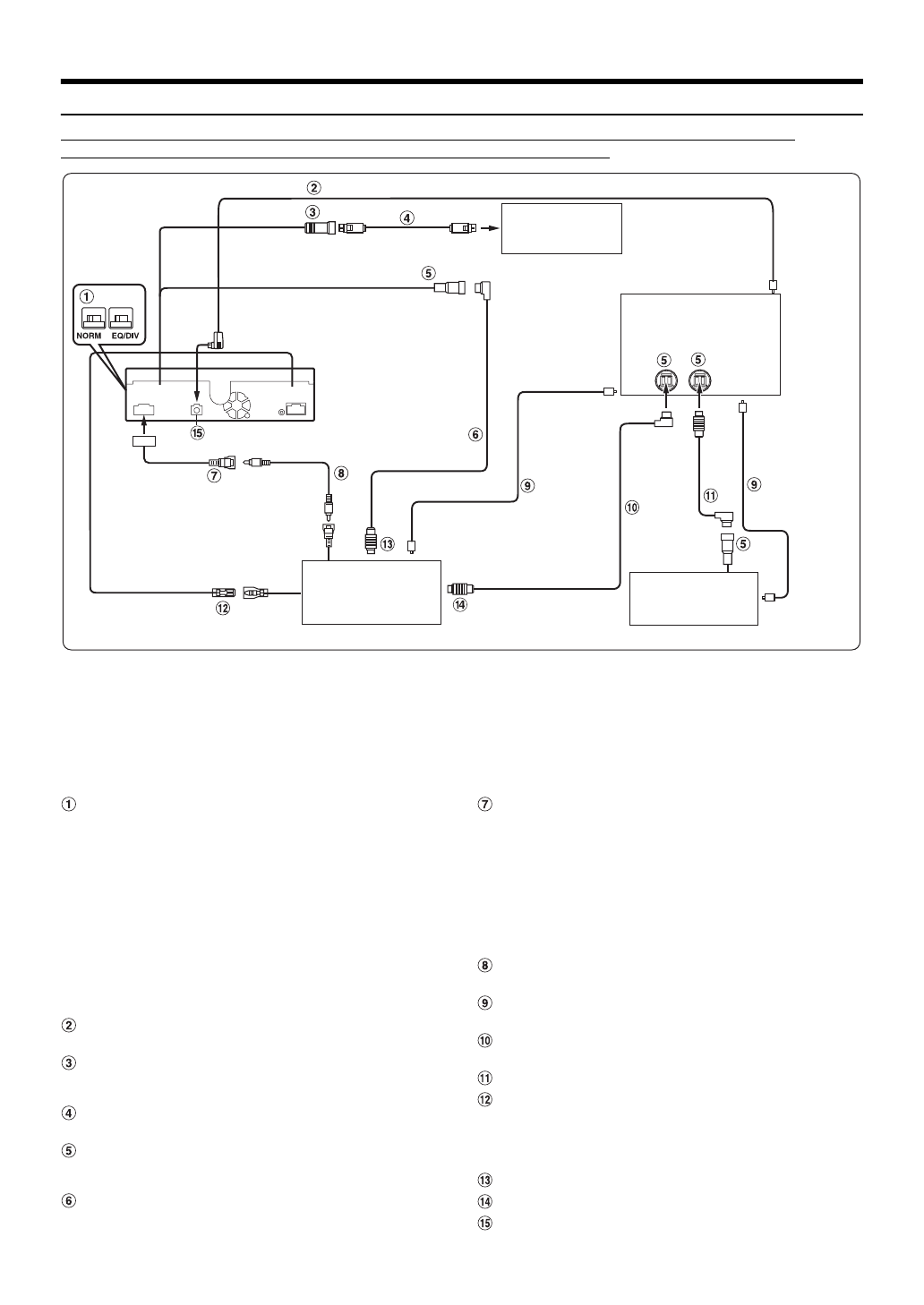
Пример системы
Подключите совместимый с шиной Ai-NET аудиопроцессор (поддерживающий цифровое оптическое
подключение), систему навигации, проигрыватель DVD-дисков и чейнджер.
•
При подключении совместимого с цифровым оптическим входом устройства необходимо установить режим работы
этого устройства. См. “Настройка цифрового выхода” (стр. 48).
При использовании оптического кабеля соблюдайте следующие меры предосторожности.
•
Не скручивайте оптический кабель витками с радиусом менее 30 мм.
•
Не устанавливайте предметы на оптический кабель.
•
Не сгибайте оптический кабель под острым углом.
Навигационная система
(приобретается
дополнительно)
Входной цифровой
оптический разъем
(для главного блока)
Аудиопроцессор (Ai-NET)
(поддерживающий цифровое
оптическое подключение)
(приобретается дополнительно)
Входной цифровой
оптический разъем
(для проигрывателя
DVD-дисков)
Кабель
Ai-NET
Входной
цифровой
оптический
разъем (для
чейнджера)
*
Оптический
кабель
Кабель
Ai-NET
CD-чейнджер (Ai-NET)
(приобретается
дополнительно)
*
Подключайте только совместимый с цифровым оптическим входом чейнджер
Видеопроигрыватель DVD-
дисков (Ai-NET) (DVA-5210 и
т. д.) (приобретается
дополнительно)
Оптический кабель
REMOTE IN
REMOTE OUT
(белый/
коричневый)
(белый/
коричневый)
(Желтый)
Кабель Ai-NET
(Желтый)
Оптический цифровой кабель (KWE-610A)
NVE-N099P и т. д.
Переключатель систем
При подключении эквалайзера или аудиопроцессора
через Ai-NET переместите два переключателя в
положение EQ/DIV. Если процессор не подключен,
оставьте переключатель в положении NORM.
Переместите оба переключателя влево, чтобы
установить их в положение NORM.
Переместите оба переключателя вправо, чтобы
установить их в положение EQ/DIV
(если смотреть на переднюю панель).
•
Не устанавливайте эти два переключателя в разные
положения.
•
Перед изменением положения переключателя не забудьте
выключить питание устройства.
Оптический цифровой кабель (KWE-610A)
(приобретается дополнительно)
Входной разъем RGB (черный)
Подключите к выходному разъему RGB системы
навигации.
Кабель RGB (поставляется в комплекте с
системой навигации)
Разъем Ai-NET
Подключите этот вывод к выходному или входному
разъему другого устройства с поддержкой шины Ai-NET.
Кабель Ai-NET (в комплекте с
видеопроигрывателем DVD-дисков)
Разъем RCA видеовхода/входа камеры
(AUX/CAMERA IN) (желтый)
Используется для входа видеосигнала AUX или при
подключении камеры заднего вида с помощью
выходного разъема RCA.
•
Если этот разъем используется в качестве обычного
входного видеоразъема AUX, задайте в разделе “Настройка
входа режима камеры заднего вида” (стр. 46) значение,
отличное от “AUX”, и задайте для параметра “AUX1 IN”
значение ON в разделе “Настройка режима AUX”.
Удлинитель RCA (в комплекте с
видеопроигрывателем DVD-дисков)
Оптический кабель (приобретается
дополнительно)
Кабель Ai-NET (в комплекте с
аудиопроцессором)
Кабель Ai-NET (в комплекте с CD-чейнджером)
Выход дистанционного управления (белый/
коричневый)
Подключите этот выход к входу дистанционного
управления. Этот разъем используется для вывода
управляющих сигналов дистанционного управления.
К разъему Ai-NET (серый)
К разъему Ai-NET (черный)
Разъем цифрового выхода (оптический)
Содержание
- 3 РУССКИЙ; эксплуатации; ПРЕДУПРЕЖДЕНИЕ; Диски, воспроизводимые на этом; Приступая к работе
- 7 Инструкция по эксплуатации; НЕ РАЗБИРАТЬ И НЕ ИЗМЕНЯТЬ.
- 9 Диски, воспроизводимые; Воспроизводимые диски
- 10 ALL
- 11 Терминология дисков; Заглавие; Обращение с USB-накопителями; ВНИМАНИЕ
- 12 Обращение с переносным аудиоплеером
- 13 Комплектация
- 14 Инициализация системы; Открытие и закрытие монитора
- 15 Настройка уровня громкости; Нажмите кнопку SOURCE/; Работа с сенсорной панелью
- 16 Нажмите необходимую цифровую кнопку.
- 17 Прослушивание радио; Радио
- 18 Прием информации о ситуации; Работа RDS
- 19 Режим RDS SETUP; Режим приоритетного приема новостей
- 20 Воспроизведение; Приостановка воспроизведения; Повторное воспроизведение; воспроизведения текущей звуковой дорожки.
- 21 случайной последовательности)
- 22 Терминология
- 23 Воспроизведение диска; Отображение экрана режима DVD; Меры предосторожности
- 24 В случае отображения экрана меню
- 25 Коснитесь кнопки [TOP MENU] на основном экране; Поиск по программе; Отображение экрана главного меню
- 26 Остановка воспроизведения; вернуться к нормальному воспроизведению.; Во время воспроизведения нажмите кнопку [; Во время воспроизведения нажмите кнопку
- 27 Замедленное воспроизведение; Выбор папки
- 29 Нажмите кнопку PAGE [; Выберите элемент меню для его подтверждения.
- 30 Информация о дисках DivX; Настройка звука
- 34 Режим штатного CD-проигрывателя; Функция одновременного
- 35 Отмена функции “Simultaneous”; Настройка
- 36 Изменение настроек языка
- 39 Изменение настроек экрана ТВ
- 40 Коснитесь строки заголовка Source Setup.; Отображение времени RDS; Настройка источника; Настройка радио
- 41 Регулировка уровней сигналов источников; Настройка PI Seek; Коснитесь строки заголовка Display Setup.; Настройка дисплея; Изменение угла наклона монитора
- 42 Настройка подсветки дисплея; Выбор цвета подсветки шрифта
- 43 Операция настройки Visual EQ; Visual EQTM; Настройка яркости
- 44 Коснитесь строки заголовка General Setup.; Общие настройки
- 45 Настройка времени; Настройка летнего времени; Переключение на русский шрифт
- 46 Коснитесь строки заголовка System Setup.; Системные настройки; Настройка режима прерывания; Переключение функции датчика ДУ
- 47 Настройка режима навигации; Настройка прерывания навигации; Настройка режима AUX
- 48 Переключение системы входного видеосигнала; Настройка цифрового выхода
- 49 Настройка режима MultEQ; Коснитесь строки заголовка IMPRINT Setup.; Настройка акустических параметров; Коснитесь строки заголовка Audio Setup.; Работа с; Выполните действия 1-4, чтобы выбрать один из
- 50 система
- 51 Настройка единиц временной
- 52 Сохранение настроек в памяти
- 53 Информация о временной коррекции; Находясь в точке прослушивания (сиденье; переднее левое сиденье
- 54 Частота раздела
- 55 Процедура настройки; ] или строки заголовка
- 56 Настройка компрессора низких частот; Настройка регулировки низких частот
- 57 Настройка кроссовера
- 58 Регулировка фазы; Настройка динамиков
- 59 Настройка уровней динамиков (Output Level); Выберите характеристику динамика с помощью; Настройка Dolby Digital
- 60 Настройка перед использованием; Настройка уровня DVD
- 61 Настройка BLUETOOTH; Операция настройки BLUETOOTH
- 62 Настройка режима поиска; О функции телефона “Свободные руки”
- 63 Прием вызова; Завершение вызова; Функция повторного набора; Во время вызова коснитесь кнопки; Журнал вызовов
- 65 Фу; Повторный вызов аудиоисточника BLUETOOTH; Выбор нужной композиции; Пауза; ] для перехода на экран выбора; Использование BLUETOOTH Audio
- 66 Навигационная система; Использование с док-станцией; Дополнительное
- 67 Операции с
- 68 дисков (приобретается
- 69 Коснитесь кнопки BANK [
- 70 Нажмите поочередно кнопки; Поиск нужной композиции; Коснитесь строки заголовка Artists.; Поиск по имени исполнителя
- 71 Выбор нужной папки
- 72 выбрать требуемую композицию.
- 73 Коснитесь строки заголовка; Функция прямого поиска
- 74 Воспроизведение в случайном
- 76 О дисках DVD; Несколько аудиодорожек; Информация; Диски DVD
- 77 Dolby Digital; DTS; Dolby Pro Logic II; Уровни рейтинга (защита от просмотра детьми)
- 84 Индикаторы в режиме iPod
- 85 Технические характеристики; CLASS 1
- 86 Установка и соединения; Предупреждение
- 87 Установка; Установка монитора; Удаление; Осторожно
- 88 Установка с помощью кронштейна автомобиля.
- 89 Соединения
- 92 Пример системы; Переключатель систем
- 95 Разъем RCA видеовхода/входа камеры