EuroPower EPS 40 TDE - Инструкция по эксплуатации

EuroPower EPS 40 TDE

Генератор EuroPower EPS 40 TDE - инструкция пользователя по применению, эксплуатации и установке на русском языке. Мы надеемся, она поможет вам решить возникшие у вас вопросы при эксплуатации техники.

Если остались дополнительные вопросы — свяжитесь с нами через контактную форму.

1 Страница 1
2 Страница 2
3 Страница 3
4 Страница 4
5 Страница 5
6 Страница 6
7 Страница 7
8 Страница 8
9 Страница 9
10 Страница 10
11 Страница 11
12 Страница 12
13 Страница 13
14 Страница 14
15 Страница 15
16 Страница 16
17 Страница 17
18 Страница 18
19 Страница 19
20 Страница 20
21 Страница 21
22 Страница 22
23 Страница 23
24 Страница 24
Страница: / 24

Содержание:

  • Страница 2 – YH
  • Страница 4 – EUROPOWER
  • Страница 7 – IIA «
  • Страница 12 – ПОЛЬЗОВАНИЕ
  • Страница 15 – CEE
  • Страница 16 – ЭЛЕКТРИЧЕСКИЕ
  • Страница 17 – ВИД; Бак
Загрузка инструкции

EUROPOWER

РУКОВОДСТВО

ДЛЯ

ПОЛЬЗОВАТЕЛЯ

www.EUROPOWERGenerators.com

EPS32DE KU/LS-EPS33TDE KU/LS-EPS33TDE KU/MA-EPS40TDE KU/LS-EPS40TDE KU/MA

Стр

.1/19

Datum:

07/12/2010

Rev.:

04

Uitv: TU

Goedkeurder:

YH

Ref: EPS32DE_33TDE_EPS40TDE-04052010rev04-RU.doc

EPS32DE

EPS32DE

EPS32DE

EPS32DE ---- EPS33TDE

EPS33TDE

EPS33TDE

EPS33TDE ---- EPS40TDE

EPS40TDE

EPS40TDE

EPS40TDE


Содержание

:


0.

ВВЕДЕНИЕ

1.

МЕРЫ

БЕЗОПАСНОСТИ

2.

ИДЕНТИФИКАЦИОННАЯ

ТАБЛИЧКА

,

ЭТИКЕТКА

«

ЗВУКОВАЯ

МОЩНОСТЬ

»

И

ПИКТОГРАММЫ

3.

КРАТКОЕ

ОПИСАНИЕ

ЭЛЕКТРОАГРЕГАТОВ

4.

ОПИСАНИЕ

ПАНЕЛИ

КОНТРОЛЯ

И

УПРАВЛЕНИЯ

5.

ПОЛЬЗОВАНИЕ

ЭЛЕКТРОАГРЕГАТОМ

6.

ВСТРОЙКА

АГРЕГАТА

7.

ПЕРЕЧЕНЬ

ДЕТАЛЕЙ

8.

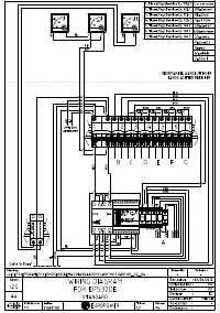
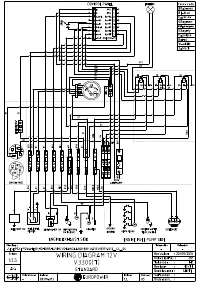
ЭЛЕКТРИЧЕСКИЕ

СХЕМЫ

9.

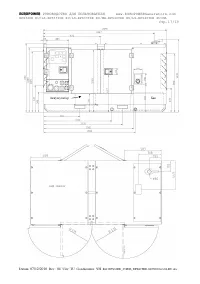
ГАБАРИТНЫЕ

РАЗМЕРЫ

10.

УХОД

ЗА

АГРЕГАТОМ

11.

ПЕРЕВОЗКА

И

ХРАНЕНИЕ










ПЕРЕВОД

ОРИГИНАЛЬНОГО

«

РУКОВОДСТВА

ДЛЯ

ПОЛЬЗОВАТЕЛЯ

»

"Загрузка инструкции" означает, что нужно подождать пока файл загрузится и можно будет его читать онлайн. Некоторые инструкции очень большие и время их появления зависит от вашей скорости интернета.

Краткое содержание

Страница 2 - YH

EUROPOWER РУКОВОДСТВО ДЛЯ ПОЛЬЗОВАТЕЛЯ www.EUROPOWERGenerators.com EPS32DE KU/LS-EPS33TDE KU/LS-EPS33TDE KU/MA-EPS40TDE KU/LS-EPS40TDE KU/MA Стр .2/19 Datum: 07/12/2010 Rev.: 04 Uitv: TU Goedkeurder: YH Ref: EPS32DE_33TDE_EPS40TDE-04052010rev04-RU.doc 0. ВВЕДЕНИЕ Чтобы наш электроагрегат надёжно про...

Страница 4 - EUROPOWER

EUROPOWER РУКОВОДСТВО ДЛЯ ПОЛЬЗОВАТЕЛЯ www.EUROPOWERGenerators.com EPS32DE KU/LS-EPS33TDE KU/LS-EPS33TDE KU/MA-EPS40TDE KU/LS-EPS40TDE KU/MA Стр .4/19 Datum: 07/12/2010 Rev.: 04 Uitv: TU Goedkeurder: YH Ref: EPS32DE_33TDE_EPS40TDE-04052010rev04-RU.doc оборудования » Европейского Союза . А этикетка «...

Страница 7 - IIA «

EUROPOWER РУКОВОДСТВО ДЛЯ ПОЛЬЗОВАТЕЛЯ www.EUROPOWERGenerators.com EPS32DE KU/LS-EPS33TDE KU/LS-EPS33TDE KU/MA-EPS40TDE KU/LS-EPS40TDE KU/MA Стр .7/19 Datum: 07/12/2010 Rev.: 04 Uitv: TU Goedkeurder: YH Ref: EPS32DE_33TDE_EPS40TDE-04052010rev04-RU.doc 3. КРАТКОЕ ОПИСАНИЕ ЭЛЕКТРОАГРЕГАТОВ EPS32DE EPS...

Характеристики

Другие модели - Генераторы EuroPower

Все генераторы EuroPower