EuroPower EP 193 DE - Инструкция по эксплуатации

EuroPower EP 193 DE

Генератор EuroPower EP 193 DE - инструкция пользователя по применению, эксплуатации и установке на русском языке. Мы надеемся, она поможет вам решить возникшие у вас вопросы при эксплуатации техники.

Если остались дополнительные вопросы — свяжитесь с нами через контактную форму.

1 Страница 1
2 Страница 2
3 Страница 3
4 Страница 4
5 Страница 5
6 Страница 6
7 Страница 7
8 Страница 8
9 Страница 9
10 Страница 10
11 Страница 11
12 Страница 12
13 Страница 13
14 Страница 14
15 Страница 15
16 Страница 16
17 Страница 17
18 Страница 18
19 Страница 19
20 Страница 20
21 Страница 21
22 Страница 22
23 Страница 23
24 Страница 24
25 Страница 25
Страница: / 25

Содержание:

  • Страница 2 – ВВЕДЕНИЕ
  • Страница 3 – EUROPOWER
  • Страница 6 – КРАТКОЕ
  • Страница 7 – AVR –
  • Страница 10 – EUROPOWER Generators.; детали
  • Страница 11 – Sincro GK2MBL; ПАНЕЛЬ
  • Страница 13 – ПЕРЕВОЗКА
Загрузка инструкции

EUROPOWER

РУКОВОДСТВО

ДЛЯ

ПОЛЬЗОВАТЕЛЯ

www.EUROPOWERGenerators.com

EP193DE KU/S-EP243TDE KU/MA-EP32DE KU/LS-EP32DE KU/MA-EP33TDE KU/LS-
EP33TDE KU/MA-EP40TDE KU/LS-EP40TDE KU/MA

Стр

.1/13

Datum: 06/10/2011 Rev.: 02 Uitv :TU Goedkeurder: YH

Ref:

EP193DE-243TDE-32DE-33TDE-40TDE-061011rev02.RU.doc

EP193DE

EP193DE

EP193DE

EP193DE----EP243TDE

EP243TDE

EP243TDE

EP243TDE----EP32DE

EP32DE

EP32DE

EP32DE----EP33TDE

EP33TDE

EP33TDE

EP33TDE----EP40TDE

EP40TDE

EP40TDE

EP40TDE


Содержание

:

0.

ВВЕДЕНИЕ

1.

МЕРЫ

БЕЗОПАСНОСТИ

2.

МАРКИРОВОЧНАЯ

ТАБЛИЧКА

,

ЭТИКЕТКА

«

ЗВУКОВАЯ

МОЩНОСТЬ

»

И

ПИКТОГРАММЫ

3.

КРАТКОЕ

ОПИСАНИЕ

ЭЛЕКТРОАГРЕГАТОВ

4.

ОПИСАНИЕ

ПАНЕЛИ

КОНТРОЛЯ

И

УПРАВЛЕНИЯ

5.

ПОЛЬЗОВАНИЕ

ЭЛЕКТРОАГРЕГАТОМ

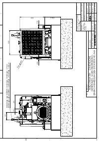
6.

ВСТРОЙКА

АГРЕГАТА

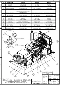
7.

ПЕРЕЧЕНЬ

ДЕТАЛЕЙ

8.

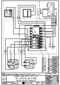
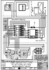
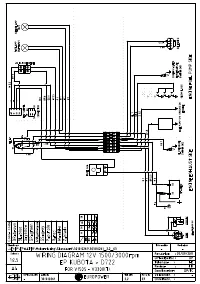
ЭЛЕКТРИЧЕСКИЕ

СХЕМЫ

9.

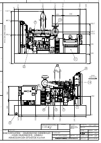
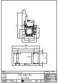
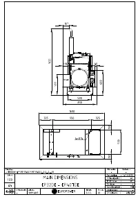
ГАБАРИТНЫЕ

РАЗМЕРЫ

10.

УХОД

ЗА

АГРЕГАТОМ

11.

ПЕРЕВОЗКА

И

ХРАНЕНИЕ









ПЕРЕВОД

ОРИГИНАЛЬНОГО

«

РУКОВОДСТВА

ДЛЯ

ПОЛЬЗОВАТЕЛЯ

»

"Загрузка инструкции" означает, что нужно подождать пока файл загрузится и можно будет его читать онлайн. Некоторые инструкции очень большие и время их появления зависит от вашей скорости интернета.

Краткое содержание

Страница 2 - ВВЕДЕНИЕ

EUROPOWER РУКОВОДСТВО ДЛЯ ПОЛЬЗОВАТЕЛЯ www.EUROPOWERGenerators.com EP193DE KU/S-EP243TDE KU/MA-EP32DE KU/LS-EP32DE KU/MA-EP33TDE KU/LS-EP33TDE KU/MA-EP40TDE KU/LS-EP40TDE KU/MA Стр .2/13 Datum: 06/10/2011 Rev.: 02 Uitv :TU Goedkeurder: YH Ref: EP193DE-243TDE-32DE-33TDE-40TDE-061011rev02.RU.doc 0. ВВ...

Страница 3 - EUROPOWER

EUROPOWER РУКОВОДСТВО ДЛЯ ПОЛЬЗОВАТЕЛЯ www.EUROPOWERGenerators.com EP193DE KU/S-EP243TDE KU/MA-EP32DE KU/LS-EP32DE KU/MA-EP33TDE KU/LS-EP33TDE KU/MA-EP40TDE KU/LS-EP40TDE KU/MA Стр .3/13 Datum: 06/10/2011 Rev.: 02 Uitv :TU Goedkeurder: YH Ref: EP193DE-243TDE-32DE-33TDE-40TDE-061011rev02.RU.doc • При...

Страница 6 - КРАТКОЕ

EUROPOWER РУКОВОДСТВО ДЛЯ ПОЛЬЗОВАТЕЛЯ www.EUROPOWERGenerators.com EP193DE KU/S-EP243TDE KU/MA-EP32DE KU/LS-EP32DE KU/MA-EP33TDE KU/LS-EP33TDE KU/MA-EP40TDE KU/LS-EP40TDE KU/MA Стр .6/13 Datum: 06/10/2011 Rev.: 02 Uitv :TU Goedkeurder: YH Ref: EP193DE-243TDE-32DE-33TDE-40TDE-061011rev02.RU.doc (27) ...

Характеристики

Другие модели - Генераторы EuroPower

Все генераторы EuroPower