EuroPower EP 33 TDE - инструкции и руководства

Генератор EuroPower EP 33 TDE - инструкции пользователя по применению, эксплуатации и установке на русском языке читайте онлайн в формате pdf

1 Page 1
2 Page 2
3 Page 3
4 Page 4
5 Page 5
6 Page 6
7 Page 7
8 Page 8
9 Page 9
10 Page 10
11 Page 11
12 Page 12
13 Page 13
14 Page 14
15 Page 15
16 Page 16
17 Page 17
18 Page 18
19 Page 19
20 Page 20
21 Page 21
22 Page 22
23 Page 23
24 Page 24
25 Page 25

Краткое содержание

Страница 2 - ВВЕДЕНИЕ

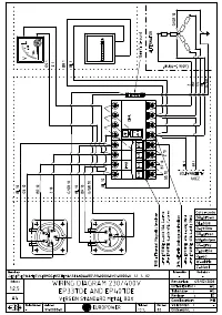
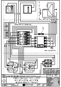
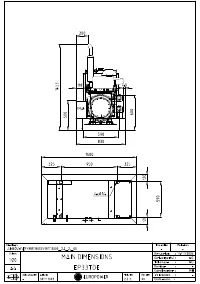
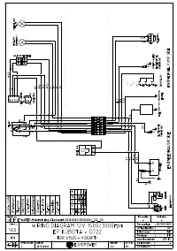
EUROPOWER РУКОВОДСТВО ДЛЯ ПОЛЬЗОВАТЕЛЯ www.EUROPOWERGenerators.com EP193DE KU/S-EP243TDE KU/MA-EP32DE KU/LS-EP32DE KU/MA-EP33TDE KU/LS-EP33TDE KU/MA-EP40TDE KU/LS-EP40TDE KU/MA Стр .2/13 Datum: 06/10/2011 Rev.: 02 Uitv :TU Goedkeurder: YH Ref: EP193DE-243TDE-32DE-33TDE-40TDE-061011rev02.RU.doc 0. ВВ...

Страница 3 - EUROPOWER

EUROPOWER РУКОВОДСТВО ДЛЯ ПОЛЬЗОВАТЕЛЯ www.EUROPOWERGenerators.com EP193DE KU/S-EP243TDE KU/MA-EP32DE KU/LS-EP32DE KU/MA-EP33TDE KU/LS-EP33TDE KU/MA-EP40TDE KU/LS-EP40TDE KU/MA Стр .3/13 Datum: 06/10/2011 Rev.: 02 Uitv :TU Goedkeurder: YH Ref: EP193DE-243TDE-32DE-33TDE-40TDE-061011rev02.RU.doc • При...

Страница 6 - КРАТКОЕ

EUROPOWER РУКОВОДСТВО ДЛЯ ПОЛЬЗОВАТЕЛЯ www.EUROPOWERGenerators.com EP193DE KU/S-EP243TDE KU/MA-EP32DE KU/LS-EP32DE KU/MA-EP33TDE KU/LS-EP33TDE KU/MA-EP40TDE KU/LS-EP40TDE KU/MA Стр .6/13 Datum: 06/10/2011 Rev.: 02 Uitv :TU Goedkeurder: YH Ref: EP193DE-243TDE-32DE-33TDE-40TDE-061011rev02.RU.doc (27) ...

EuroPower Генераторы Инструкции