EuroPower EPS 18 DE - Инструкция по эксплуатации

EuroPower EPS 18 DE

Генератор EuroPower EPS 18 DE - инструкция пользователя по применению, эксплуатации и установке на русском языке. Мы надеемся, она поможет вам решить возникшие у вас вопросы при эксплуатации техники.

Если остались дополнительные вопросы — свяжитесь с нами через контактную форму.

1 Страница 1
2 Страница 2
3 Страница 3
4 Страница 4
5 Страница 5
6 Страница 6
7 Страница 7
8 Страница 8
9 Страница 9
10 Страница 10
11 Страница 11
12 Страница 12
13 Страница 13
14 Страница 14
15 Страница 15
16 Страница 16
17 Страница 17
18 Страница 18
19 Страница 19
20 Страница 20
21 Страница 21
22 Страница 22
23 Страница 23
24 Страница 24
25 Страница 25
26 Страница 26
27 Страница 27
28 Страница 28
29 Страница 29
30 Страница 30
Страница: / 30

Содержание:

  • Страница 2 – ВВЕДЕНИЕ
  • Страница 3 – EUROPOWER
  • Страница 6 – КРАТКОЕ
  • Страница 7 – : Leroy Somer LSA40M5
  • Страница 9 – ECU
  • Страница 10 – EUROPOWER Generators.
  • Страница 12 – ЭЛЕКТРИЧЕСКИЕ
  • Страница 13 – API
  • Страница 14 – ON
Загрузка инструкции

EUROPOWER

РУКОВОДСТВО

ДЛЯ

ПОЛЬЗОВАТЕЛЯ

www.EUROPOWERGenerators.com

EPS11DE KU/S-EPS14TDE KU/LS-EPS14TDE KU/MA-EPS18DE KU/LS-EPS18DE KU/S-EPS20TDE KU/LS-
EPS20TDE KU/MA

Стр

.1/15

Datum: 06/10/11 Rev.: 02 Uitv: TU Goedkeurder: YH Ref: EPS11DE-14TDE-18DE-20TDE M engine-061011rev02.RU.doc



EPS11DE

EPS11DE

EPS11DE

EPS11DE----EPS14TDE

EPS14TDE

EPS14TDE

EPS14TDE----EPS18DE

EPS18DE

EPS18DE

EPS18DE----EPS20TDE

EPS20TDE

EPS20TDE

EPS20TDE


Содержание

:

0.

ВВЕДЕНИЕ

1.

МЕРЫ

БЕЗОПАСНОСТИ

2.

МАРКИРОВОЧНАЯ

ТАБЛИЧКА

,

ЭТИКЕТКА

«

ЗВУКОВАЯ

МОЩНОСТЬ

»

И

ПИКТОГРАММЫ

3.

КРАТКОЕ

ОПИСАНИЕ

ЭЛЕКТРОАГРЕГАТОВ

4.

ОПИСАНИЕ

ПАНЕЛИ

КОНТРОЛЯ

И

УПРАВЛЕНИЯ

5.

ПОЛЬЗОВАНИЕ

ЭЛЕКТРОАГРЕГАТОМ

6.

ВСТРОЙКА

АГРЕГАТА

7.

ПЕРЕЧЕНЬ

ДЕТАЛЕЙ

8.

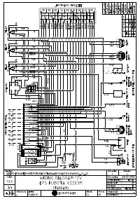
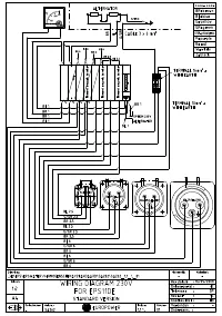
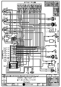
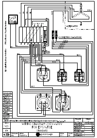
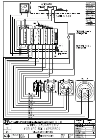
ЭЛЕКТРИЧЕСКИЕ

СХЕМЫ

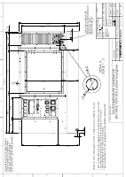
9.

ГАБАРИТНЫЕ

РАЗМЕРЫ

10.

УХОД

ЗА

АГРЕГАТОМ

11.

ПЕРЕВОЗКА

И

ХРАНЕНИЕ

12.

ПОИСК

НЕИСПРАВНОСТЕЙ

(

двигатель

)




ПЕРЕВОД

ОРИГИНАЛЬНОГО

«

РУКОВОДСТВА

ДЛЯ

ПОЛЬЗОВАТЕЛЯ

»

"Загрузка инструкции" означает, что нужно подождать пока файл загрузится и можно будет его читать онлайн. Некоторые инструкции очень большие и время их появления зависит от вашей скорости интернета.

Краткое содержание

Страница 2 - ВВЕДЕНИЕ

EUROPOWER РУКОВОДСТВО ДЛЯ ПОЛЬЗОВАТЕЛЯ www.EUROPOWERGenerators.com EPS11DE KU/S-EPS14TDE KU/LS-EPS14TDE KU/MA-EPS18DE KU/LS-EPS18DE KU/S-EPS20TDE KU/LS-EPS20TDE KU/MA Стр .2/15 Datum: 06/10/11 Rev.: 02 Uitv: TU Goedkeurder: YH Ref: EPS11DE-14TDE-18DE-20TDE M engine-061011rev02.RU.doc 0. ВВЕДЕНИЕ Что...

Страница 3 - EUROPOWER

EUROPOWER РУКОВОДСТВО ДЛЯ ПОЛЬЗОВАТЕЛЯ www.EUROPOWERGenerators.com EPS11DE KU/S-EPS14TDE KU/LS-EPS14TDE KU/MA-EPS18DE KU/LS-EPS18DE KU/S-EPS20TDE KU/LS-EPS20TDE KU/MA Стр .3/15 Datum: 06/10/11 Rev.: 02 Uitv: TU Goedkeurder: YH Ref: EPS11DE-14TDE-18DE-20TDE M engine-061011rev02.RU.doc • При работе аг...

Страница 6 - КРАТКОЕ

EUROPOWER РУКОВОДСТВО ДЛЯ ПОЛЬЗОВАТЕЛЯ www.EUROPOWERGenerators.com EPS11DE KU/S-EPS14TDE KU/LS-EPS14TDE KU/MA-EPS18DE KU/LS-EPS18DE KU/S-EPS20TDE KU/LS-EPS20TDE KU/MA Стр .6/15 Datum: 06/10/11 Rev.: 02 Uitv: TU Goedkeurder: YH Ref: EPS11DE-14TDE-18DE-20TDE M engine-061011rev02.RU.doc не тащился по о...

Характеристики

Другие модели - Генераторы EuroPower

Все генераторы EuroPower