EuroPower EP 11 DE - инструкции и руководства

Генератор EuroPower EP 11 DE - инструкции пользователя по применению, эксплуатации и установке на русском языке читайте онлайн в формате pdf

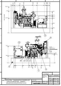
1 Page 1
2 Page 2
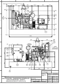
3 Page 3
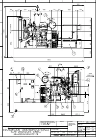
4 Page 4
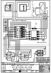
5 Page 5
6 Page 6
7 Page 7
8 Page 8
9 Page 9
10 Page 10
11 Page 11
12 Page 12
13 Page 13
14 Page 14
15 Page 15
16 Page 16
17 Page 17
18 Page 18
19 Page 19
20 Page 20
21 Page 21
22 Page 22
23 Page 23
24 Page 24
25 Page 25
26 Page 26
27 Page 27
28 Page 28
29 Page 29
30 Page 30
31 Page 31
32 Page 32

Краткое содержание

Страница 2 - ВВЕДЕНИЕ

EUROPOWER РУКОВОДСТВО ДЛЯ ПОЛЬЗОВАТЕЛЯ www.EUROPOWERGenerators.com EP11DE KU/S-EP14TDE KU/LS-EP14TDE KU/MA-EP18DE KU/LS-EP18DE KU/S-EP20TDE KU/LS-EP20TDE KU/MA Стр .2/14 Datum: 06/10/2011 Rev.: 03 Uitv: MH Goedkeurder: YH Ref: EP11DE-14TDE-18DE-20TDE M motor- 061011rev03.RU.doc 0. ВВЕДЕНИЕ Чтобы наш...

Страница 3 - EUROPOWER

EUROPOWER РУКОВОДСТВО ДЛЯ ПОЛЬЗОВАТЕЛЯ www.EUROPOWERGenerators.com EP11DE KU/S-EP14TDE KU/LS-EP14TDE KU/MA-EP18DE KU/LS-EP18DE KU/S-EP20TDE KU/LS-EP20TDE KU/MA Стр .3/14 Datum: 06/10/2011 Rev.: 03 Uitv: MH Goedkeurder: YH Ref: EP11DE-14TDE-18DE-20TDE M motor- 061011rev03.RU.doc • При работе агрегата...

Страница 6 - КРАТКОЕ

EUROPOWER РУКОВОДСТВО ДЛЯ ПОЛЬЗОВАТЕЛЯ www.EUROPOWERGenerators.com EP11DE KU/S-EP14TDE KU/LS-EP14TDE KU/MA-EP18DE KU/LS-EP18DE KU/S-EP20TDE KU/LS-EP20TDE KU/MA Стр .6/14 Datum: 06/10/2011 Rev.: 03 Uitv: MH Goedkeurder: YH Ref: EP11DE-14TDE-18DE-20TDE M motor- 061011rev03.RU.doc (28) - ВНИМАНИЕ ! Пер...

EuroPower Генераторы Инструкции