EuroPower EP 20 TDE - Инструкция по эксплуатации

EuroPower EP 20 TDE

Генератор EuroPower EP 20 TDE - инструкция пользователя по применению, эксплуатации и установке на русском языке. Мы надеемся, она поможет вам решить возникшие у вас вопросы при эксплуатации техники.

Если остались дополнительные вопросы — свяжитесь с нами через контактную форму.

1 Страница 1
2 Страница 2
3 Страница 3
4 Страница 4
5 Страница 5
6 Страница 6
7 Страница 7
8 Страница 8
9 Страница 9
10 Страница 10
11 Страница 11
12 Страница 12
13 Страница 13
14 Страница 14
15 Страница 15
16 Страница 16
17 Страница 17
18 Страница 18
19 Страница 19
20 Страница 20
21 Страница 21
22 Страница 22
23 Страница 23
24 Страница 24
25 Страница 25
26 Страница 26
27 Страница 27
28 Страница 28
29 Страница 29
30 Страница 30
31 Страница 31
32 Страница 32
Страница: / 32

Содержание:

  • Страница 2 – ВВЕДЕНИЕ
  • Страница 3 – EUROPOWER
  • Страница 6 – КРАТКОЕ
  • Страница 7 – KUBOTA
  • Страница 8 – ПОЛЬЗОВАНИЕ
  • Страница 10 – IIA
  • Страница 11 – ПАНЕЛЬ
  • Страница 13 – API
Загрузка инструкции

EUROPOWER

РУКОВОДСТВО

ДЛЯ

ПОЛЬЗОВАТЕЛЯ

www.EUROPOWERGenerators.com

EP11DE KU/S-EP14TDE KU/LS-EP14TDE KU/MA-EP18DE KU/LS-EP18DE KU/S-EP20TDE KU/LS-
EP20TDE KU/MA

Стр

.1/14

Datum: 06/10/2011 Rev.: 03 Uitv: MH Goedkeurder: YH Ref: EP11DE-14TDE-18DE-20TDE M motor-

061011rev03.RU.doc



EP11DE

EP11DE

EP11DE

EP11DE –

– EP14TDE

EP14TDE

EP14TDE

EP14TDE –

– EP18DE

EP18DE

EP18DE

EP18DE –

– EP20TDE

EP20TDE

EP20TDE

EP20TDE


Содержание

:


0.

ВВЕДЕНИЕ

1.

МЕРЫ

БЕЗОПАСНОСТИ

2.

ИДЕНТИФИКАЦИОННАЯ

ТАБЛИЧКА

,

ЭТИКЕТКА

«

ЗВУКОВАЯ

МОЩНОСТЬ

»

И

ПИКТОГРАММЫ

3.

КРАТКОЕ

ОПИСАНИЕ

ЭЛЕКТРОАГРЕГАТОВ

4.

ОПИСАНИЕ

ПАНЕЛИ

КОНТРОЛЯ

И

УПРАВЛЕНИЯ

5.

ПОЛЬЗОВАНИЕ

ЭЛЕКТРОАГРЕГАТОМ

6.

ВСТРОЙКА

АГРЕГАТА

7.

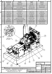
ПЕРЕЧЕНЬ

ДЕТАЛЕЙ

8.

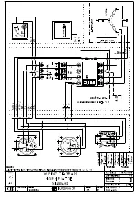
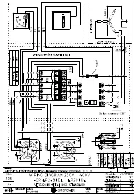
ЭЛЕКТРИЧЕСКИЕ

СХЕМЫ

9.

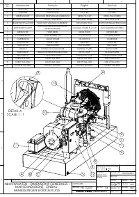
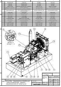
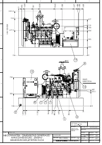
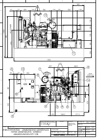
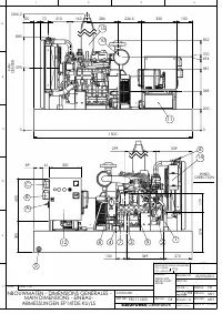
ГАБАРИТНЫЕ

РАЗМЕРЫ

10.

УХОД

ЗА

АГРЕГАТОМ

11.

ПЕРЕВОЗКА

И

ХРАНЕНИЕ

12.

ПОИСК

НЕИСПРАВНОСТЕЙ

(

двигатель

)






ПЕРЕВОД

ОРИГИНАЛЬНОГО

«

РУКОВОДСТВА

ДЛЯ

ПОЛЬЗОВАТЕЛЯ

»

"Загрузка инструкции" означает, что нужно подождать пока файл загрузится и можно будет его читать онлайн. Некоторые инструкции очень большие и время их появления зависит от вашей скорости интернета.

Краткое содержание

Страница 2 - ВВЕДЕНИЕ

EUROPOWER РУКОВОДСТВО ДЛЯ ПОЛЬЗОВАТЕЛЯ www.EUROPOWERGenerators.com EP11DE KU/S-EP14TDE KU/LS-EP14TDE KU/MA-EP18DE KU/LS-EP18DE KU/S-EP20TDE KU/LS-EP20TDE KU/MA Стр .2/14 Datum: 06/10/2011 Rev.: 03 Uitv: MH Goedkeurder: YH Ref: EP11DE-14TDE-18DE-20TDE M motor- 061011rev03.RU.doc 0. ВВЕДЕНИЕ Чтобы наш...

Страница 3 - EUROPOWER

EUROPOWER РУКОВОДСТВО ДЛЯ ПОЛЬЗОВАТЕЛЯ www.EUROPOWERGenerators.com EP11DE KU/S-EP14TDE KU/LS-EP14TDE KU/MA-EP18DE KU/LS-EP18DE KU/S-EP20TDE KU/LS-EP20TDE KU/MA Стр .3/14 Datum: 06/10/2011 Rev.: 03 Uitv: MH Goedkeurder: YH Ref: EP11DE-14TDE-18DE-20TDE M motor- 061011rev03.RU.doc • При работе агрегата...

Страница 6 - КРАТКОЕ

EUROPOWER РУКОВОДСТВО ДЛЯ ПОЛЬЗОВАТЕЛЯ www.EUROPOWERGenerators.com EP11DE KU/S-EP14TDE KU/LS-EP14TDE KU/MA-EP18DE KU/LS-EP18DE KU/S-EP20TDE KU/LS-EP20TDE KU/MA Стр .6/14 Datum: 06/10/2011 Rev.: 03 Uitv: MH Goedkeurder: YH Ref: EP11DE-14TDE-18DE-20TDE M motor- 061011rev03.RU.doc (28) - ВНИМАНИЕ ! Пер...

Характеристики

Другие модели - Генераторы EuroPower

Все генераторы EuroPower