Страница 2 - БАКСИ; АО; УКАЗАТЕЛЬ
7108195.01 (1-09/12) 18 П о л ь з о в а т е л ь и У с т а н о в щ и к ( r u ) Уважаемый пользователь, Мы убеждены, что приобретенное Вами изделие будет соответствовать всем Вашим требованиям. Приобретение одного из изделий БАКСИ отвечает вашим ожиданиям: хорошая работа, простота и легкость в использ...
Страница 3 - ОПИСАНИЕ СИМВОЛОВ; Запрещается делать / использовать указанное рядом с символом.; МЕРЫ БЕЗОПАСНОСТИ
19 П о л ь з о в а т е л ь и У с т а н о в щи к ( r u ) 7108195.01 (1-09/12) ОПИСАНИЕ СИМВОЛОВ ПРЕДУПРЕЖДЕНИЕ Риск повреждения или неисправности при работе оборудования. Соблюдать повышенную осторожность и выполнять предупреждения о возможном риске для людей. ОПАСНОСТЬ ОЖОГОВ Подождать пока оборудов...
Страница 4 - ОБЩИЕ ПРЕДУПРЕЖДЕНИЯ; создав тем самым опасную ситуацию.; Контур отопления; следовать указаниям инструкций по их применению.; РЕКОМЕНДАЦИИ ПО ЭКОНОМИИ ЭНЕРГИИ; Управление системой отопления
7108195.01 (1-09/12) 20 Р а з д е л П О Л Ь З О В А Т Е Л Ь ( r u ) ОБЩИЕ ПРЕДУПРЕЖДЕНИЯ Котел предназначен для нагрева воды не выше температуры кипения при атмосферном давлении. Он подключается к системе отопления и к системе приготовления горячей воды в соответствии с его характеристиками и мощнос...
Страница 5 - ВВОД КОТЛА В ЭКСПЛУАТАЦИЮ; РЕГУЛИРОВКА ТЕМПЕРАТУРЫ ПОДАЧИ ОТОПЛЕНИЯ И ГОРЯЧЕЙ ВОДЫ
21 Р а з д е л П О Л Ь З ОВ А Т Е Л Ь ( r u ) 7108195.01 (1-09/12) 1. ВВОД КОТЛА В ЭКСПЛУАТАЦИЮ Действовать, как указано далее, для правильного включения котла: • Убедитесь, что имеется требуемое давление в системе (глава 6);• Подать электропитание к котлу.• Откройте газовый клапан (желтый, располож...
Страница 6 - ВЫКЛЮЧЕНИЕ НА ДЛИТЕЛЬНЫЙ ПЕРИОД. ЗАЩИТА ОТ ЗАМЕРЗАНИЯ; ниже 5 °C включает горелку до достижения температуры, равной 30 °C.; ПЕРЕВОД КОТЛА НА ДРУГОЙ ТИП ГАЗА; В случае необходимости смены типа газа,; Описание неисправности; Отключите не несколько секунд электропитание котла.
7108195.01 (1-09/12) 22 Р а з д е л П О Л Ь З О В А Т Е Л Ь ( r u ) 2. ВЫКЛЮЧЕНИЕ НА ДЛИТЕЛЬНЫЙ ПЕРИОД. ЗАЩИТА ОТ ЗАМЕРЗАНИЯ Желательно избегать того, чтобы система отопления была полностью пустой, поскольку смена воды могут вызвать ненужный вредный осадок и накипь внутри котла и нагревающихся частя...
Страница 7 - МЕНЮ ИНФОРМАЦИИ О КОТЛЕ; ОПИСАНИЕ; ВЫКЛЮЧЕНИЕ КОТЛА; ИНСТРУКЦИИ ПО ПЛАНОВОМУ ТЕХОБСЛУЖИВАНИЮ
23 Р а з д е л П О Л Ь З ОВ А Т Е Л Ь ( r u ) 7108195.01 (1-09/12) 5. МЕНЮ ИНФОРМАЦИИ О КОТЛЕ ОПИСАНИЕ ОПИСАНИЕ 00 Внутренний код вторичной неполадки 05 Давление воды в системе отопления (бар) 01 Температура подачи отопления (°C) 06 Температура возврата отопления (°C) 02 Уличная температура (°C) 07 ...
Страница 8 - ПРЕДУПРЕЖДЕНИЯ ПЕРЕД МОНТАЖОМ; ПРЕДУПРЕЖДЕНИЕ ПО ПОВОДУ ДОПОЛНИТЕЛЬНОГО НАСОСА; Форма шаблона приведена в конце руководства в приложении; КОМПЛЕКТ ПОСТАВКИ; АКСЕССУАРЫ
7108195.01 (1-09/12) 24 Р а з д е л У С Т А Н О В Щ И К ( r u ) ПРЕДУПРЕЖДЕНИЯ ПЕРЕД МОНТАЖОМ Следующие технические примечания и инструкции предназначены для монтажников, чтобы дать им возможность идеально провести установку. Инструкции по включению и эксплуатации котла находятся в части, предназнач...
Страница 9 - МОНТАЖ ДЫМОХОДА И ВОЗДУХОВОДА; ПРЕДУПРЕЖДЕНИЯ; КОАКСИАЛЬНЫЕ ДЫМОХОДЫ; 0° отвод сокращает возможную полную длину трубы на 1 метр.; “SECTION” D; РАЗДЕЛЬНЫЕ ДЫМОХОДЫ; 0° отвод сокращает возможную полную длину трубы на 0,5 метра.
25 Р а з д е л У С Т А Н ОВ ЩИ К ( r u ) 7108195.01 (1-09/12) 10. МОНТАЖ ДЫМОХОДА И ВОЗДУХОВОДА Установка котла может быть легкой и простой, благодаря поставляемым аксессуарам, описанным ниже. Изначально котел предназначен для подключения к вертикальному или горизонтальному коаксиальному дымоходу. К...
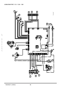
Страница 10 - ЭЛЕКТРИЧЕСКИЕ СОЕДИНЕНИЯ; “SECTION” B; КЛЕММНАЯ КОЛОДКА M1; Фаза; КЛЕММНИК M2
7108195.01 (1-09/12) 26 Р а з д е л У С Т А Н О В Щ И К ( r u ) ЕДИНЫЙ РАЗДЕЛИТЕЛЬНЫЙ КОМПЛЕКТ (АЛЬТЕРНАТИВНЫЙ АКСЕССУАР) В особых случаях для монтажа дымохода и воздуховода можно использовать единый разделительный комплект ( C ), который поставляется как опция. Данный аксессуар дает возможность при...
Страница 11 - СПЕЦИАЛЬНЫЕ ФУНКЦИИ
27 Р а з д е л У С Т А Н ОВ ЩИ К ( r u ) 7108195.01 (1-09/12) 11.1 ПОДКЛЮЧЕНИЕ КОМНАТНОГО ТЕРМОСТАТА Соединения, имеющиеся на клеммной колодке M1 имеют высокое напряжение (230 В). Перед соединением проверьте, что оборудование не подключено к электропитанию. Убедитесь в соблюдении правильной полярнос...
Страница 12 - и удерживайте в течение 2; ФУНКЦИЯ УДАЛЕНИЯ ВОЗДУХА ИЗ СИСТЕМЫ ОТОПЛЕНИЯ; КОНТРОЛЬ ПРОДУКТОВ СГОРАНИЯ; CO
7108195.01 (1-09/12) 28 Р а з д е л У С Т А Н О В Щ И К ( r u ) При первом включении внутри трубы подачи газа мог ут образоваться воздушные пробки. В таких случаях горелка не будет включаться и произойдет блокировка котла. Рекомендуется, в этом случае, повторить операцию зажигания, до поступления га...
Страница 13 - Обозначения на рисунке; НАСТРОЙКА ПАРАМЕТРОВ; ОПИСАНИЕ ПАРАМЕТРОВ; Pi
29 Р а з д е л У С Т А Н ОВ ЩИ К ( r u ) 7108195.01 (1-09/12) 13. ГАЗОВЫЙ КЛАПАН Обозначения на рисунке Pi Точка измерения входного давления газа 14. НАСТРОЙКА ПАРАМЕТРОВ Для программирования параметров электронной платы котла, выполните следующие действия: • Одновременно нажмите кнопки и удерживайт...
Страница 14 - УСТРОЙСТВА ДЛЯ РЕГУЛИРОВАНИЯ И БЕЗОПАСНОСТИ; MIN; MAX
7108195.01 (1-09/12) 30 Р а з д е л У С Т А Н О В Щ И К ( r u ) 15. УСТРОЙСТВА ДЛЯ РЕГУЛИРОВАНИЯ И БЕЗОПАСНОСТИ Котел спроектирован в полном соответствии с европейскими нормами и содержит следующие устройства: • Предохранительный термостат Благодаря датчику, установленному на выходной трубе первично...
Страница 15 - ЕЖЕГОДНОЕ ТЕХОБСЛУЖИВАНИЕ; Дождитесь охлаждения камеры сгорания и труб.; ГИДРАВЛИЧЕСКИЙ УЗЕЛ; В регионах, где жесткость воды выше значения; “SECTION” E; ОЧИСТКА ФИЛЬТРА ХОЛОДНОЙ ВОДЫ; В гидравлическом узле котла (; РАСПОЛОЖЕНИЕ ЭЛЕКТРОДОВ
31 Р а з д е л У С Т А Н ОВ ЩИ К ( r u ) 7108195.01 (1-09/12) 17. ЕЖЕГОДНОЕ ТЕХОБСЛУЖИВАНИЕ Дождитесь охлаждения камеры сгорания и труб. Перед выполнением любых операций отключить электропитание котла. По завершению технического осмотра установить параметры работы котла в начальные позиции. Чистку к...
Страница 16 - ЗАМЕНА ДЕТАЛЕЙ; ФУНКЦИЯ РЕГУЛИРОВАНИЯ СОСТАВА; ФУНКЦИЯ АВТОМАТИЧЕСКОЙ КАЛИБРОВКИ
7108195.01 (1-09/12) 32 Р а з д е л У С Т А Н О В Щ И К ( r u ) 17.3 ЗАМЕНА ДЕТАЛЕЙ В случае замены одной или нескольких из следующих деталей: • первичного теплообменника,• вентилятора,• газового клапана,• газовой форсунки,• горелки,• электрода ионизации пламени – необходимо включить функцию автомат...
Страница 17 - ТЕХНИЧЕСКИЕ ХАРАКТЕРИСТИКИ; II
33 Р а з д е л У С Т А Н ОВ ЩИ К ( r u ) 7108195.01 (1-09/12) 18. ТЕХНИЧЕСКИЕ ХАРАКТЕРИСТИКИ Модель: LUNA DUO-TEC GA 1.12 1.24 1.28 24 28 33 40 Категория II 2H3P Тип газа - G20 - G31 Макс. потребляемая тепловая мощность (ГВС) кВт - - - 24,7 28,9 34,0 41,2 Макс. потребляемая тепловая мощность (отопле...