Страница 2 - эксклюзивный дистрибьютор; Представительство в России:; Г арантийный ремонт; СЕРВИС-ЦЕНТР “СтудиоСаунд Сервис”; Эксклюзивный импортер
TRIA International, Ltd. эксклюзивный дистрибьютор http://www.tria.ru Main office: 185 North Redwood Drive, ste 120, San Rafael California 94903 USA Tel.: 415.444.0820 Fax.: 415.499.8120 Представительство в России: Россия, 109088, Москва, ул. Угрешская, 14, стр.1, офис 414 Тел.: 7 495. 221.6465 Факс...
Страница 3 - РУССКИЙ; Содержание
РУССКИЙ 1 -RU Содержание Руководство по использованию ПРЕДУПРЕЖДЕНИЕ ПРЕДУПРЕЖДЕНИЕ .............................. 3ВНИМАНИЕ! ............................................ 3МЕРЫ ПРЕДОСТОРОЖНОСТИ ............ 3 Работа с регулятором Double Action (двойного действия) Обычный способ ........................
Страница 4 - Установка и соединения
2 -RU Включение/отключение режима Subwoofer (ON/OFF) .............................. 21 Меню SETUP Настройка BLUETOOTH Настройка соединения BLUETOOTH (BLUETOOTH IN) .................................. 22 Общие настройки Настройка отображения часов (Clock Mode) ............................................
Страница 5 - Руководство по использованию; МЕРЫ ПРЕДОСТОРОЖНОСТИ; ПРЕДУПРЕЖДЕНИЕ
3 -RU Руководство по использованию НЕ ПРЕДПРИНИМАЙТЕ НИКАКИХ ДЕЙСТВИЙ, КОТОРЫЕ МОГУТ ОТВЛЕЧЬ ВАС ОТ БЕЗОПАСНОГО ВОЖДЕНИЯ АВТОМОБИЛЯ. Любые действия, отвлекающие внимание на продолжительный срок, должны выполняться только после полной остановки. Перед выполнением таких действий всегда останавливайте ...
Страница 8 - Список компонентов; Настройка уровня громкости; Приступая к работе
6 -RU Список компонентов • Радиоприемник с возможностью подключения цифровых носителей ......................................................1 • Кабель питания................................................................1 • Монтажная корзина...........................................................
Страница 9 - Настройка времени и календаря
7 -RU Настройка времени и календаря 1 Нажмите и удерживайте кнопку (FUNCTION/SETUP) не менее 2 секунд, чтобы включить режим настройки (SETUP). 2 Поверните регулятор Double Action, чтобы выбрать “General”, и нажмите /ENTER. BLUETOOTH General Display iPod Tuner Audio 3 Поверните регулятор Double Actio...
Страница 10 - Радио
8 -RU Просмотр дисплея <Пример дисплея с экраном радио> 1 Отображение режима2 Номер предварительной настройки3 Громкость4 Режим настройки5 Частота6 Индикатор RDS Прослушивание радио 1 Нажмите SOURCE, чтобы выбрать режим TUNER. 2 Нажимайте кнопку BAND/TA несколько раз, пока не будет выбран нужн...
Страница 11 - Режим PI SEEK; RDS
9 -RU Установка режима приема RDS и прием RDS-станций RDS (Radio Data System) — это система радиоинформации, использующая поднесущую частоту 57 кГц обычного FM-радиовещания. Функция RDS позволяет принимать различную информацию, например, сведения о трафике, названия станций, и автоматически подстраи...
Страница 12 - Прием информации о трафике
10 -RU Настройка приема в режиме PTY31 (экстренная радиопередача) Включение/выключение (ON/OFF) режима PTY31 (экстренной радиопередачи). 1 Нажмите и удерживайте кнопку (FUNCTION/SETUP) не менее 2 секунд, чтобы включить режим настройки (SETUP). 2 Поверните регулятор Double Action, чтобы выбрать “Tune...
Страница 14 - Просмотр дисплея; Воспроизведение
12 -RU Если iPod/iPhone подключен к устройству iDA-X305S с помощью соответствующего кабеля, функции управления iPod/iPhone не работают. • Управление функциями Интернета или телефона и т.д. на устройстве iPhone или iPod не удастся выполнить с этого аппарата, однако это можно осуществить с самого устр...
Страница 16 - Повторное воспроизведение; Изменение содержимого экрана
14 -RU Функция вверх/вниз При выборе альбома и последующем нажатии и удержании /ENTER в режиме поиска будет выполнено повторное воспроизведение этого альбома. Для перехода к предыдущему или к следующему альбому используйте функцию вверх/вниз. Отображение индикатора Индикатор ВВЕРХ/ВНИЗ обозначает эл...
Страница 19 - Многократное воспроизведение; Поиск номера композиции CD
17 -RU Многократное воспроизведение 1 Нажмите (FUNCTION/SETUP). Появляется экран настройки функций. 2 Нажмите /ENTER. Активируется режим повторного воспроизведения. 3 Поворачивая регулятор Double Action, выберите режим повторного воспроизведения. Режим USB-накопителя/переносного аудиоплеера: Режим C...
Страница 20 - Поиск по имени файла/папки
18 -RU Поиск по имени файла/папки (данные MP3/WMA/AAC) Можно просмотреть и найти имя папки или файла, воспроизводимого в данный момент. Режим USB-накопителя 1 Во время воспроизведения файлов MP3/WMA/AAC нажмите /ENTER, чтобы активировать режим поиска. Активизируется режим поиска, и отображается имя ...
Страница 21 - Терминология
19 -RU Метод создания файлов MP3/WMA/AAC Звуковые данные сжимаются с помощью программного обеспечения, поддерживающего технологию MP3/WMA/AAC. Дополнительные сведения о создании файлов MP3/WMA/AAC см. в руководстве пользователя соответствующего программного обеспечения.Файлы с расширениями MP3/WMA/A...
Страница 22 - микширования (между фронтом и; Настройка звука
20 -RU Если подключен внешний аудиопроцессор или процессор IMPRINT, экран Sound Setup (Настройка звука) не отображается. При использовании внешнего аудиопроцессора для регулировки звука см. пункт “Настройка звука” (стр. 25) раздела “Меню SETUP” (стр. 22). При использовании аудиопроцессора IMPRINT дл...
Страница 24 - Меню SETUP; Настройка BLUETOOTH
22 -RU Используйте меню установки SETUP, чтобы настроить устройство для более удобного использования в соответствии со своими предпочтениями. Для внесения изменений выберите установки из General, Display и т.д. 1 Нажмите и удерживайте кнопку (FUNCTION/SETUP) не менее 2 секунд, чтобы включить режим н...
Страница 26 - FF; Настройки дисплея
24 -RU Настройка адаптивного интерфейса рулевого управления (Steering) Это устройство поддерживает аадаптивный интерфейс дистанционного рулевого управления.Эта функция осуществляет управление с помощью сигнала дистанционного рулевого управления, передаваемого на устройство.Чтобы использовать функцию...
Страница 27 - Настройка iPod/iPhone
25 -RU Выбор режима “iPod” выполняется в шаге 2 главного меню настройки. Настройка режима поиска iPod/iPhone Устройство позволяет осуществлять поиск iPod/iPhone с помощью восьми различных режимов поиска.Если режим поиска находится в Playlists/Artists/Albums/Podcasts/Audiobooks, то первоначальная нас...
Страница 28 - Настройка режима MultEQ
26 -RU Компания Alpine представляет технологию IMPRINT - первую в мире технологию надежного устранения акустических проблем в салоне автомобиля, как правило снижающих качество звучания, позволяющую прослушивать музыкальные композиции с первоначальным качеством исполнения.Подключив к устройству аудио...
Страница 29 - Настройка уровня MX; Настройка режима эквалайзера
27 -RU On / Off (начальная настройка) Включите режим Media Xpander, чтобы отрегулировать его уровень (см. стр. 27). • Эта функция не работает, если включен режим Defeat. Параметр MX (Media Xpander) отвечает за четкость звучания вокальной составляющей или музыкальных инструментов независимо от источн...
Страница 30 - Настройка кривой параметрического эквалайзера; Настройка кривой графического эквалайзера; Настройка типа фильтра
28 -RU Normal (начальная настройка) / Individual Регулируя X-OVER (кроссовер), можно независимо устанавливать уровни левого (L) и правого (R) каналов. cm (начальная настройка) / inch Этот параметр отвечает за выбор единицы временной коррекции (см или дюймы). Этот режим отвечает за настройку параметр...
Страница 33 - Временная коррекция; Пример 2. Точка прослушивания: все сидения
31 -RU Временная коррекция Расстояние между слушателем и динамиками в салоне автомобиля меняется в широких пределах из-за нестандартного расположения динамиков. Из-за разницы в расстояниях между динамиками и слушателем происходит смещение звукового образа и частотных характеристик. Причиной этого яв...
Страница 35 - При возникновении трудностей; Информация; Основные функции; Current Error
33 -RU При возникновении трудностей При обнаружении проблемы, выключите, а затем включите питание. Если устройство все равно работает неправильно, просмотрите элементы следующего контрольного списка. Данное руководство поможет справиться с проблемой в случае неисправности устройства. В противном слу...
Страница 36 - Индикатор USB-накопителя
34 -RU • iPod/iPhone -устройство не подтверждено. - Сбросьте настройки iPod/iPhone. - Попробуйте использовать другой iPod/iPhone. • На устройство в разъеме USB подается ток несоответствующего номинального значения (может отображаться сообщение об ошибке, если USB-устройство несовместимо с данным уст...
Страница 37 - Индикаторы CD-чейнджера
35 -RU • Данная версия программного обеспечения не совместима с данным устройством. - Обновите программное обеспечение переносного аудиоплеера. Подробную информацию см. в руководстве пользователя аудиоплеера. - Сбросьте настройки переносного аудиоплеера. • Из-за высокой температуры активирована цепь...
Страница 38 - Спецификация
36 -RU Спецификация FM-ТЮНЕР MW-ТЮНЕР LW-ТЮНЕР РАЗДЕЛ USB ОБЩИЕ РАЗМЕР КОРПУСА РАЗМЕР ДЕРЖАТЕЛЯ РАЗМЕР СЪЕМНОЙ ПЕРЕДНЕЙ ПАНЕЛИ • В силу непрерывного совершенствования продукта его технические характеристики и конструкция могут быть изменены без предварительного уведомления. • Windows Media и логотип...
Страница 39 - Предупреждение
37 -RU Установка и соединения Чтобы правильно использовать устройство, перед его установкой и подключением ознакомьтесь с информацией из данного руководства, представленной ниже, а также на стр. 3 и 4. Предупреждение ВЫПОЛНЯЙТЕ ПРАВИЛЬНЫЕ ПОДКЛЮЧЕНИЯ. Н еправильное подключение может привести к возго...
Страница 40 - Установка
38 -RU Установка • Основной блок должен быть установлен с наклоном не более 35 градусов по отношению к горизонтальной плоскости. Удаление 1. Удалите съемную переднюю панель. 2. Используя маленькую отвертку (или подобный инструмент), толкайте стопорные штифты, пока они не займут “верхнее” положение (...
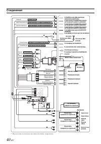
Страница 42 - Соединения
40 -RU Соединения NORM EXT AP * (Черный) SWRC G.OUT (Розовый/черный) ВХОДНОЙ ПРЕРЫВАТЕЛЬ ЗВУКА (Зеленый) (Зеленый/черный) (Белый) (Белый/черный) К интерфейсному модулю BLUETOOTH INTERFACE К интерфейсу штатного дисплея автомобиля Антенный JASO- разъем К телефону автомобиля Задний левый Передний левый...