Bosch WBN6000-12C RN S5700 7736900358 - Инструкция по эксплуатации

Bosch WBN6000-12C RN S5700 7736900358

Котел Bosch WBN6000-12C RN S5700 7736900358 - инструкция пользователя по применению, эксплуатации и установке на русском языке. Мы надеемся, она поможет вам решить возникшие у вас вопросы при эксплуатации техники.

Если остались дополнительные вопросы — свяжитесь с нами через контактную форму.

1 Страница 1
2 Страница 2
3 Страница 3
4 Страница 4
5 Страница 5
6 Страница 6
7 Страница 7
8 Страница 8
9 Страница 9
10 Страница 10
11 Страница 11
12 Страница 12
13 Страница 13
14 Страница 14
15 Страница 15
16 Страница 16
17 Страница 17
18 Страница 18
19 Страница 19
20 Страница 20
21 Страница 21
22 Страница 22
23 Страница 23
24 Страница 24
25 Страница 25
26 Страница 26
27 Страница 27
28 Страница 28
29 Страница 29
30 Страница 30
31 Страница 31
32 Страница 32
33 Страница 33
34 Страница 34
35 Страница 35
36 Страница 36
37 Страница 37
38 Страница 38
39 Страница 39
40 Страница 40
41 Страница 41
42 Страница 42
43 Страница 43
44 Страница 44
45 Страница 45
Страница: / 45

Содержание:

  • Страница 2 – Газовый отопительный котёл
  • Страница 3 – Содержание; Влияние колен в системе отвода дымовых газов . . 10
  • Страница 4 – Пояснения символов и указания по технике безопасности; Пояснения условных обозначений; Знак
  • Страница 5 – Сведения о котле; Вид котла; Вид газа
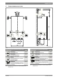
  • Страница 6 – Размеры и минимальные расстояния; Таб. 4 Расстояние A в зависимости от комплектующих отвода
  • Страница 7 – Конструкция прибора
  • Страница 8 – Электрическая схема
  • Страница 9 – Технические данные; Единица
  • Страница 10 – Предписания; Указания по монтажу; Длина дымовой трубы / м
  • Страница 11 – Выбор ступени вентилятора; Действует правило: 1 x; Плохое горение при неправильно
  • Страница 13 – Отвод дымовых газов; Отвод дымовых газов по CEN
  • Страница 14 – Колено 90 ° на котле учтено в максимальной длине.
  • Страница 15 – Установка котла; Важные указания
  • Страница 16 – Выбор места монтажа; Рис. 14 Монтажный шаблон
  • Страница 17 – Рис. 15 Подвешивание котла на крюки; Откиньте блок управления вниз; Монтаж трубопроводов; Подача воды
  • Страница 18 – Подключение к системе отвода дымовых газов; Рис. 17 Крепление переходника; Электрические соединения; Общие указания; Предохранители; Подключение прибора
  • Страница 19 – Подключение блока управления
  • Страница 20 – Ввод в эксплуатацию; Показания на дисплее; Рис. 26 Показания на дисплее; Перед вводом в эксплуатацию
  • Страница 21 – Включение / выключение котла; Первое включение / установка ступени вентилятора; Настройка температуры горячей воды; Применение; Таб. 19 Максимальная температура подающей линии
  • Страница 22 – Установка летнего режима; Защита от замерзания отопительной системы; Проведение термической дезинфекции; Общие положения
  • Страница 23 – Насос отопительного контура; Защита насоса от заклинивания; Настройки сервисного меню; Работа с сервисным меню; Выбор сервисной функции
  • Страница 24 – Обзор сервисных функций; Сервисные функции
  • Страница 27 – Перенастройка на другой вид газа; Переоборудование на другой вид газа; Рис. 30 Подвешенный на раме блок управления для; Метод регулировки давления на форсунках
  • Страница 28 – Измерение параметров дымовых газов; Регулировка мощности котла
  • Страница 29 – Измерение содержания CO в дымовых газах; Охрана окружающей среды/утилизация; Упаковка; Проверка/техобслуживание
  • Страница 30 – Описание различных рабочих шагов; Вызов последней сохранённой неисправности
  • Страница 31 – Рис. 36 Проверка сетчатого фильтра в трубе холодной воды (вид на; Ни в коем случае не
  • Страница 32 – Рис. 40 Демонтаж датчика температуры горячей воды (вид на котёл; Показания манометра
  • Страница 34 – Устранение неисправностей; Таб. 27 Показания на дисплее; EA; Таб. 28 Специальные показания дисплея
  • Страница 35 – Сбои; Неисправности, показываемые на дисплее; Дисплей
  • Страница 36 – Неисправности, не показываемые на дисплее; Fd; Таб. 30 Неисправности без индикации на дисплее
  • Страница 37 – Характеристики датчиков; допустимая погрешность
  • Страница 39 – Акт сдачи котла в эксплуатацию; для каждого котла заполнить собственный протокол!
  • Страница 41 – ГАРАНТИЙНЫЙ ТАЛОН; FD
  • Страница 42 – монтажу и эксплуатации изделия; В интересах Вашей безопасности
Загрузка инструкции

Инструкция
по эксплуатации

Настенный газовый котел Bosch WBN6000-12C RN

S5700 7736900358

Цены на товар на сайте:

http://bosch.vseinstrumenti.ru/klimat/kotly/gazovye/nastennye/wbn6000-12c_rn_s5700_7736900358/

Отзывы и обсуждения товара на сайте:

http://bosch.vseinstrumenti.ru/klimat/kotly/gazovye/nastennye/wbn6000-
12c_rn_s5700_7736900358/#tab-Responses

"Загрузка инструкции" означает, что нужно подождать пока файл загрузится и можно будет его читать онлайн. Некоторые инструкции очень большие и время их появления зависит от вашей скорости интернета.

Краткое содержание

Страница 2 - Газовый отопительный котёл

Технический паспорт и инструкция по монтажу и техническому обслуживанию для специалистов Газовый отопительный котёл Gaz 6000 W 6 720 806 464-00.1O ok reset press 5s mode WBN 6000-18/24 CR/HR N/L 6 720 805 134 (2013/04) RU

Страница 3 - Содержание; Влияние колен в системе отвода дымовых газов . . 10

2 | Содержание Gaz 6000 W 6 720 805 134 (2013/04) Содержание 1 Пояснения символов и указания по технике безопасности . . . . . . . . . . . . . . . . . . . . . . . . . . . . . . . . . . . . . . . . 3 1.1 Пояснения условных обозначений . . . . . . . . . . . . . . . . 3 1.2 Общие правила техники безопа...

Страница 4 - Пояснения символов и указания по технике безопасности; Пояснения условных обозначений; Знак

Пояснения символов и указания по технике безопасности | 3 6 720 805 134 (2013/04) Gaz 6000 W 14.2 Контрольный список работ по проведению осмотров и технического обслуживания . . . . . . . . . . . . . . . . . . . .32 15 Сообщения на дисплее . . . . . . . . . . . . . . . . . . . . . . . . . . . . . . ...

Характеристики

Другие модели - Котлы Bosch

Все котлы Bosch