Страница 2 - Газовый отопительный котёл
Технический паспорт и инструкция по монтажу и техническому обслуживанию для специалистов Газовый отопительный котёл Gaz 6000 W 6 720 806 464-00.1O ok reset press 5s mode WBN 6000-12/18/24 CR/HR N/L 6 720 812 567 (2014/07) RU
Страница 3 - Содержание
2 | Содержание Gaz 6000 W 6 720 812 567 (2014/07) Содержание 1 Пояснения символов и указания по техникебезопасности . . . . . . . . . . . . . . . . . . . . . . . . . . . . . . . . . . . . . . . . 3 1.1 Пояснения условных обозначений . . . . . . . . . . . . . . 3 1.2 Общие правила техники безопасност...
Страница 4 - Пояснения символов и указания по технике безопасности; Пояснения условных обозначений; Знак
Пояснения символов и указания по технике безопасности | 3 6 720 812 567 (2014/07) Gaz 6000 W 15 Сообщения на дисплее . . . . . . . . . . . . . . . . . . . . . . . . . . . . . . 34 16 Сбои . . . . . . . . . . . . . . . . . . . . . . . . . . . . . . . . . . . . . . . . . . . . . . . 34 16.1 Устранение...
Страница 5 - Сведения о котле; Вид котла
4 | Сведения о котле Gaz 6000 W 6 720 812 567 (2014/07) 2 Сведения о котле WBN 6000-..C.. - двухконтурные котлы для отопления и приготовления горячей воды, работающие по проточному принципу. WBN 6000-..H.. - котлы для отопления и приготовления горячей воды с насосом отопительного контура и 3-ходовым...
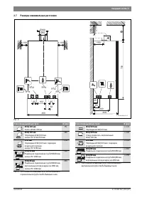
Страница 6 - Размеры и минимальные расстояния; Таб. 4 Расстояние А в зависимости от подсоединения к; Узел отвода дымовых газов; Раздельное подключение труб Ø 80/80 мм
Сведения о котле | 5 6 720 812 567 (2014/07) Gaz 6000 W 2.7 Размеры и минимальные расстояния Рис. 3 400 ≥ 100 700 300 200 150 ≥ 100 ≥ 100 B 6 720 806 640-02.1O Ø100 Ø60 32 65 65 102 R1/2 60 30 R3/4 R1/2 R3/4 R3/4 A Узел отвода дымовых газов A [мм] Ø 60/100 мм Колено Ø 60/100 мм 95 Ø 60/100 мм Перехо...
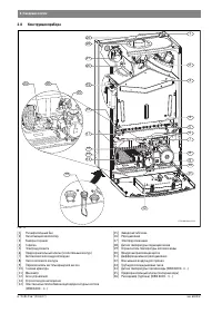
Страница 7 - Конструкция прибора
6 | Сведения о котле Gaz 6000 W 6 720 812 567 (2014/07) 2.8 Конструкция прибора Рис. 4 [1] Расширительный бак [2] Нагнетающий вентилятор [3] Камера сгорания [4] Горелка [5] Электрод розжига [6] Предохранительный клапан (отопительный контур) [7] Автоматический воздухоотводчик [8] Насос котлового конт...
Страница 8 - Электрическая схема
Сведения о котле | 7 6 720 812 567 (2014/07) Gaz 6000 W 2.9 Электрическая схема Рис. 5 [1] Дифференциальное реле давления [2] Нагнетающий вентилятор [3] Датчик температуры подающей линии [4] Реле давления [5] Ограничитель температуры котловой воды [6] Электрод ионизации [7] Электрод розжига [8] Газо...
Страница 9 - Технические данные; Единица
8 | Сведения о котле Gaz 6000 W 6 720 812 567 (2014/07) 2.10 Технические данные WBN 6000-12 WBN 6000-18 Единица измерения Природный газ Сжиженный газ Природный газ Сжиженный газ Макс. номинальная теплопроизводительность (P макс ) 80/60 °C кВт 12 12 18 18 Макс. номинальная тепловая нагрузка (Q макс )...
Страница 11 - Предписания; Указания по монтажу; Длина дымовой трубы / м
10 | Предписания Gaz 6000 W 6 720 812 567 (2014/07) 3 Предписания Следует соблюдать следующие рекомендации и предписания (приводимый ниже список необходимо согласовывать и дополнять):• принятые в стране строительные нормы• требования местных газовых служб• ГОСТ Р 51733-2001• ГОСТ 20448• ГОСТ 5542• С...
Страница 12 - Отвод дымовых газов; Выбор ступени вентилятора; Горизонтальный отвод дымовых газов B; Рис. 6 Горизонтальный отвод дымовых газов B; Таб. 9 Горизонтальный отвод дымовых газов B; Ступень; Таб. 10 Вертикальный отвод дымовых газов B
Отвод дымовых газов | 11 6 720 812 567 (2014/07) Gaz 6000 W 4.3 Выбор ступени вентилятора 4.3.1 Горизонтальный отвод дымовых газов B 22 Рис. 6 Горизонтальный отвод дымовых газов B 22 Колено 90 ° на котле учтено в максимальной длине.• каждое дополнительное колено 90 ° соответствует 2 м.• каждое допол...
Страница 14 - Длина трубы воздуха для сжигания топлива
Отвод дымовых газов | 13 6 720 812 567 (2014/07) Gaz 6000 W 4.3.5 Вертикальный отвод дымовых газов через концентрическую трубу C 32 Рис. 10 Вертикальный отвод дымовых газов через концентрическую трубу C 32 • каждое дополнительное колено 90 ° соответствует 1 м.• каждое дополнительное колено 45 ° соот...
Страница 15 - Установка котла; Важные указания; Таб. 14 Вертикальный отвод дымовых газов через отдельную трубу
14 | Установка котла Gaz 6000 W 6 720 812 567 (2014/07) • каждое дополнительное колено 90 ° на трубе отвода дымовых газов соответствует 2 м. • каждое дополнительное колено 45 ° на трубе отвода дымовых газов соответствует 1 м. • каждое дополнительное колено 90 ° на трубе подачи воздуха для горения со...
Страница 16 - Проверка емкости расширительного бака; Рис. 14 Монтажный шаблон; IV; Таб. 18 Вещества, способствующие коррозии
Установка котла | 15 6 720 812 567 (2014/07) Gaz 6000 W 5.2 Проверка емкости расширительного бака По приведённому далее графику можно сделать предварительную оценку, достаточно ли встроенного расширительного бака или требуется дополнительный бак. Изображенные характеристические кривые построены на о...
Страница 17 - Рис. 15 Подвешивание котла на крюки; Откиньте блок управления вниз; Монтаж трубопроводов; Подача воды
16 | Установка котла Gaz 6000 W 6 720 812 567 (2014/07) ▶ Снять упаковку, соблюдая при этом приведенные на упаковке указания. ▶ Проверить указанную на заводской табличке страну назначения и соответствие вида газа, поступающего от газоснабжающего предприятия ( стр. 6). 1. Вставьте дюбели. 2. Вверни...
Страница 18 - Подключение к системе отвода дымовых газов; Рис. 17 Крепление переходника; Электрические соединения; Общие указания; Предохранители; Подключение прибора
Электрические соединения | 17 6 720 812 567 (2014/07) Gaz 6000 W 5.7 Подключение к системе отвода дымовых газов ▶ Проверьте, установлено ли уплотнение на патрубке отвода дымовых газов. ▶ Монтировать газоотводную арматуру и закрепить ее прилагаемыми винтами. Рис. 17 Крепление переходника [1] Винты [2...
Страница 19 - Подключение блока управления; Котел можно эксплуатировать только с регулятором Bosch.
18 | Электрические соединения Gaz 6000 W 6 720 812 567 (2014/07) 6.3 Подключение блока управления Откиньте блок управления вниз 1. Отверните винты.2. Потяните блок управления вниз.3. Откиньте блок управления вниз. Рис. 20 6.3.1 Подключение регулятора on/off или регулятора Open- Therm Котел можно экс...
Страница 20 - Ввод в эксплуатацию
Ввод в эксплуатацию | 19 6 720 812 567 (2014/07) Gaz 6000 W 6.3.3 Подключение датчика температуры бойлера (только WBN 6000-..H..) ▶ Подключите бойлер Bosch с датчиком температуры непосредственно к соединительным клеммам. Рис. 23 6.3.4 Подключение контакта тревоги ▶ Подключите контакт тревоги непосре...
Страница 21 - Показания на дисплее; Рис. 26 Показания на дисплее; Перед вводом в эксплуатацию; Первое включение / установка ступени вентилятора
20 | Ввод в эксплуатацию Gaz 6000 W 6 720 812 567 (2014/07) 7.1 Показания на дисплее Рис. 26 Показания на дисплее [1] Работа горелки [2] Индикация неисправности/индикация режима ожидания (Stand-by) [3] Режим отопления активен [4] Приготовление горячей воды активно [5] Активен летний режим [6] Сервис...
Страница 22 - Настройка температуры горячей воды; Защита от замерзания отопительной системы; Таб. 19 Максимальная температура подающей линии
Ввод в эксплуатацию | 21 6 720 812 567 (2014/07) Gaz 6000 W 7.4 Установка максимальной температуры подающей линии Максимальную температуру подающей линии можно задать в пределах от 40 °C до 82 °C. На дисплее показана текущая температура подающей линии. ▶ Нажимайте кнопку – столько раз, пока на диспл...
Страница 23 - Проведение термической дезинфекции; Общие положения; Насос отопительного контура; Защита насоса от заклинивания
22 | Проведение термической дезинфекции Gaz 6000 W 6 720 812 567 (2014/07) 8 Проведение термической дезинфекции 8.1 Общие положения Для предотвращения бактериального загрязнения горячей воды, мы рекомендуем проводить термическую дезинфекцию после длительного простоя. Термическая дезинфекция должна о...
Страница 24 - Настройки сервисного меню; Работа с сервисным меню; Сервисные функции
Настройки сервисного меню | 23 6 720 812 567 (2014/07) Gaz 6000 W 10 Настройки сервисного меню 10.1 Работа с сервисным меню Сервисное меню позволяет удобно настраивать и контролировать различные функции котла. Сервисное меню подразделяется на три подменю:• Меню 1 - настройка сервисных функций первог...
Страница 28 - Перенастройка на другой вид газа; Переоборудование на другой вид газа; Рис. 30 Подвешенный на раме блок управления для; Котел
Перенастройка на другой вид газа | 27 6 720 812 567 (2014/07) Gaz 6000 W 11 Перенастройка на другой вид газа Первоначальная установка для котла, работающего на природном газе, соответствует природному газу Н. Для согласования с различными длинами труб отвода дымовых газов требуется установить ступен...
Страница 29 - Измерение параметров дымовых газов; Регулировка мощности котла
28 | Измерение параметров дымовых газов Gaz 6000 W 6 720 812 567 (2014/07) 11.2.2 Метод регулировки давления на форсунках Давление газа на форсунках при максимальной тепловой мощности ▶ Вызовите сервисную функцию 1.2F и установите режим работы 4 ( = максимальная теплопроизводительность ) ( стр. 23...
Страница 30 - Измерение содержания CO в дымовых газах; Охрана окружающей среды/утилизация; Упаковка; Проверка/техобслуживание
Охрана окружающей среды/утилизация | 29 6 720 812 567 (2014/07) Gaz 6000 W ▶ Вынуть зонд.▶ Установите заглушку. 12.3 Измерение содержания CO в дымовых газах Для измерения необходим зонд со множеством отверстий. ▶ Для обеспечения теплоотдачи открыть вентили радиаторов или точку отбора горячей воды. ▶...
Страница 31 - Описание различных рабочих шагов; Рис. 36 Демонтаж предохранительного клапана (отопительного
30 | Проверка/техобслуживание Gaz 6000 W 6 720 812 567 (2014/07) Важные указания • Необходимы следующие измерительные приборы: – газоанализатор для измерения содержания CO 2 , O 2 , CO и температуры дымовых газов – манометр 0 - 30 мбар (разрешение минимум 0,1 мбар) • Специальные инструменты не требу...
Страница 32 - Рис. 37 Проверка фильтра в трубе холодной воды; Ни в коем случае не
Проверка/техобслуживание | 31 6 720 812 567 (2014/07) Gaz 6000 W 1. Удалите скобу.2. Выньте вставку.3. Проверьте загрязнение фильтра. Рис. 37 Проверка фильтра в трубе холодной воды 14.1.4 Очистка поддона горелки, форсунок и горелки ▶ Отверните пять винтов и снимите крышку камеры сгорания вперёд и вв...
Страница 33 - Рис. 41 Демонтаж датчика температуры горячей воды; 0 Ручной запуск насоса во время первого монтажа
32 | Проверка/техобслуживание Gaz 6000 W 6 720 812 567 (2014/07) 14.1.7 Регулировка давления наполнения системы отопления ▶ Если стрелка указателя стоит ниже 1 бар (при холодной системе): долить воду, пока стрелка индикатора снова не покажет 1-2 бар. ▶ Если давление не поддерживается: проверить расш...
Страница 35 - Устранение неисправностей; Таб. 27 Показания на дисплее; EA; Таб. 28 Специальные показания дисплея
34 | Сообщения на дисплее Gaz 6000 W 6 720 812 567 (2014/07) 15 Сообщения на дисплее На дисплее может быть показано следующее (таб. 27 и 28): 16 Сбои 16.1 Устранение неисправностей Регулятор котла контролирует работу всех приборов регулирования, управления и безопасности. Если во время работы возник...
Страница 36 - Сбои; Неисправности, показываемые на дисплее; Дисплей
Сбои | 35 6 720 812 567 (2014/07) Gaz 6000 W 16.2 Неисправности, показываемые на дисплее Дисплей Описание Устранение A7 Датчик температуры горячей воды неисправен. ▶ Проверьте наличие повреждений или короткого замыкания датчика температуры и его провода, замените при необходимости ( стр. 32). Ad Н...
Страница 37 - Неисправности, не показываемые на дисплее; Fd; Таб. 30 Неисправности без индикации на дисплее
36 | Сбои Gaz 6000 W 6 720 812 567 (2014/07) 16.3 Неисправности, не показываемые на дисплее Fd Кнопка была ошибочно нажата слишком долго (более 30 секунд). ▶ Нажмите на кнопку ещё раз менее 30 секунд. P Не определён тип котла. ▶ Установите тип котла ( сервисная функция 3.1A). Хотя котел отключён, ...
Страница 38 - Характеристики датчиков
Параметры настройки мощности отопления/горячего водоснабжения | 37 6 720 812 567 (2014/07) Gaz 6000 W 16.4 Характеристики датчиков 16.4.1 Датчик температуры подающей линии 16.4.2 Датчик температуры горячей воды 17 Параметры настройки мощности отопления/горячего водоснабжения WBN 6000-12..... Темпера...
Страница 40 - Акт сдачи котла в эксплуатацию; для каждого котла заполнить собственный протокол!
Акт сдачи котла в эксплуатацию | 39 6 720 812 567 (2014/07) Gaz 6000 W 18 Акт сдачи котла в эксплуатацию Заказчик/пользователь установки: Фамилия, имя Улица, № Телефон/факс Почтовый индекс, город Монтажная фирма: Номер заказа: Тип котла ( для каждого котла заполнить собственный протокол! ) Серийный ...
Страница 42 - ГАРАНТИЙНЫЙ ТАЛОН; FD
ГАРАНТИЙНЫЙ ТАЛОН | 41 6 720 812 567 (2014/07) Gaz 6000 W 19 ГАРАНТИЙНЫЙ ТАЛОН Тип оборудования: Заводской и Серийный номер: FD Название, адрес, телефон фирмы продавца: (место для печати) Дата продажи: Фамилия и подпись Продавца: Адрес установки оборудования:Телефон: Данные мастера, осуществившего п...
Страница 43 - Гарантийные обязательства
42 | ГАРАНТИЙНЫЙ ТАЛОН Gaz 6000 W 6 720 812 567 (2014/07) Гарантийные обязательства 1. Гарантия предоставляется на четко определенные характеристики товара или отсутствие недостатков согласно соответствующему уровню техники. Основанием для гарантийного обслуживания является гарантийный талон. Претен...
Страница 44 - В интересах Вашей безопасности
ГАРАНТИЙНЫЙ ТАЛОН | 43 6 720 812 567 (2014/07) Gaz 6000 W 7. При предъявлении претензии к качеству товара потребитель обязан обеспечить доступ к оборудованию для проведения проверки его качества. Не реже 1 раза в год оборудование должно проходить техническое обслуживание в сервисных центрах. В случа...