Тепломаш КЭВ-125П5050W 135001 - Инструкция по эксплуатации

Тепломаш КЭВ-125П5050W 135001

Обогреватель Тепломаш КЭВ-125П5050W 135001 - инструкция пользователя по применению, эксплуатации и установке на русском языке. Мы надеемся, она поможет вам решить возникшие у вас вопросы при эксплуатации техники.

Если остались дополнительные вопросы — свяжитесь с нами через контактную форму.

1 Страница 1
2 Страница 2
3 Страница 3
4 Страница 4
5 Страница 5
6 Страница 6
7 Страница 7
8 Страница 8
9 Страница 9
10 Страница 10
11 Страница 11
12 Страница 12
13 Страница 13
14 Страница 14
15 Страница 15
16 Страница 16
17 Страница 17
18 Страница 18
19 Страница 19
20 Страница 20
Страница: / 20

Содержание:

  • Страница 2 – Ваши замечания и предложения присылайте по адресу; СОДЕРЖАНИЕ
  • Страница 4 – УСТРОЙСТВО И ПОРЯДОК РАБОТЫ
  • Страница 5 – Вид А; Блок управления
  • Страница 7 – Завеса
  • Страница 9 – ТРЕБОВАНИЯ К УСТАНОВКЕ И ПОДКЛЮЧЕНИЮ; Примечание – использовать кабели с многопроволочными жилами
  • Страница 11 – Зав
  • Страница 12 – Подключение насоса; Подключение 3-х контактного клапана; Подключение 2-х контактного
  • Страница 13 – ТЕХНИЧЕСКОЕ ОБСЛУЖИВАНИЕ
  • Страница 14 – СВЕДЕНИЯ ОБ УТИЛИЗАЦИИ; Использование непригодной завесы ЗАПРЕЩЕНО!; ВОЗМОЖНЫЕ НЕИСПРАВНОСТИ И СПОСОБЫ ИХ УСТРАНЕНИЯ
  • Страница 15 – ГАРАНТИЙНЫЕ ОБЯЗАТЕЛЬСТВА; П р о д о л ж е н и е т а б л и ц ы 5
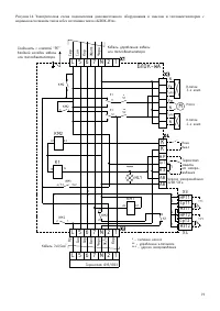
  • Страница 16 – Рисунок 11. Габаритные и присоединительные размеры
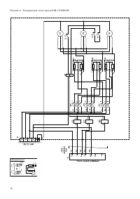
  • Страница 19 – Ñõåìà ýë. ïðèíöèïèàëüíàÿ; Ëèòåðà; ÍÏÎ «Òåïëîìàø»; Fê; Ñîåäèíèòü ñ êëåììîé; ÀÂ; водяным источником тепла и без источника тепла «БЛОК-WA».
  • Страница 20 – СВИДЕТЕЛЬСТВО О ПРИЕМКЕ; Дата изготовления; СВИДЕТЕЛЬСТВО О ПУСКОНАЛАДОЧНЫХ ИСПЫТАНИЯХ; Дата испытания; СБ
Загрузка инструкции

ПАСПОРТ

ТУ 4864-037-54365100-2015

г. Санкт-Петербург

Серия 500

ВОЗДУШНО-ТЕПЛОВАЯ ЗАВЕСА

КЭВ-175П5060W

КЭВ-125П5050W

IP 21

WATER

С ВОДЯНЫМ

ИСТОЧНИКОМ ТЕПЛА

Паспорт: PS500IP21

Версия: RUS-W5.02IP21

Дата: 10-2015

ЙС

И

К

С

О

С

Й

О

Р

Ф

Е

В

Д

О

Е

Н

РА

А Л

Ц

Е

И

Д

И

С

"Загрузка инструкции" означает, что нужно подождать пока файл загрузится и можно будет его читать онлайн. Некоторые инструкции очень большие и время их появления зависит от вашей скорости интернета.

Краткое содержание

Страница 2 - Ваши замечания и предложения присылайте по адресу; СОДЕРЖАНИЕ

2 Источник тепла: электрические нагревательные элементы (ТЭНы) E - W - водяной воздухонагреватель (теплообменник) газовый воздухонагреватель G - A - без источника тепла Для исполнения : W Условная тепловая мощность при температуре подаваемойводы 150°С ее охлаждении до 130°С и температуреокружающего ...

Страница 4 - УСТРОЙСТВО И ПОРЯДОК РАБОТЫ

4 4 УСТРОЙСТВО И ПОРЯДОК РАБОТЫ 4.1 С помощью вентиляторов воздух всасывается из помещения, дополнительно подогревается, проходя через теплообменник и выбрасывается через сопло в виде направленной струи. 4.2 Завеса состоит из прочного корпуса, изготовленного из оцинкованной стали, стандартный угол с...

Страница 5 - Вид А; Блок управления

5 Рисунок 2. Воздушно-тепловая завеса 4.6 Отводы с резьбовыми заглушками служат как для гарантированного выпуска воздуха при заполнении системы теплоносителем (см. п.7.5.6), так и для слива воды из теплообменника при его вертикальной ориентации патрубками вверх. При противоположенной ориентации слив...

Характеристики

Другие модели - Обогреватели Тепломаш

Все обогреватели Тепломаш