Обогреватели Тепломаш КЭВ-36П7020E 127030 - инструкция пользователя по применению, эксплуатации и установке на русском языке. Мы надеемся, она поможет вам решить возникшие у вас вопросы при эксплуатации техники.
Если остались вопросы, задайте их в комментариях после инструкции.
"Загружаем инструкцию", означает, что нужно подождать пока файл загрузится и можно будет его читать онлайн. Некоторые инструкции очень большие и время их появления зависит от вашей скорости интернета.
Загружаем инструкцию

17
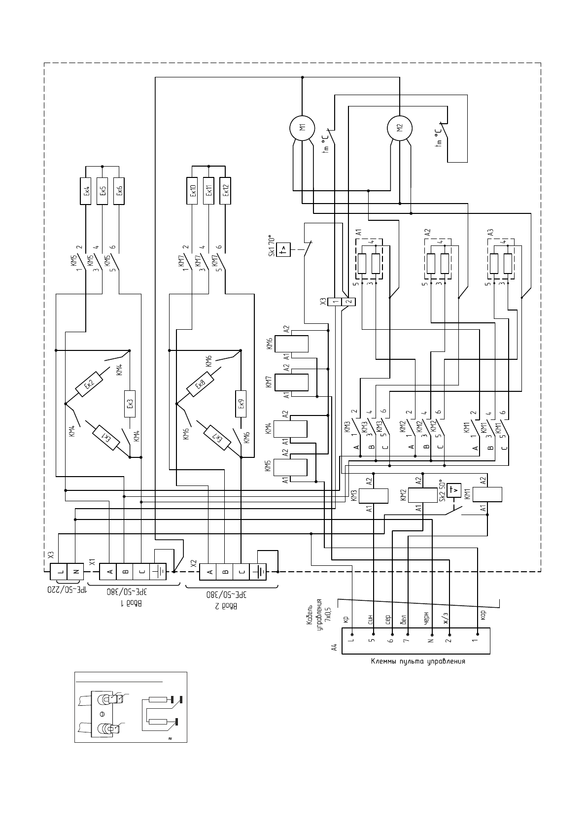
Рисунок 8. Электрическая схема завесы КЭВ-42П7010Е
3
ТЭН-резистор А1, А2, А3
3
R1
R
2R1
2
R2
4
4
5
5
Содержание
- 4 П р о д о л ж е н и е т а б л и ц ы 1; УСТРОЙСТВО И ПОРЯДОК РАБОТЫ; струи воздуха из сопла.
- 5 - Трубчатые электронагревательные; Вид А; Блок управления
- 9 Примечание – использовать кабели с многопроволочными жилами; QF; PE; Электрощитовая
- 10 Завеса 1; Кабель управления; IR
- 12 ТЕХНИЧЕСКОЕ ОБСЛУЖИВАНИЕ
- 13 Использование непригодной завесы ЗАПРЕЩЕНО!; ВОЗМОЖНЫЕ НЕИСПРАВНОСТИ И СПОСОБЫ ИХ УСТРАНЕНИЯ
- 14 ГАРАНТИЙНЫЕ ОБЯЗАТЕЛЬСТВА; П р о д о л ж е н и е т а б л и ц ы 4
- 15 Рисунок 6. Габаритные и присоединительные размеры
- 21 ÍÏÎ «Òåïëîìàø»; ëåòî; Êàáåëü óïðàâëåíèÿ çàâåñû; Òåðìîñòàò IR03R
- 22 ДЛЯ ЗАМЕТОК
- 24 СВИДЕТЕЛЬСТВО О ПРИЕМКЕ; Дата изготовления; СВИДЕТЕЛЬСТВО О ПОДКЛЮЧЕНИИ; Подключена к сети в соответствии с п.7 Паспорта; СБ